GM Service Manual Online
For 1990-2009 cars only
Makes
🢒
Cadillac
🢒
2005
🢒
DeVille
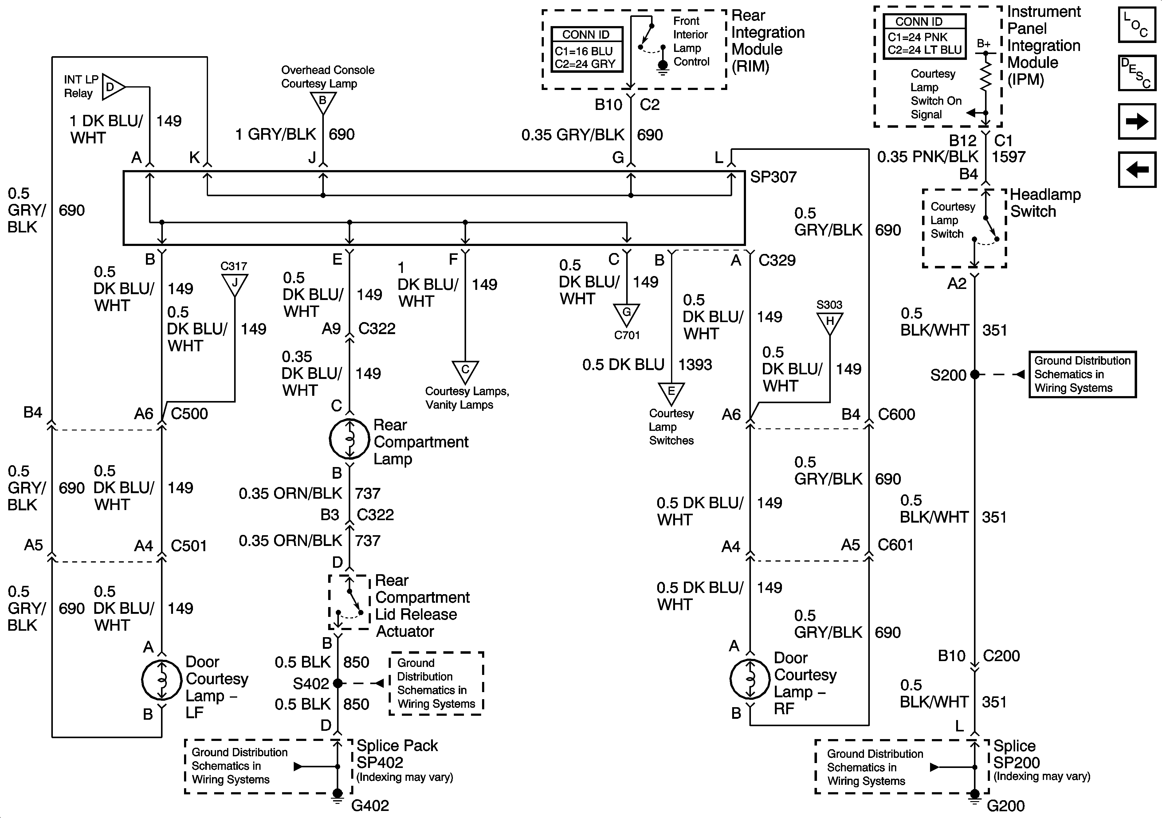
🢒 Interior Lamp Relay and Rear Door Courtesy Lamps
Interior Lamp Relay and Rear Door Courtesy Lamps
Interior Lamp Relay and Rear Door Courtesy Lamps
Master Electrical Component List
Interior Lighting Systems Description and Operation
Front Door Courtesy, Rear Compartment, and Underhood Lamps
Door Open Inputs (w/B9Q)
Front Door Courtesy, Rear Compartment, and Underhood Lamps
Overhead Console, Vanity, and Courtesy Lamps
Front Door Courtesy, Rear Compartment, and Underhood Lamps
Overhead Console, Vanity, and Courtesy Lamps
Front Door Courtesy, Rear Compartment, and Underhood Lamps
Overhead Console, Vanity, and Courtesy Lamps
Front Door Courtesy, Rear Compartment, and Underhood Lamps
G200
G402 - 1 of 2
G402 - 1 of 2
G200