GM Service Manual Online
For 1990-2009 cars only
Makes
🢒
Cadillac
🢒
2005
🢒
DeVille
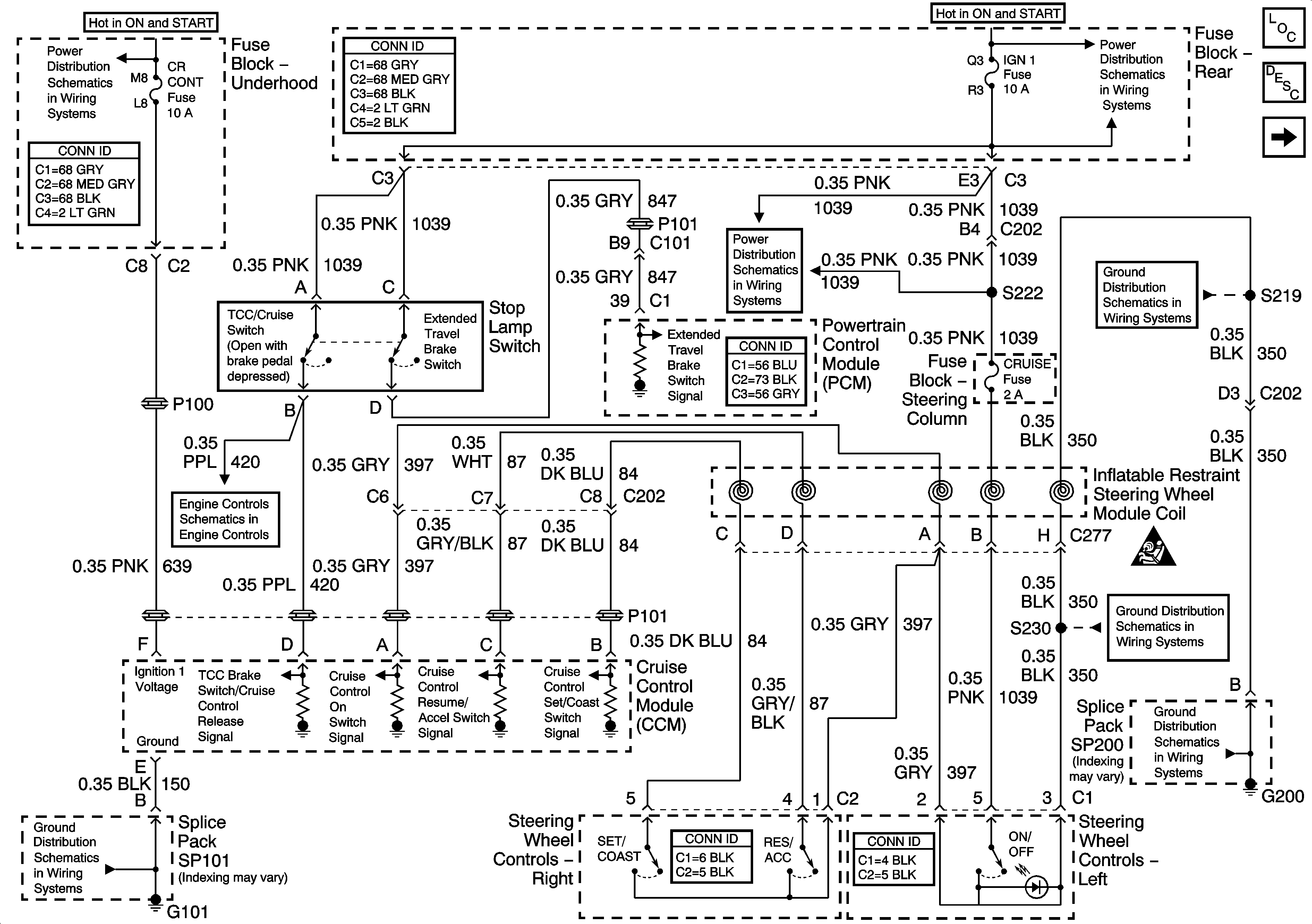
🢒 Switches and CCM Power and Gruond
Switches and CCM Power and Gruond
Switches and CCM Power and Ground
Master Electrical Component List
Cruise Control Description and Operation
Cruise Control Module (CCM) Inputs
OXY SEN, CR CONT, and TRANS Fuses
SIR, VENT SOL, and IGN 1 Fuse and IGN 1 Relay
MAF, VSS, Stop Lamp Switch
SIR, VENT SOL, and IGN 1 Fuse and IGN 1 Relay
G200
SIR Caution for Zoning
G101
G200
G200