GM Service Manual Online
For 1990-2009 cars only
Makes
🢒
Cadillac
🢒
2005
🢒
DeVille
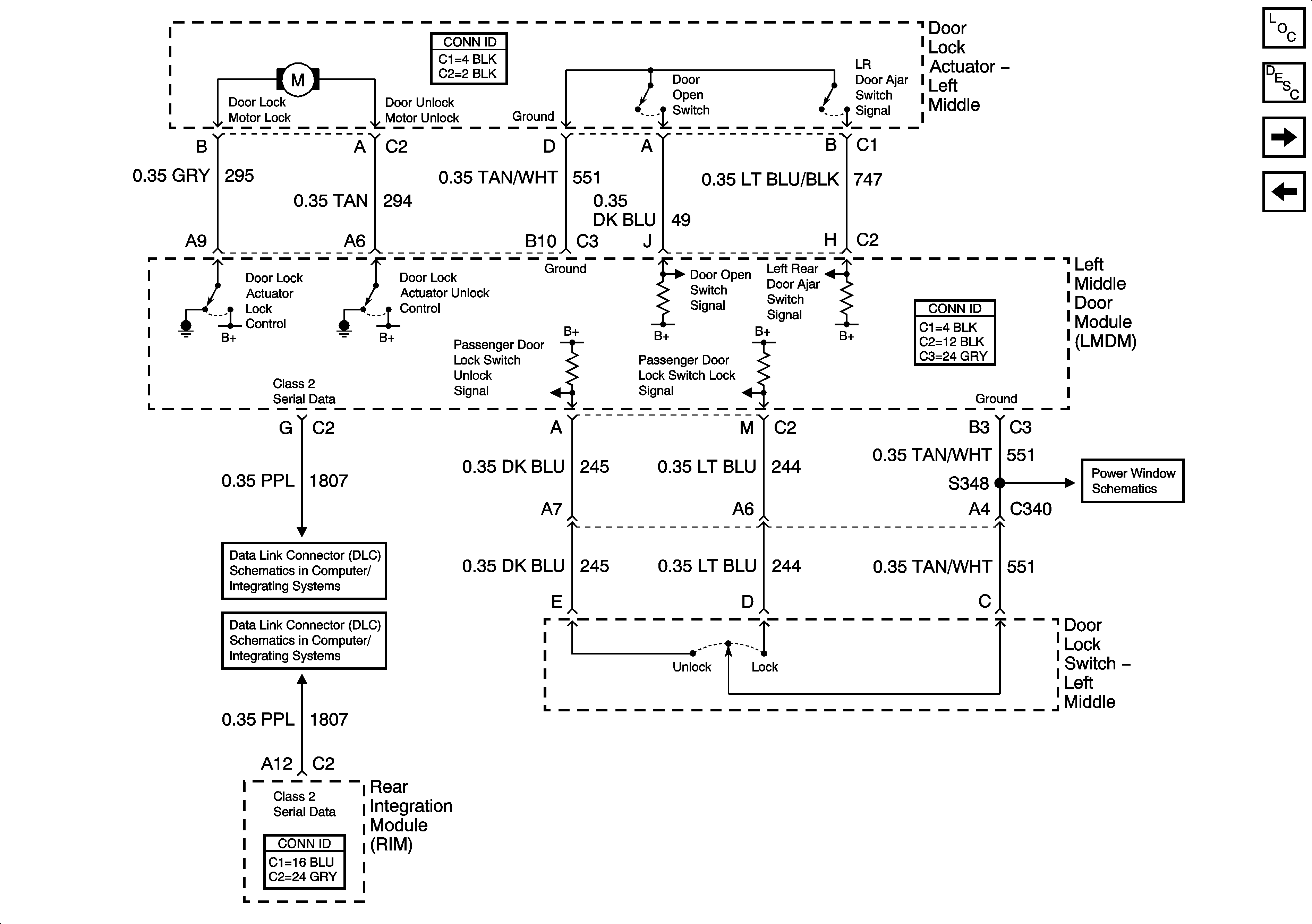
🢒 Left Middle Door Power Door Lock (V4U)
Left Middle Door Power Door Lock (V4U)
Left Middle Door Power Door Lock (V4U)
Master Electrical Component List
Power Door Locks Description and Operation
Left Rear Door Power Door Lock
Driver Door Power Door Lock
Left Middle Door Power Window (V4U)
Class 2 Serial Data (3 of 3)
Class 2 Serial Data (2 of 3)