GM Service Manual Online
For 1990-2009 cars only
Makes
🢒
Cadillac
🢒
2005
🢒
DeVille
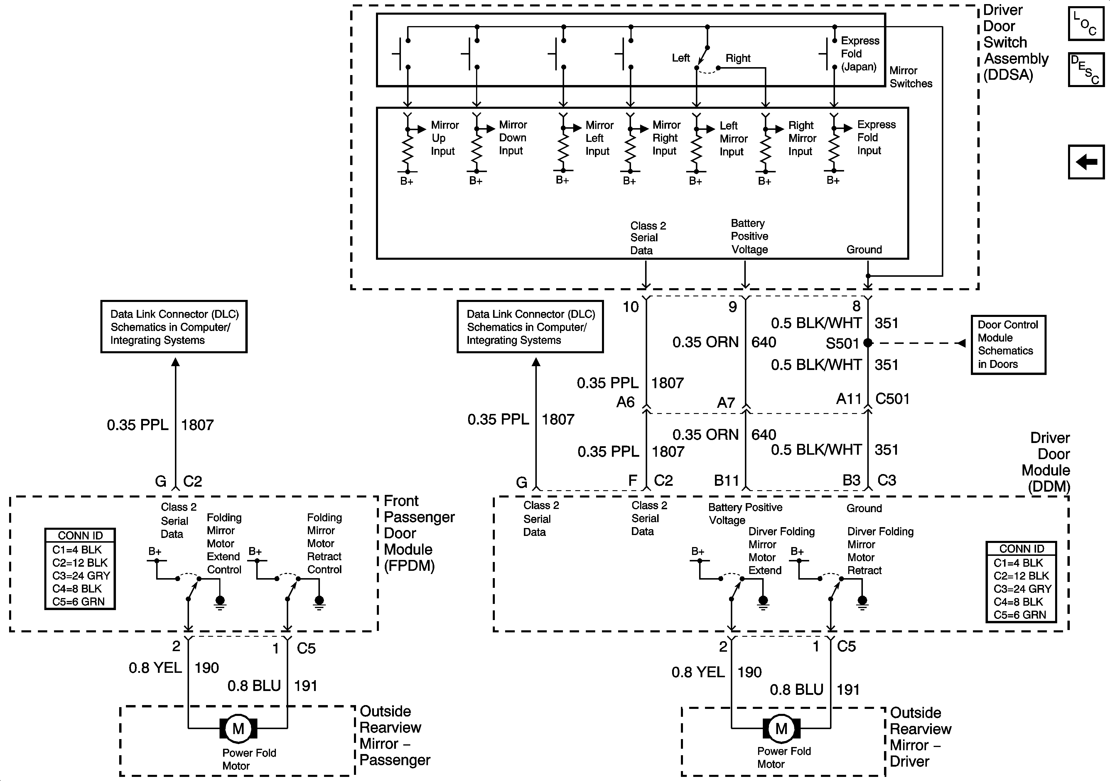
🢒 Express Folding Mirrors (Japan)
Express Folding Mirrors (Japan)
Express Folding Mirrors (Japan)
Master Electrical Component List
Power Door Locks Description and Operation
Heated Mirrors
Class 2 Serial Data (2 of 3)
Class 2 Serial Data (3 of 3)
Driver Door Switch Assembly (DDSA) Power, Ground, Inputs and Outputs