GM Service Manual Online
For 1990-2009 cars only
Makes
🢒
Cadillac
🢒
1998
🢒
Eldorado
🢒
Suspension
🢒
Road Sensing Suspension (RSS)
🢒 Suspension Controls Schematics
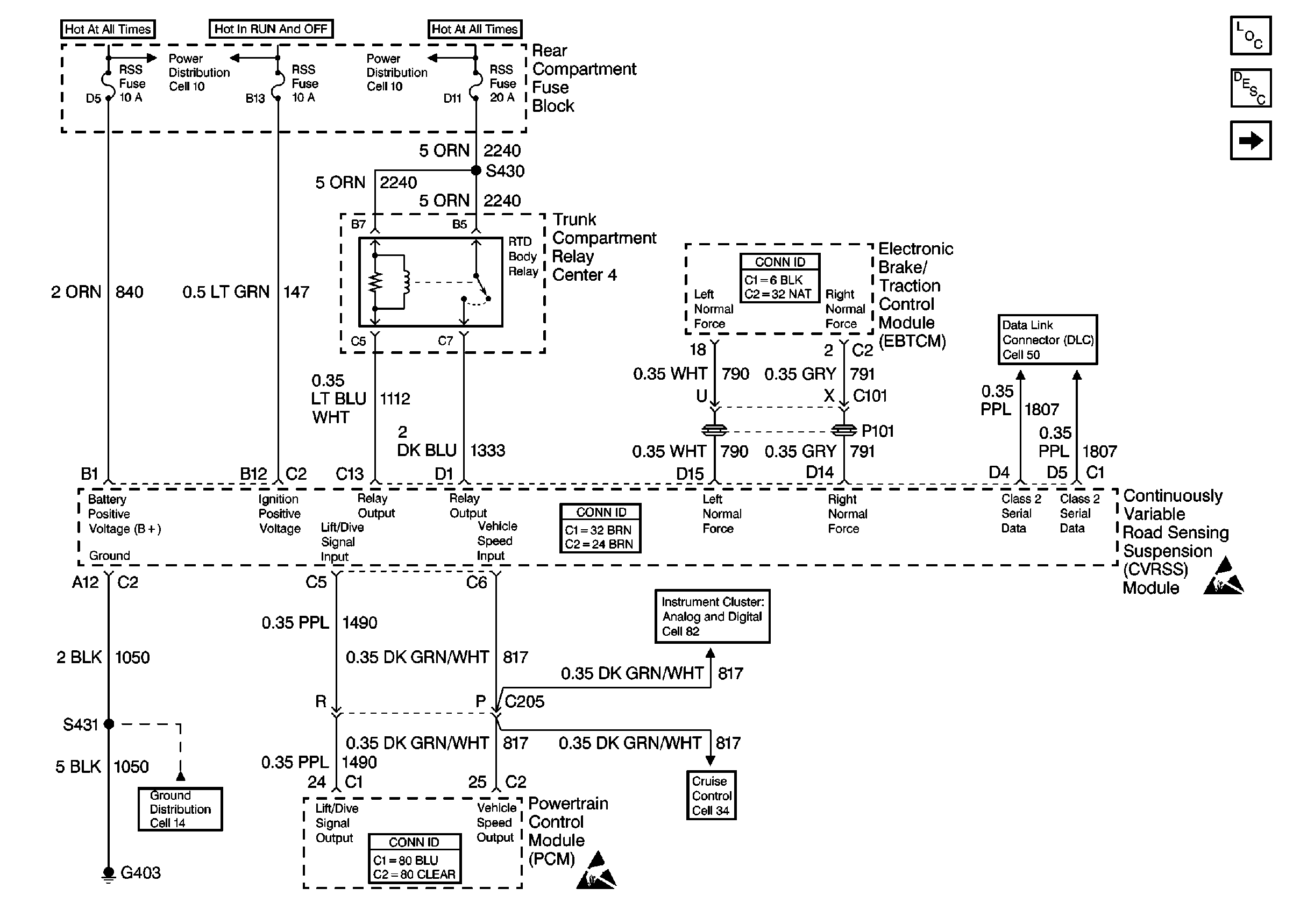
Figure
1:
Cell 43: Power and Ground
Suspension Controls Components
Road Sensing Suspension General Description
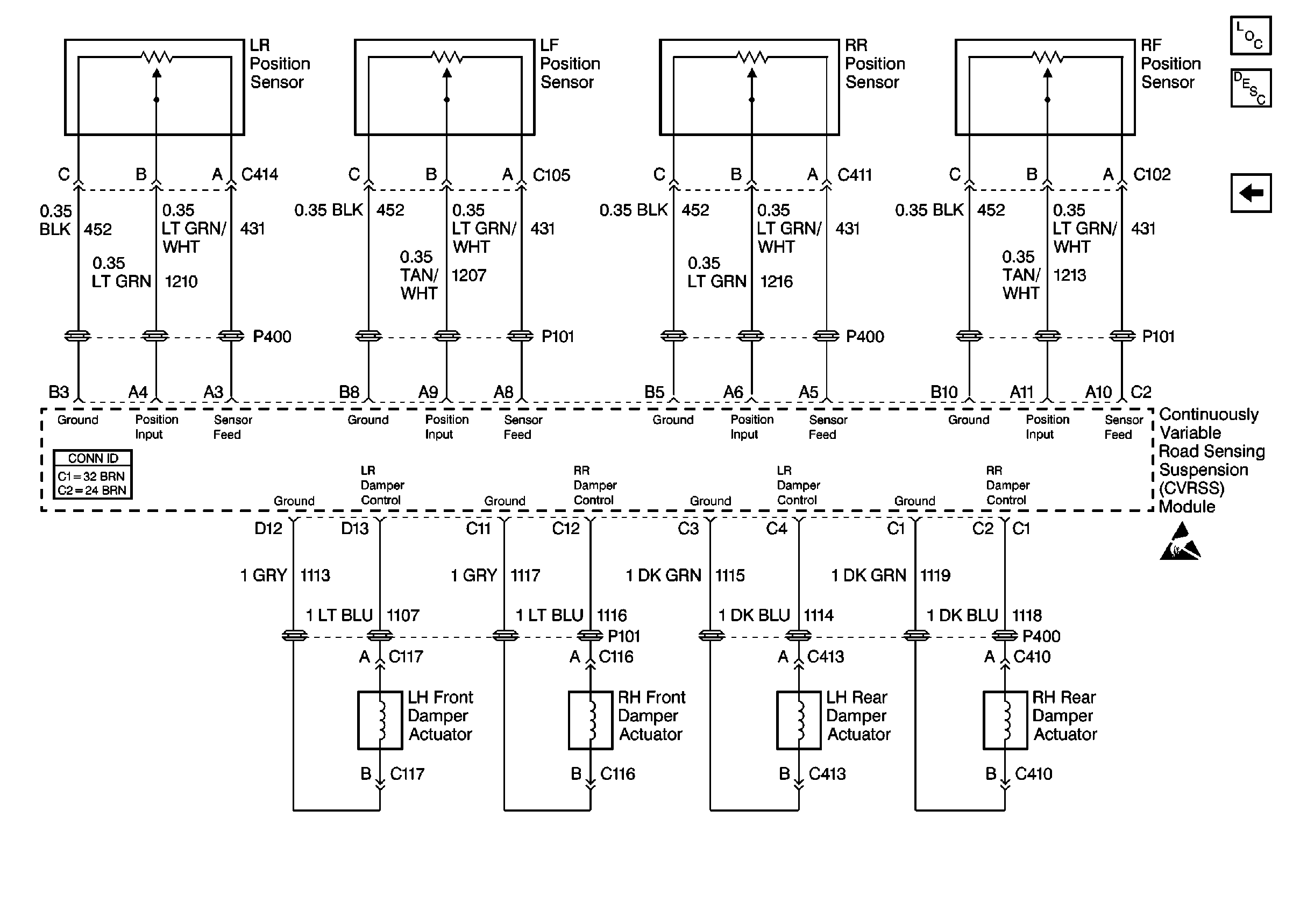
Cell 43: Sensors and Dampers
Suspension Controls Schematic References
Suspension Controls Schematic References
Suspension Controls Schematic References
Suspension Controls Schematic References
Suspension Controls Schematic References
Suspension Controls Schematic References
Handling ESD Sensitive Parts Notice
Handling ESD Sensitive Parts Notice
Figure
2:
Cell 43: Sensors and Dampers
Suspension Controls Components
Road Sensing Suspension General Description
Cell 43: Power and Ground