GM Service Manual Online
For 1990-2009 cars only

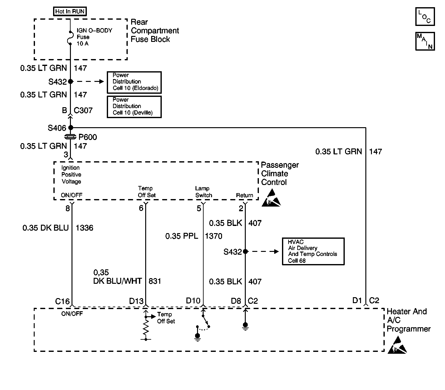
Object Number: 315447  Size: LF

Circuit Description

The heater and A/C programmer receives the requested temperature offset on CKT 831 (DK BLU/WHT) from the passenger climate control. The heater and A/C programmer controls the on and off status of the passenger climate control on CKT 1336 (DK BLU).

Test Description

This diagnostic chart is for vehicles equipped with the passenger temperature control located on the right front door.

Step

Action

Value(s)

Yes

No

1

  1. Turn the ignition switch to the ON position.
  2. Turn the passenger climate control to full hot.
  3. Measure the voltage at terminal D13 of the heater and A/C programmer.

Is the voltage measured equal to the specified value?

12 V

Go to Step 2

Go to Step 8

2

  1. Turn the passenger temperature control to full cold.
  2. Measure the voltage at terminal D13 of the heater and A/C programmer. Refer to Measuring Voltage in Wiring Systems.

Is the voltage equal to the specified value?

0 V

Go to Step 3

Go to Step 8

3

  1. Press and hold down the passenger temperature control.
  2. Measure the voltage at terminal C16 of the heater and A/C programmer. Refer to Measuring Voltage in Wiring Systems.

Is the voltage equal to the specified value?

0 V

Go to Step 4

Go to Step  9

4

  1. Release the passenger temperature control.
  2. Measure the voltage at terminal C16 of the heater and A/C programmer. Refer to Measuring Voltage in Wiring Systems.

Is the voltage equal to the specified value?

12 V

Go to Step 5

Go to Step 9

5

  1. Turn off the passenger temperature control.
  2. Measure the voltage at terminal D10 of the heater and A/C programmer. Refer to Measuring Voltage in Wiring Systems.

Is the voltage equal to the specified value?

12 V

Go to Step 6

Go to Step 10

6

  1. Turn on the passenger temperature control.
  2. Measure the voltage at terminal D10 of the heater and A/C programmer. Refer to Measuring Voltage in Wiring Systems.

Is the voltage measured less to the specified value?

12 V

Go to Step 7

Go to Step  10

7

  1. Inspect the terminal contact at the heater and A/C programmer.
  2. If the contact is OK, replace the heater and A/C programmer. Refer to Programmer Replacement .

Did you complete the repair?

--

System OK

--

8

  1. Test CKT 831 (DK BLU/WHT) for an open or a short.
  2. If the circuit is OK, replace the passenger temperature control. Refer to Control Assembly Replacement - Passenger .

Did you complete the repair?

--

System OK

--

9

  1. Test CKT 1336 (DK BLU) for an open or a short.
  2. If the circuit is OK, replace the passenger temperature control. Refer to Control Assembly Replacement - Passenger .

Did you complete the repair?

--

System OK

--

10

  1. Inspect CKT 1370 (PPL) for an open or a short.
  2. If the circuit is OK, replace the passenger temperature control. Refer to Control Assembly Replacement - Passenger .

Did you complete the repair?

--

System OK

--