GM Service Manual Online
For 1990-2009 cars only
Makes
🢒
Cadillac
🢒
1998
🢒
Eldorado
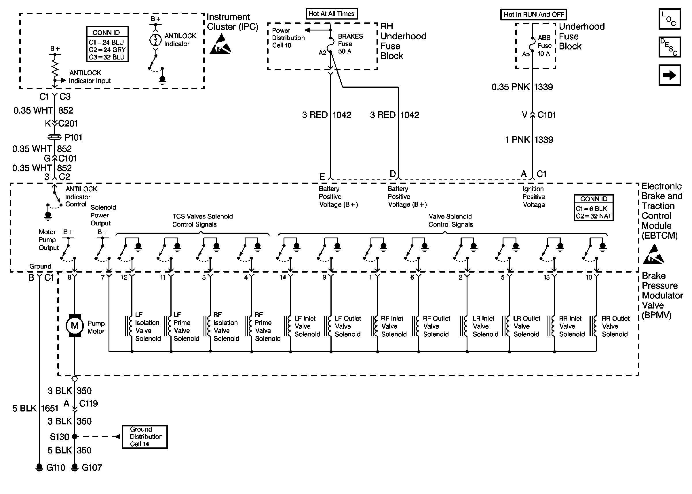
🢒 Cell 44: Power, Ground, and ANTILOCK Indicator
Cell 44: Power, Ground, and ANTILOCK Indicator
Cell 44: Power, Ground, and ANTILOCK Indicator
ABS Components
ABS/TCS/ICCS System Description
Fuel Tank Pressure (FTP) Sensor Circuit
Cell 14: G107, G110
Handling ESD Sensitive Parts Notice
Cell 10: Battery
Handling ESD Sensitive Parts Notice