GM Service Manual Online
For 1990-2009 cars only

SIR Schematics DeVille

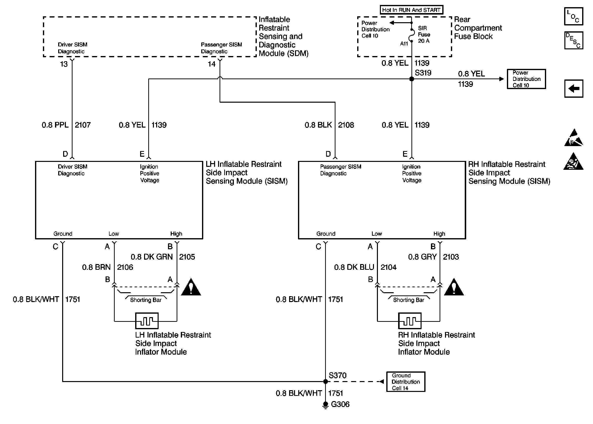
Figure 1:

Cell 47 SDM (DeVille)


Object Number: 376778  Size: FS
SIR Components
SIR System Component Description and Definitions
Cell 47 SISM (DeVille)
Handling ESD Sensitive Parts Notice
SIR Handling Caution
Ground Distribution Schematics
Power Distribution Schematics
Power Distribution Schematics
Data Link Connector Schematics
Audible Warnings Schematics
SIR Schematic Icons
SIR Schematic Icons
SIR Schematic Icons
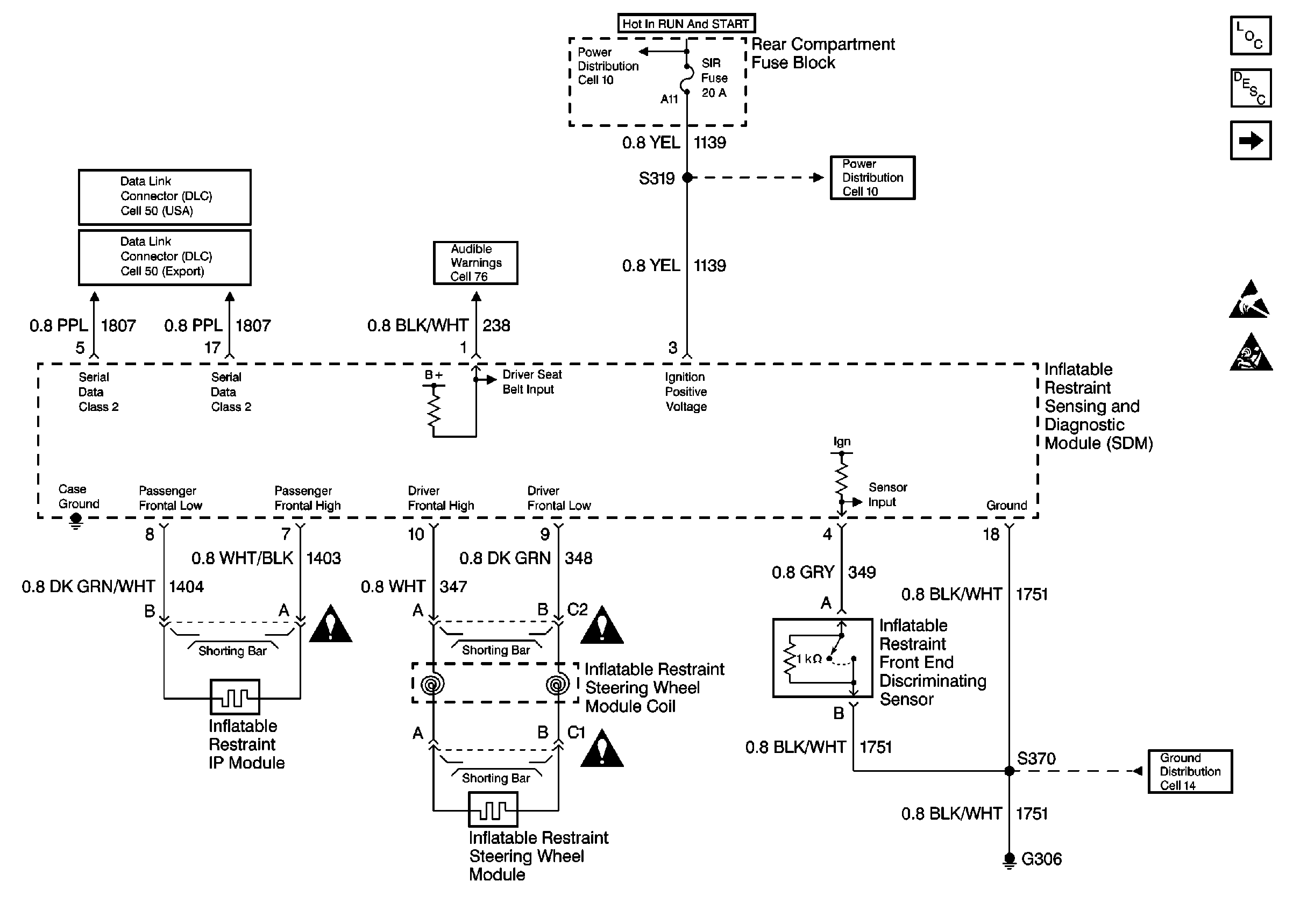
Figure 2:

Cell 47 SISM (DeVille)


Object Number: 376779  Size: FS
SIR Components
SIR System Component Description and Definitions
Cell 47 SDM (DeVille)
Handling ESD Sensitive Parts Notice
SIR Handling Caution
Ground Distribution Schematics
Power Distribution Schematics
Power Distribution Schematics
SIR Schematic Icons
SIR Schematic Icons

SIR Schematics Eldorado

Cell 47


Object Number: 376780  Size: FS
SIR Components
SIR System Component Description and Definitions
SIR Schematic Icons
SIR Schematic Icons
Data Link Connector Schematics
Audible Warnings Schematics