GM Service Manual Online
For 1990-2009 cars only
Makes
🢒
Cadillac
🢒
1999
🢒
Eldorado
🢒
Body and Accessories
🢒
Stationary Windows
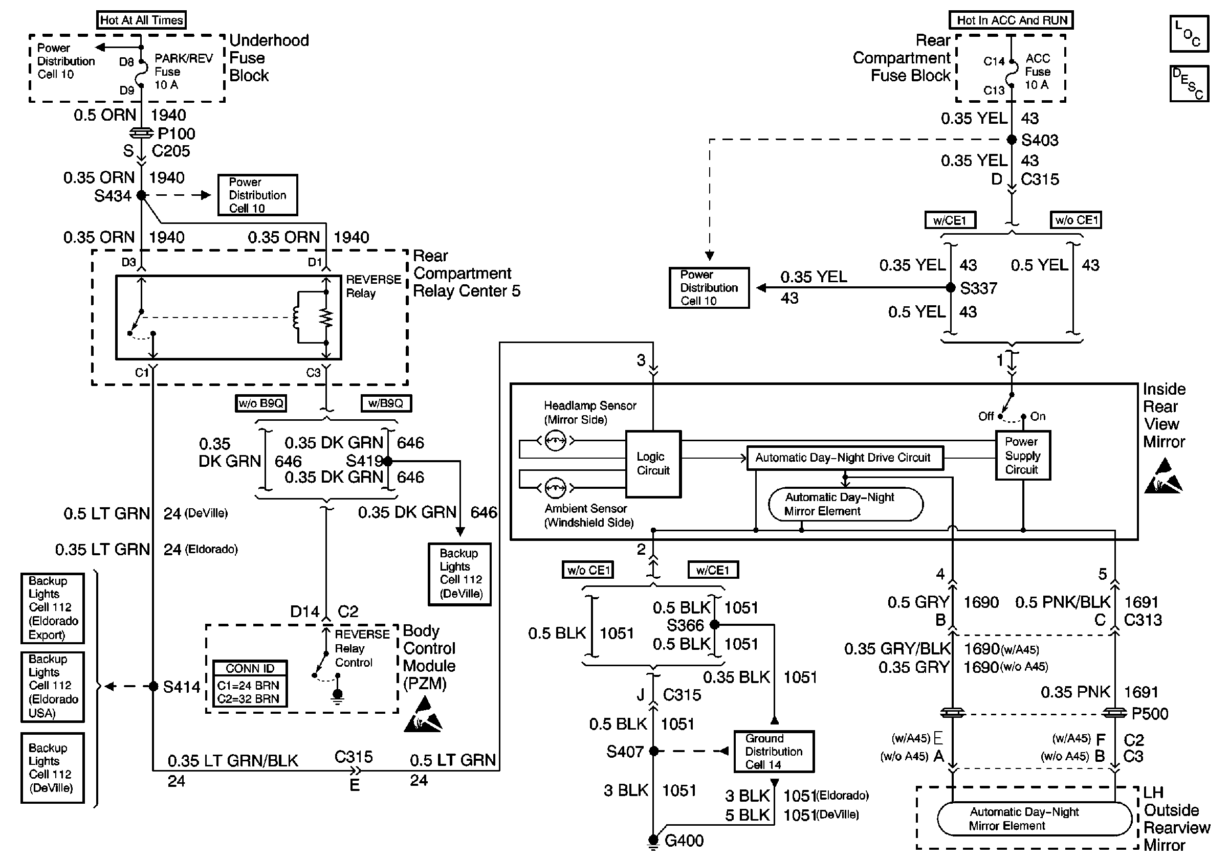
🢒 Automatic Day-Night Mirrors Schematics
Cell 148
Stationary Windows Components
Automatic Day-Night Mirrors Circuit Description
Ground Distribution Schematics
Handling ESD Sensitive Parts Notice
Handling ESD Sensitive Parts Notice
Cell 10: BATT 1 and BRAKES Fuses
Power Distribution Schematics
Cell 10: BATT 1 and BRAKES Fuses
Cell 112: Backup Lamps
Cell 112: Backup Lamps
Cell 112: Backup Lamps
Cell 112: Backup Lamps
Body Control System Connector End Views