GM Service Manual Online
For 1990-2009 cars only
Makes
🢒
Cadillac
🢒
1999
🢒
Eldorado
🢒 Cell 34: Switch Inputs/Outputs
Cell 34: Switch Inputs/Outputs
Cell 34: Switch Inputs/Outputs
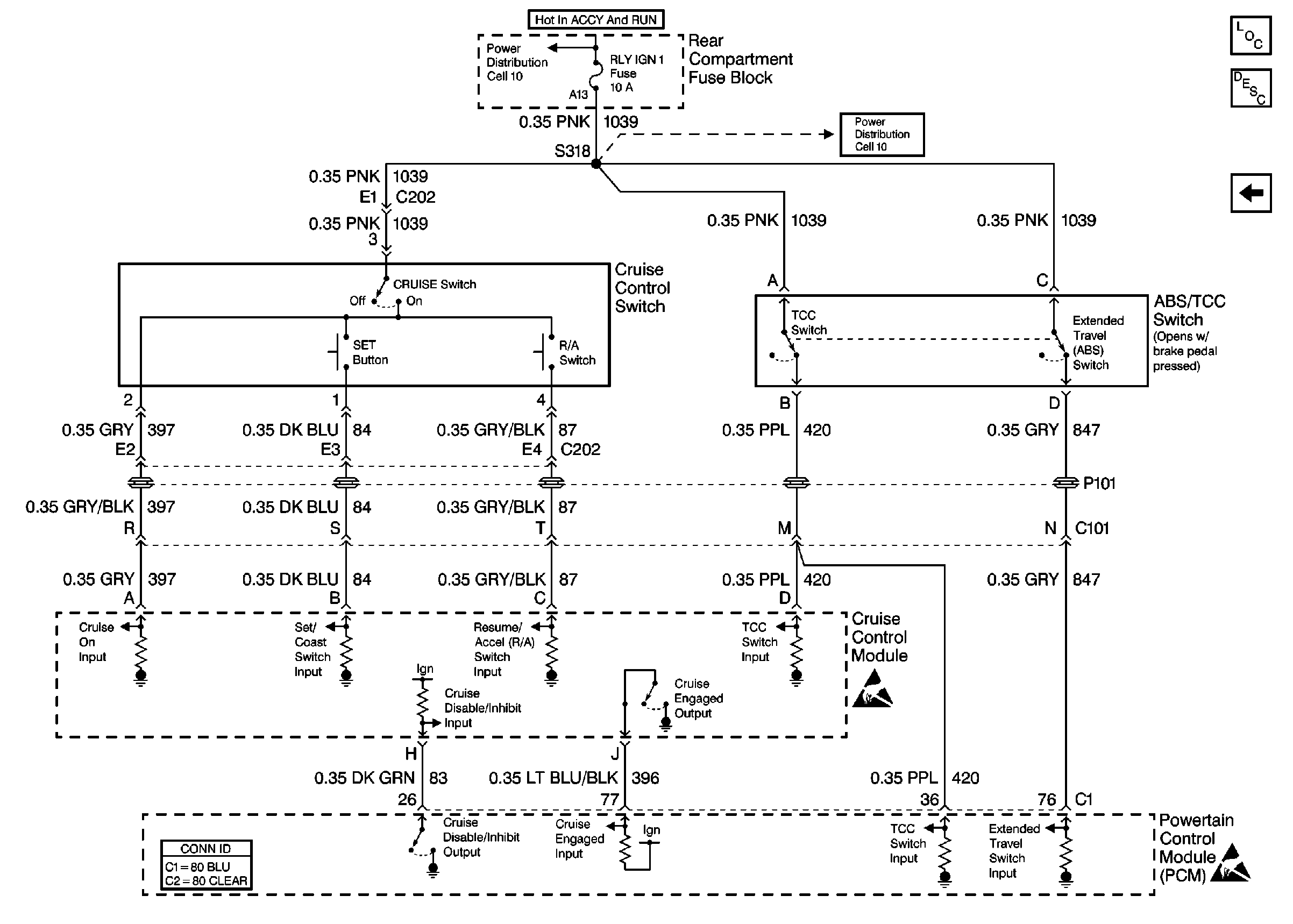
Cruise Control Components
Cruise Control System Circuit Description
(Cell 34: Power and Ground and VSS Inputs)
Handling ESD Sensitive Parts Notice
Handling ESD Sensitive Parts Notice
Ground Distribution Schematics
Powertrain Control Module Connector End Views