GM Service Manual Online
For 1990-2009 cars only
Makes
🢒
Cadillac
🢒
2000
🢒
Eldorado
🢒
HVAC
🢒
HVAC Systems - Automatic
🢒 HVAC Blower Control Schematics
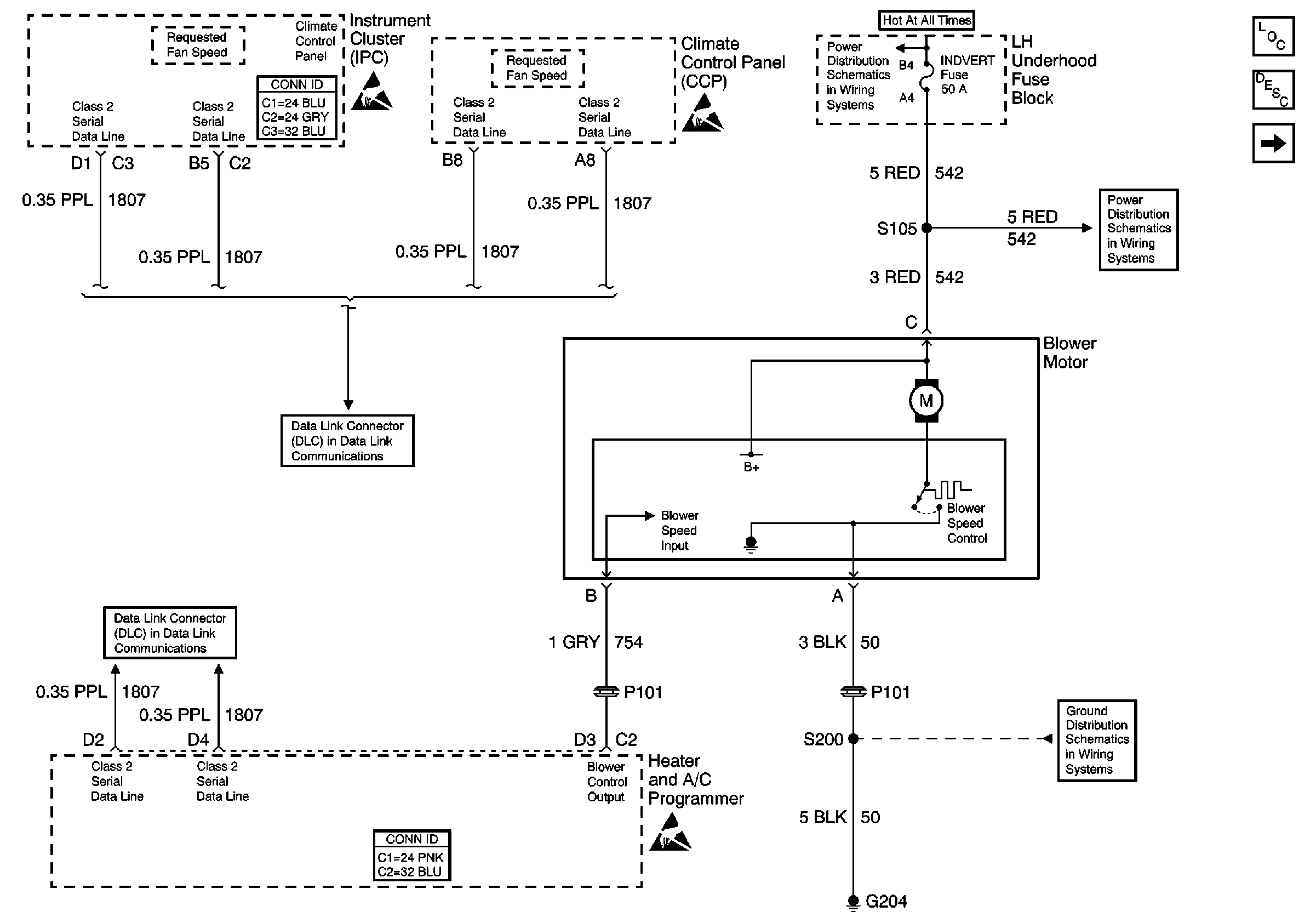
Figure
1:
Front
HVAC Component Views
HVAC Blower Controls Circuit Description
Rear
BODY 3 and INADVERT Fuses
BODY 3 and INADVERT Fuses
Handling ESD Sensitive Parts Notice
Handling ESD Sensitive Parts Notice
Handling ESD Sensitive Parts Notice
HVAC Connector End Views
Instrument Panel, Gages, and Console Connector End Views
G204
Class 2 (2 of 2)
Class 2 (2 of 2)
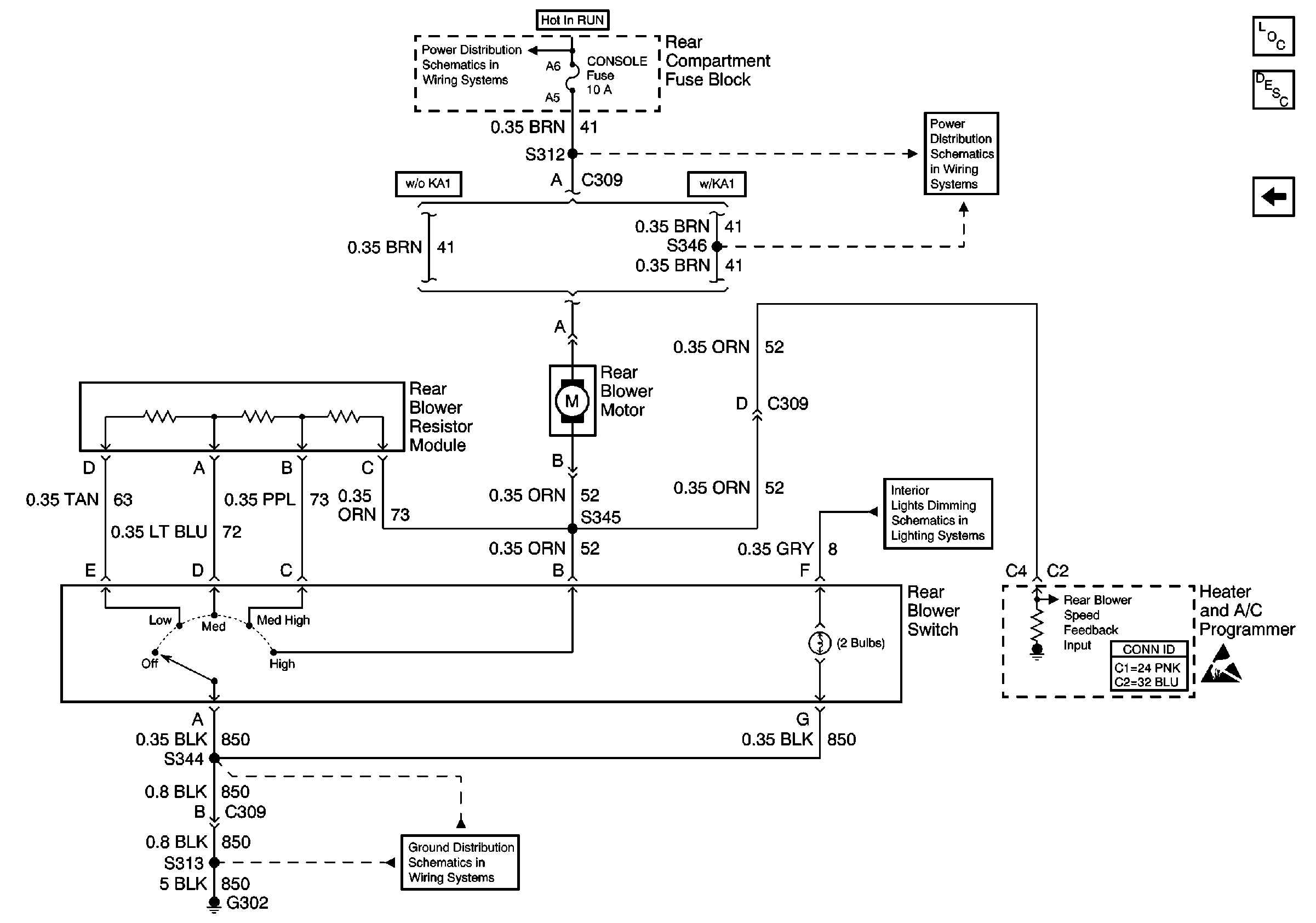
Figure
2:
Rear
HVAC Component Views
HVAC Blower Controls Circuit Description
Front
COMFORT Fuse
COMFORT Fuse
Console Backlighting
HVAC Connector End Views
G302 (1 of 2)
Handling ESD Sensitive Parts Notice