GM Service Manual Online
For 1990-2009 cars only
Makes
🢒
Cadillac
🢒
2000
🢒
Eldorado
🢒
Restraints
🢒
SIR
🢒 SIR Schematics
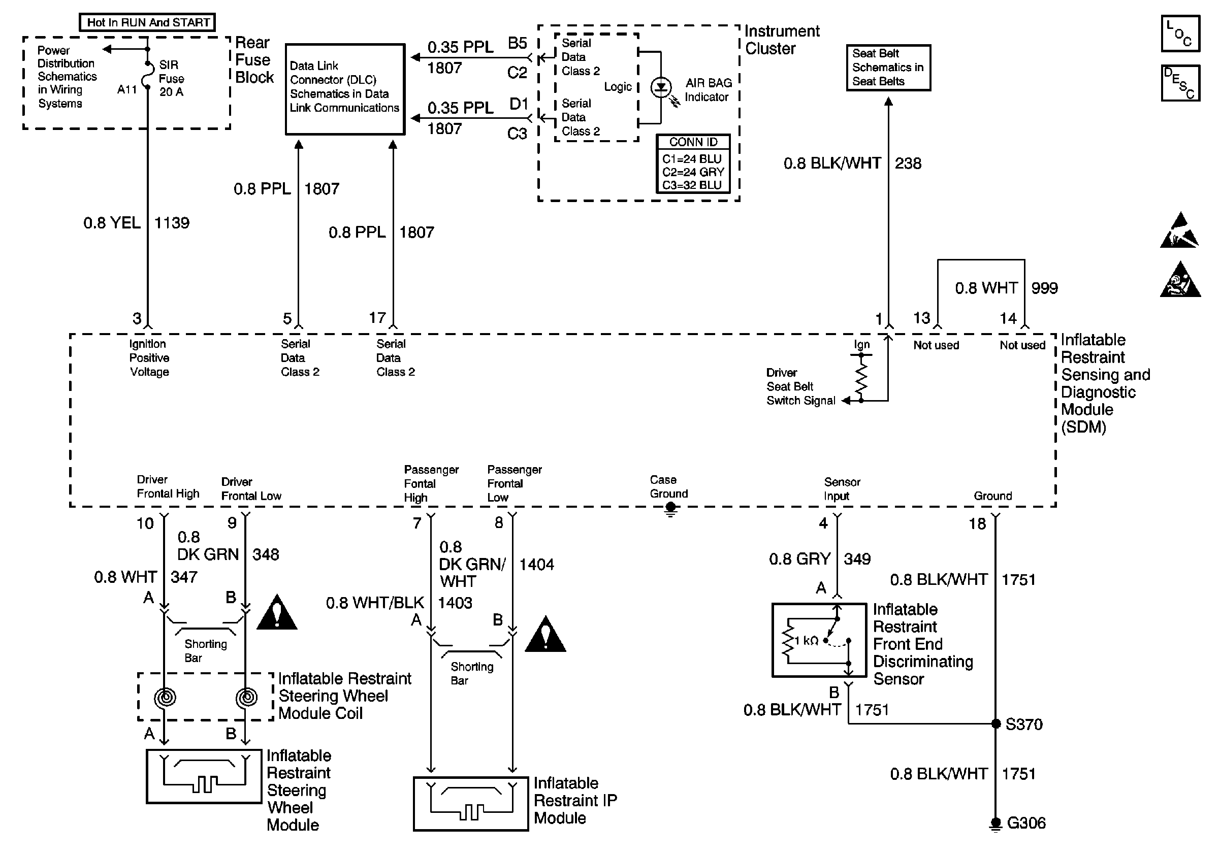
SDM Power and Grounds with Inflator Modules
SIR Components
SIR System Component Description and Definitions
Handling ESD Sensitive Parts Notice
SIR Handling Caution
Data Link Connector Schematics
SIR, RSS, and TURN Fuses
Seat Belt Switch and Seat Belt Indicator
SIR Schematic Icons
SIR Schematic Icons