GM Service Manual Online
For 1990-2009 cars only
Makes
🢒
Cadillac
🢒
2000
🢒
Eldorado
🢒 Instrument Panel Backlighting
Instrument Panel Backlighting
Instrument Panel Backlighting
Lighting Systems Components
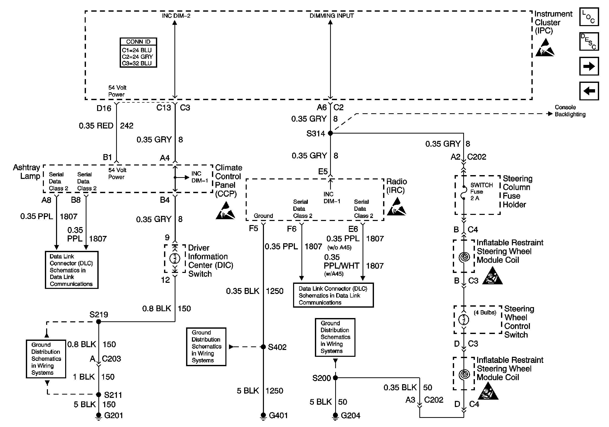
Interior Lights Dimming Circuit Description
Console Backlighting
Front Door Backlighting
Class 2 (2 of 2)
Class 2 (2 of 2)
G201
G401 (1 of 2)
G204
Console Backlighting
Handling ESD Sensitive Parts Notice
Handling ESD Sensitive Parts Notice
Handling ESD Sensitive Parts Notice
SIR Caution
SIR Caution