GM Service Manual Online
For 1990-2009 cars only
Makes
🢒
Cadillac
🢒
2000
🢒
Eldorado
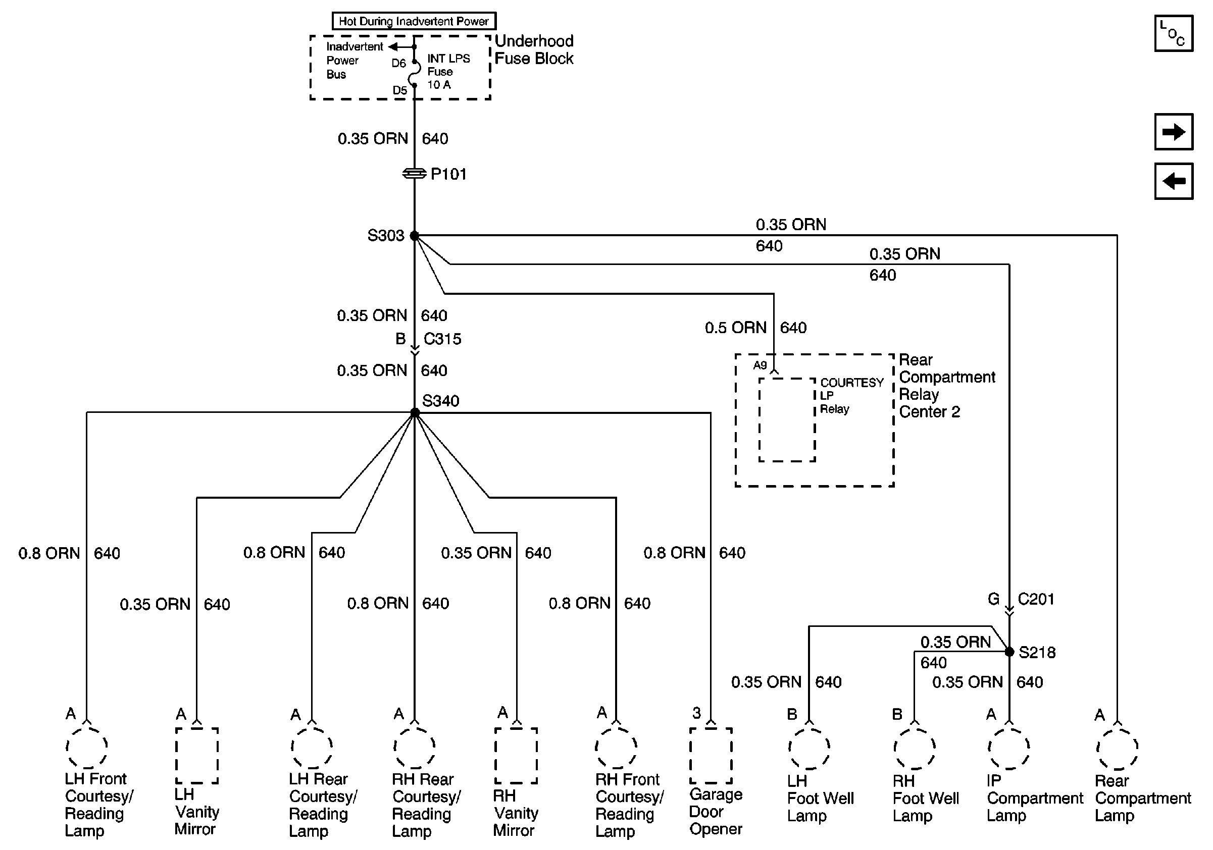
🢒 INT LPS Fuse
INT LPS Fuse
INT LPS Fuse
Power and Grounding Components
HDLPS and CIG LTR 1 Fuses
SEATS Circuit Breaker
BODY 3 and INADVERT Fuses