GM Service Manual Online
For 1990-2009 cars only
Makes
🢒
Cadillac
🢒
2001
🢒
Eldorado
🢒
Suspension
🢒
Road Sensing Suspension (RSS)
🢒 Suspension Controls Schematics
Figure
1:
Power and Ground
Master Electrical Component List
Sensors and Dampers
Cruise Control Module
Instrument Cluster, PCM
G306 and G403
BODY 1 Fuse
BODY 1 Fuse
BATT 3 and Ignition Switch (1 of 2)
Power, Ground and Class 2 (1 of 2)
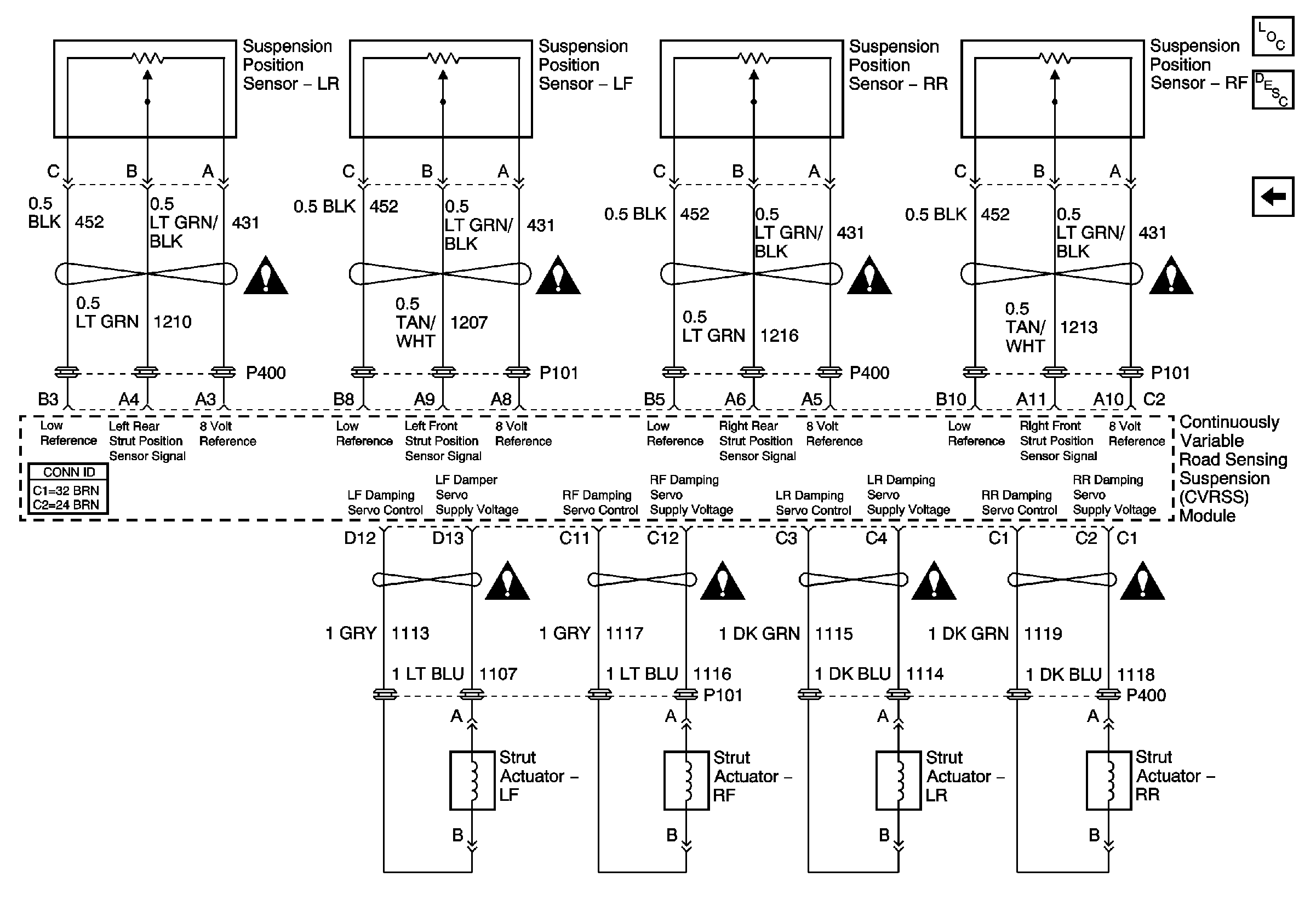
Figure
2:
Sensors and Dampers
Master Electrical Component List
Power and Ground
Suspension Controls Schematic Icons
Suspension Controls Schematic Icons
Suspension Controls Schematic Icons
Suspension Controls Schematic Icons
Suspension Controls Schematic Icons
Suspension Controls Schematic Icons
Suspension Controls Schematic Icons
Suspension Controls Schematic Icons