GM Service Manual Online
For 1990-2009 cars only
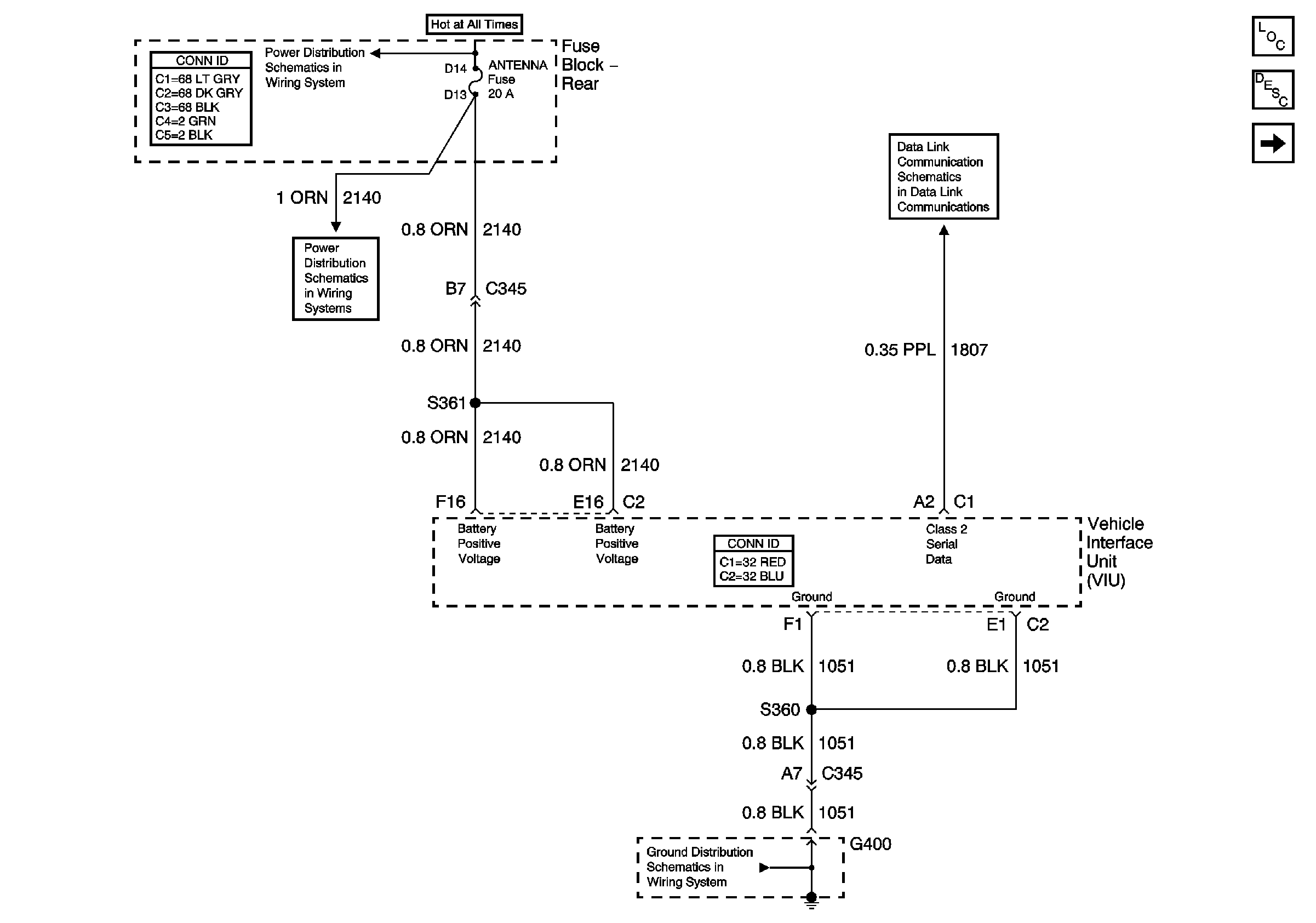
Figure 1:

Power and Ground


Object Number: 715772  Size: FS
Master Electrical Component List
Keypad and Mic Signals
ONSTAR®, RSS, HTD MIR, and HTD BACKLT
G400
BODY 1 Fuse
Power, Ground, and Class 2 (2 of 2)
Figure 2:

Keypad and Mic Signals


Object Number: 715774  Size: FS
Master Electrical Component List
VIU and VCU Signals
Power and Ground
G400
G400
Cellular Communication Schematic Icons
Cellular Communication Schematic Icons
Cellular Communication Schematic Icons
Figure 3:

VIU and VCU Signals


Object Number: 715868  Size: FS
Master Electrical Component List
Keypad and Mic Signals