GM Service Manual Online
For 1990-2009 cars only
Makes
🢒
Cadillac
🢒
2001
🢒
Eldorado
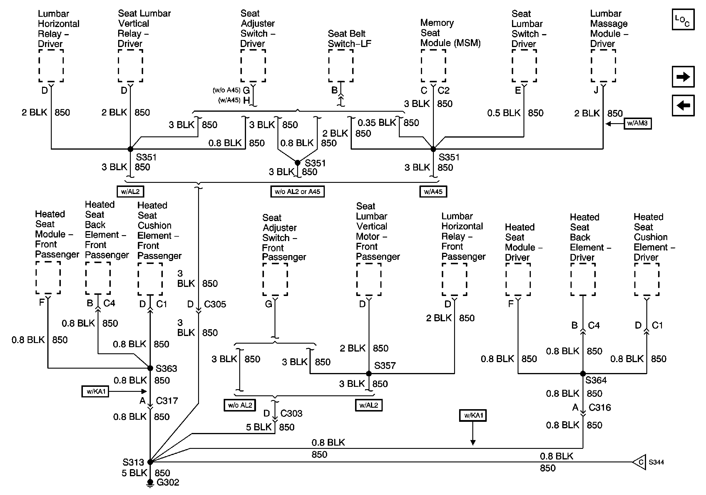
🢒 G302 (1 of 2)
G302 (1 of 2)
G302 (1 of 2)
Master Electrical Component List
G302 (2 of 2)
G205