GM Service Manual Online
For 1990-2009 cars only
Makes
🢒
Cadillac
🢒
2001
🢒
Eldorado
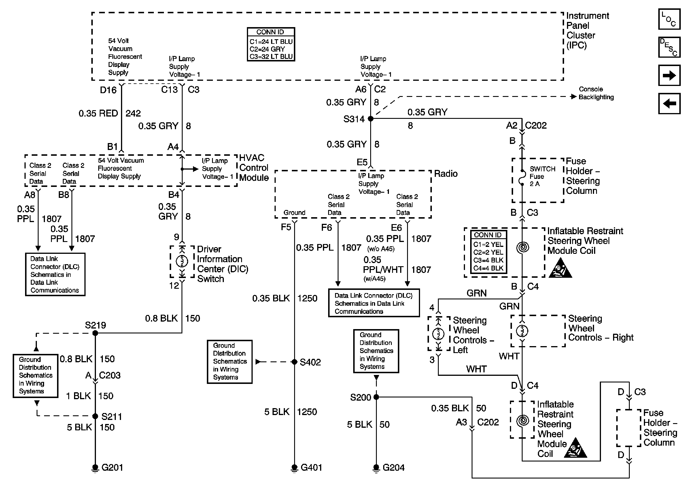
🢒 Instrument Panel Backlighting
Instrument Panel Backlighting
Instrument Panel Backlighting
Master Electrical Component List
Console Backlighting
Front Door Backlighting
G204
Power, Ground, and Class 2 (2 of 2)
G401 (1 of 2)
Power, Ground, and Class 2 (2 of 2)