GM Service Manual Online
For 1990-2009 cars only
Makes
🢒
Cadillac
🢒
2001
🢒
Eldorado
🢒 Gauges and MIL
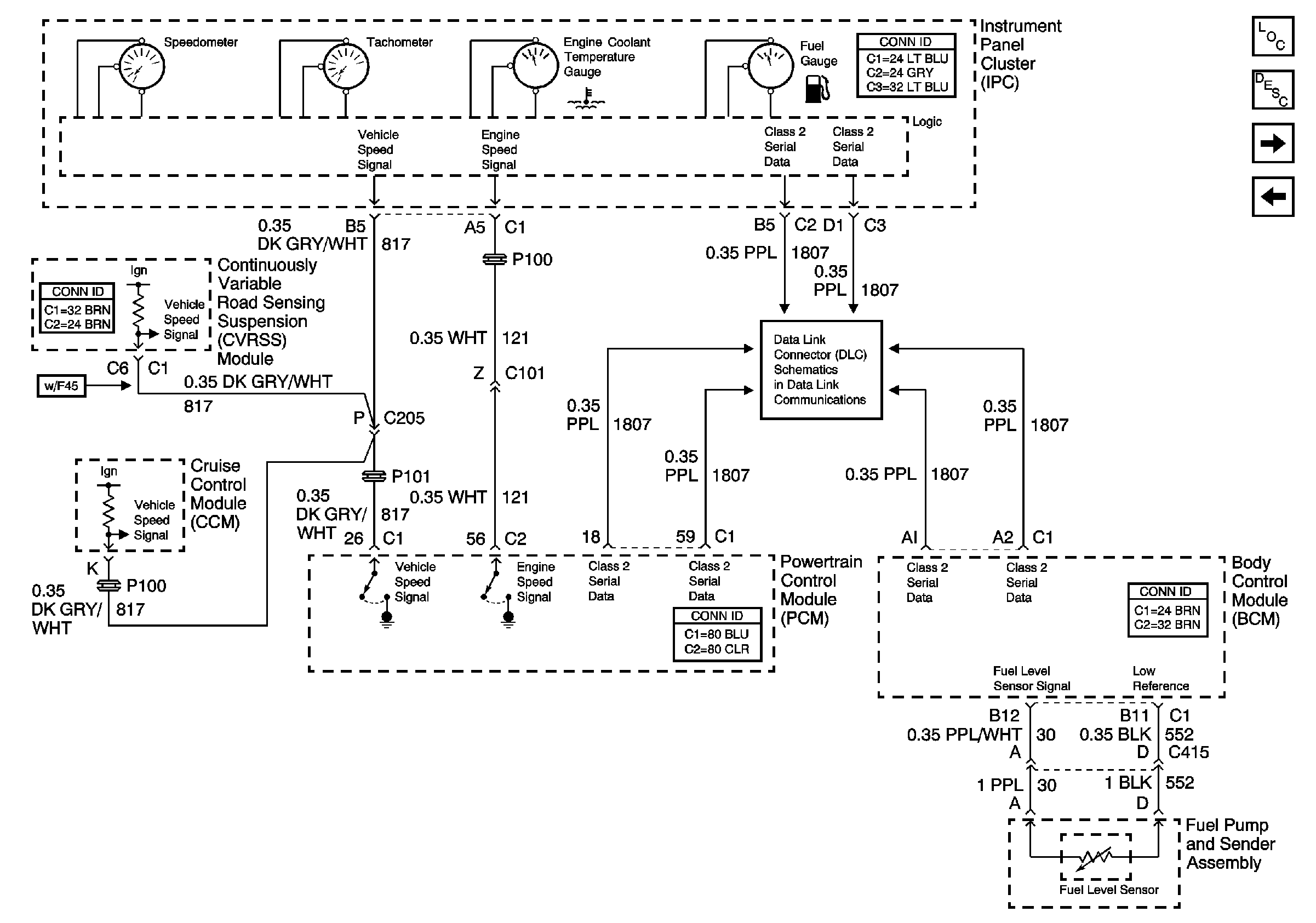
Gauges and MIL
Gauges
Master Electrical Component List
Warning Indicator Lamps
Powers and Grounds
Power, Ground and Class 2 (1 of 2)