GM Service Manual Online
For 1990-2009 cars only
Makes
🢒
Cadillac
🢒
1999
🢒
Escalade
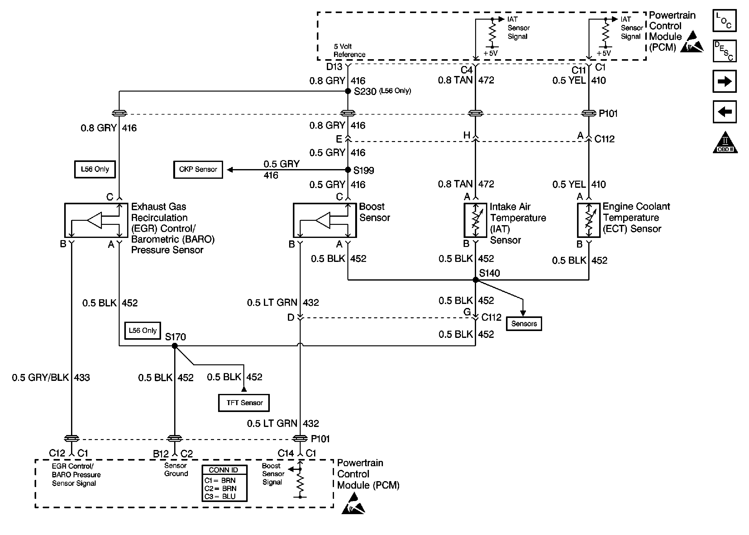
🢒 Engine Sensors
Engine Sensors
Engine Sensors
Ignition System
Ignition System
Ignition System
OBD II Symbol Description Notice
Ignition System
VSS Controls