GM Service Manual Online
For 1990-2009 cars only
Makes
🢒
Cadillac
🢒
1999
🢒
Escalade
🢒 Luxury w/Handset (C250)
Luxury w/Handset (C250)
Luxury w/Handset (C250)
Cellular Communication Components
Escalade 3 Button/Handsfree Cellular (C250)
Handling Electrostatic Discharge Sensitive Parts Notice
Handling Electrostatic Discharge Sensitive Parts Notice
SIR Caution
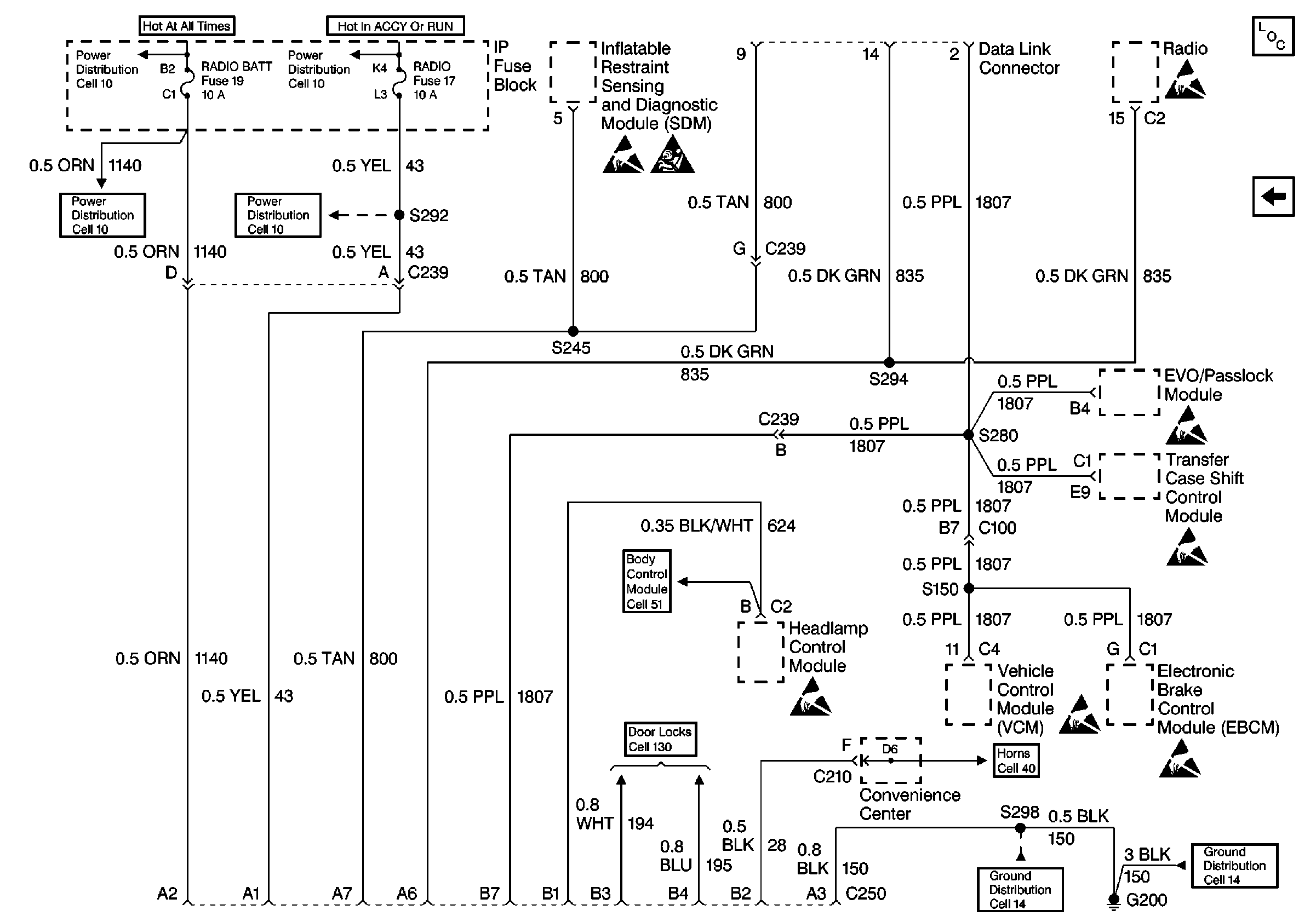
Cell 10: STOP/HAZ, RADIO BATT, and AUX PWR Fuses
Cell 10: RR WIPER, WIPER, RADIO, and PWR WDO Circuit Breaker
Handling Electrostatic Discharge Sensitive Parts Notice
Handling Electrostatic Discharge Sensitive Parts Notice
Shock Sensor, Cargo Door Lock and Seat Belt Switch
Handling Electrostatic Discharge Sensitive Parts Notice
Door Locks and Fuses
Handling Electrostatic Discharge Sensitive Parts Notice
Handling Electrostatic Discharge Sensitive Parts Notice
Handling Electrostatic Discharge Sensitive Parts Notice
Cell 14: G200 (4 of 4)
Cell 14: G200 (1 of 4)