GM Service Manual Online
For 1990-2009 cars only
Makes
🢒
Cadillac
🢒
2004
🢒
Escalade - 2WD
🢒 Right Rear (ULT) - 4 of 4
Right Rear (ULT) - 4 of 4
Right Rear (ULT) - 4 of 4
Master Electrical Component List
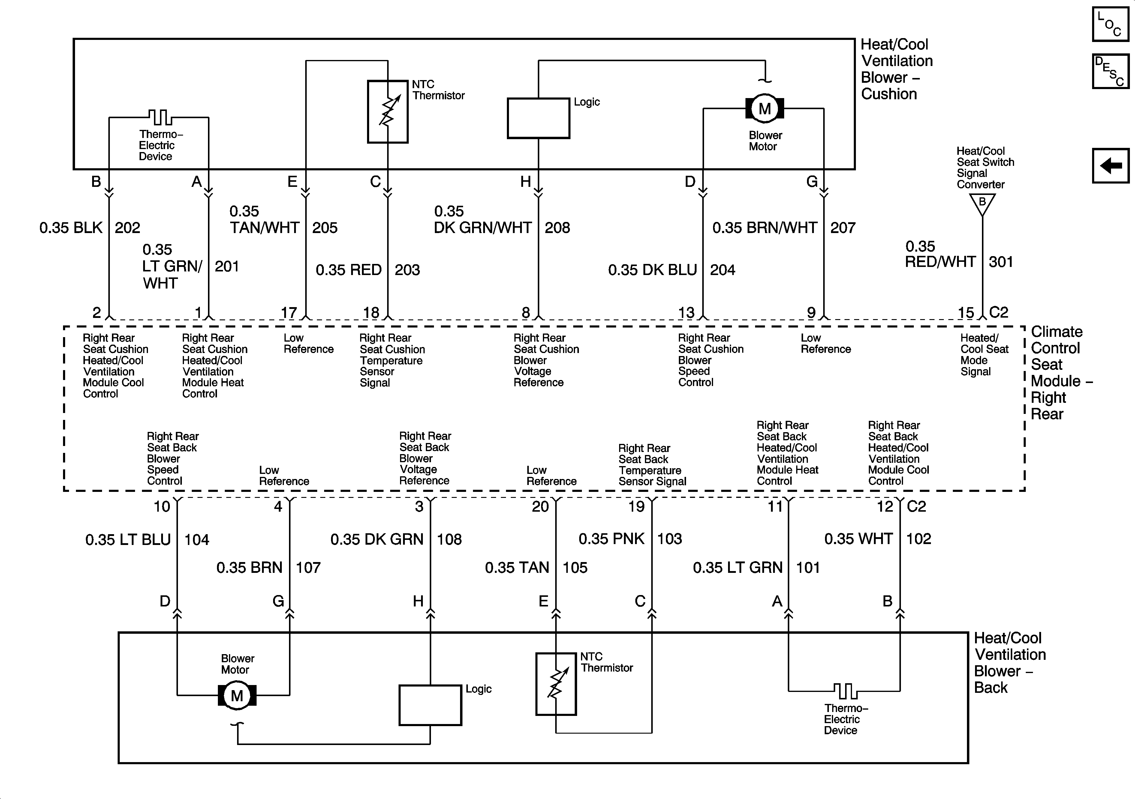
Heated/Cooled Seats Description and Operation
Right Rear (ULT) - 3 of 4
Right Rear (ULT) - 3 of 4