GM Service Manual Online
For 1990-2009 cars only
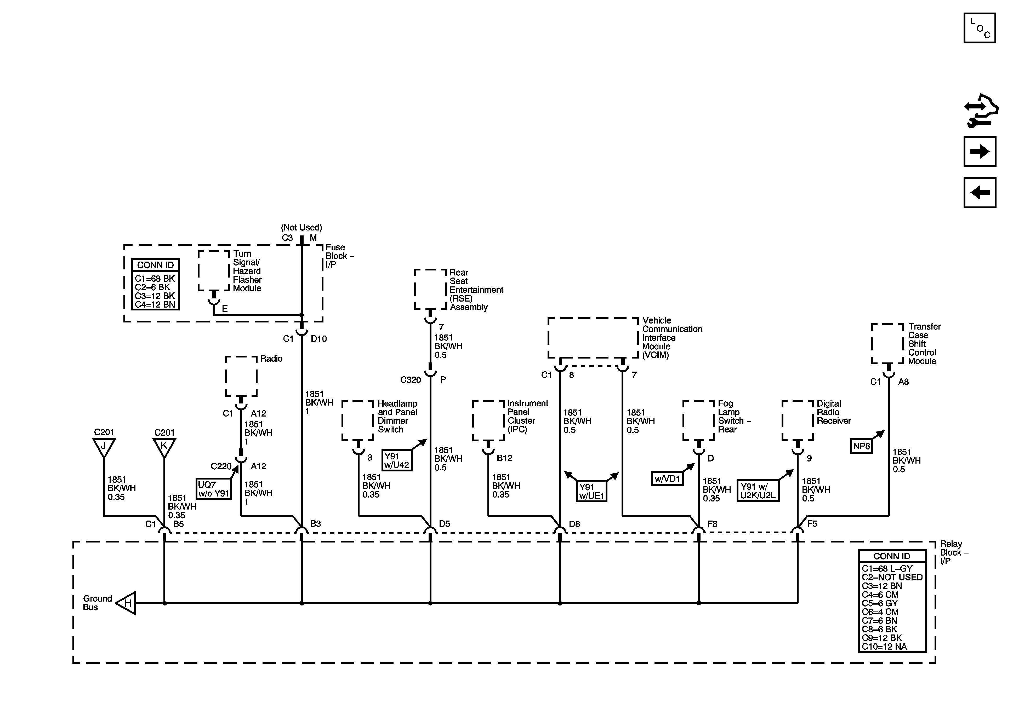
Figure 1:

G100 and G105 -- 1 of 4


Object Number: 1464683  Size: FS
Master Electrical Component List
Control Module References
G100 and G105 - 2 of 4
G100 and G105 - 2 of 4
G100 and G105 - 3 of 4
G100 and G105 - 4 of 4
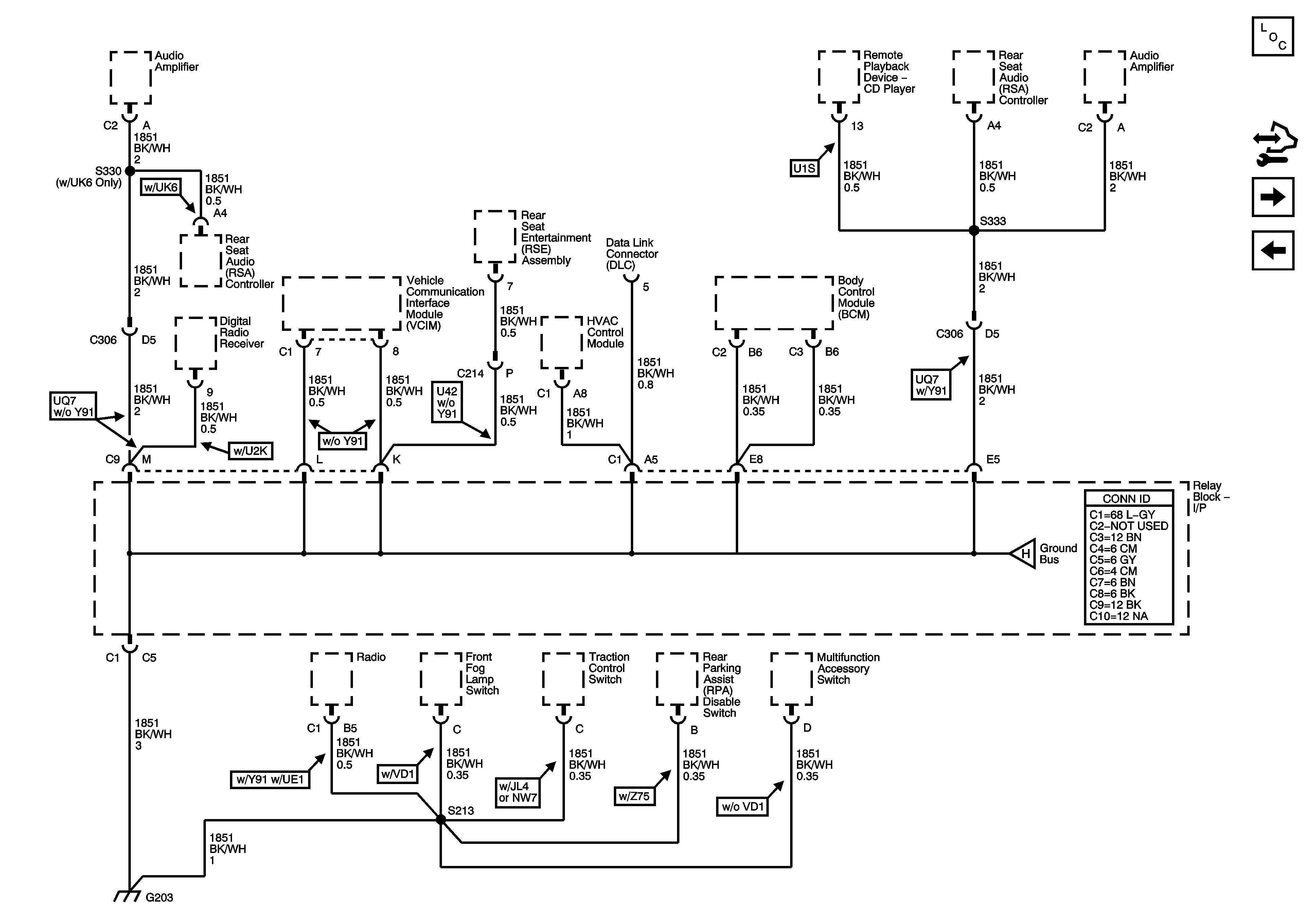
Figure 2:

G100 and G105 -- 2 of 4 -- S101 Except VD1


Object Number: 1464684  Size: FS
Master Electrical Component List
Control Module References
G100 and G105 - 3 of 4
G100 and G105 - 1 of 4
G100 and G105 - 1 of 4
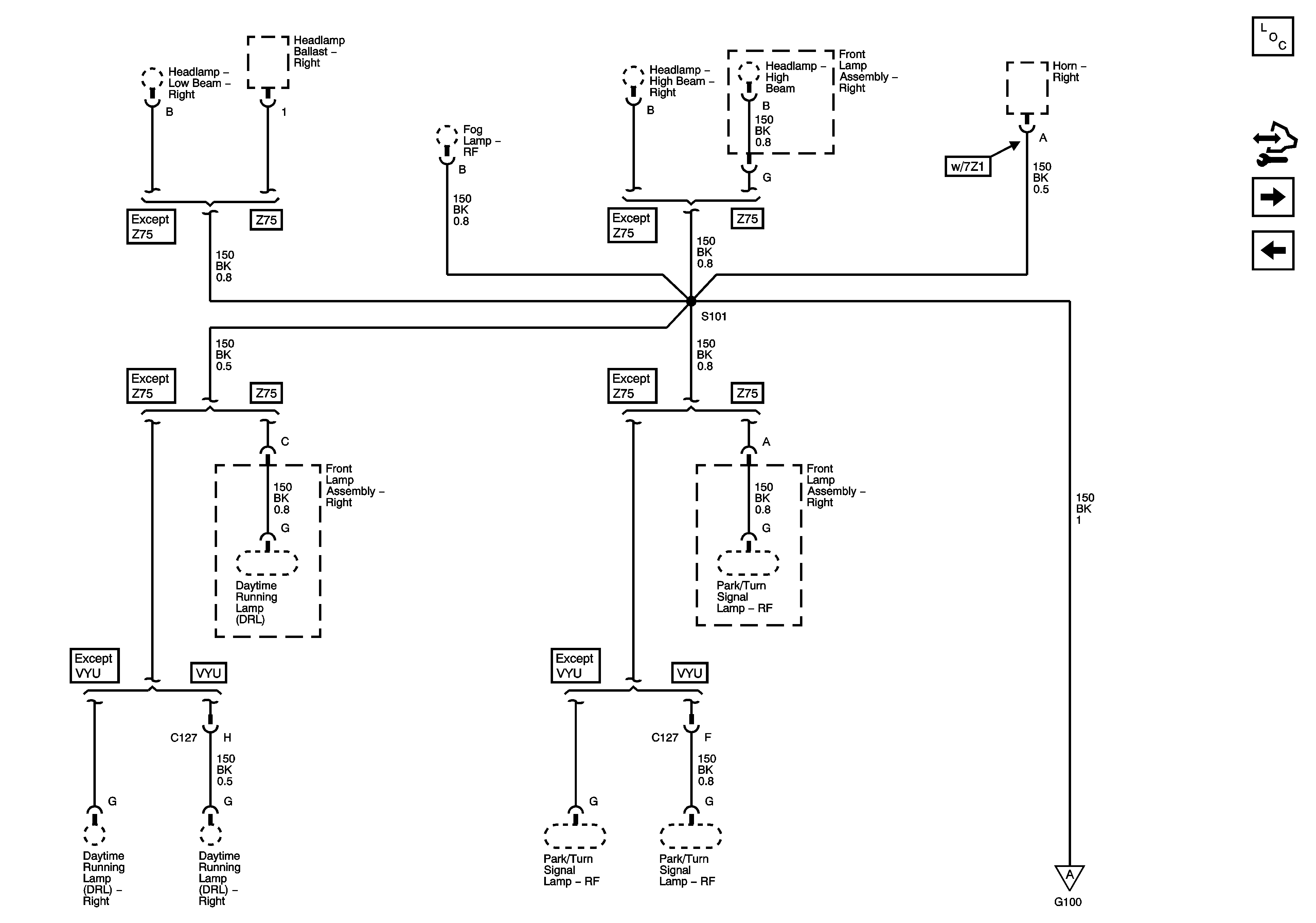
Figure 3:

G100 and G105 -- 3 of 4 -- S100 w/VD1


Object Number: 1464685  Size: FS
Master Electrical Component List
Control Module References
G100 and G105 - 4 of 4
G100 and G105 - 2 of 4
G100 and G105 - 1 of 4
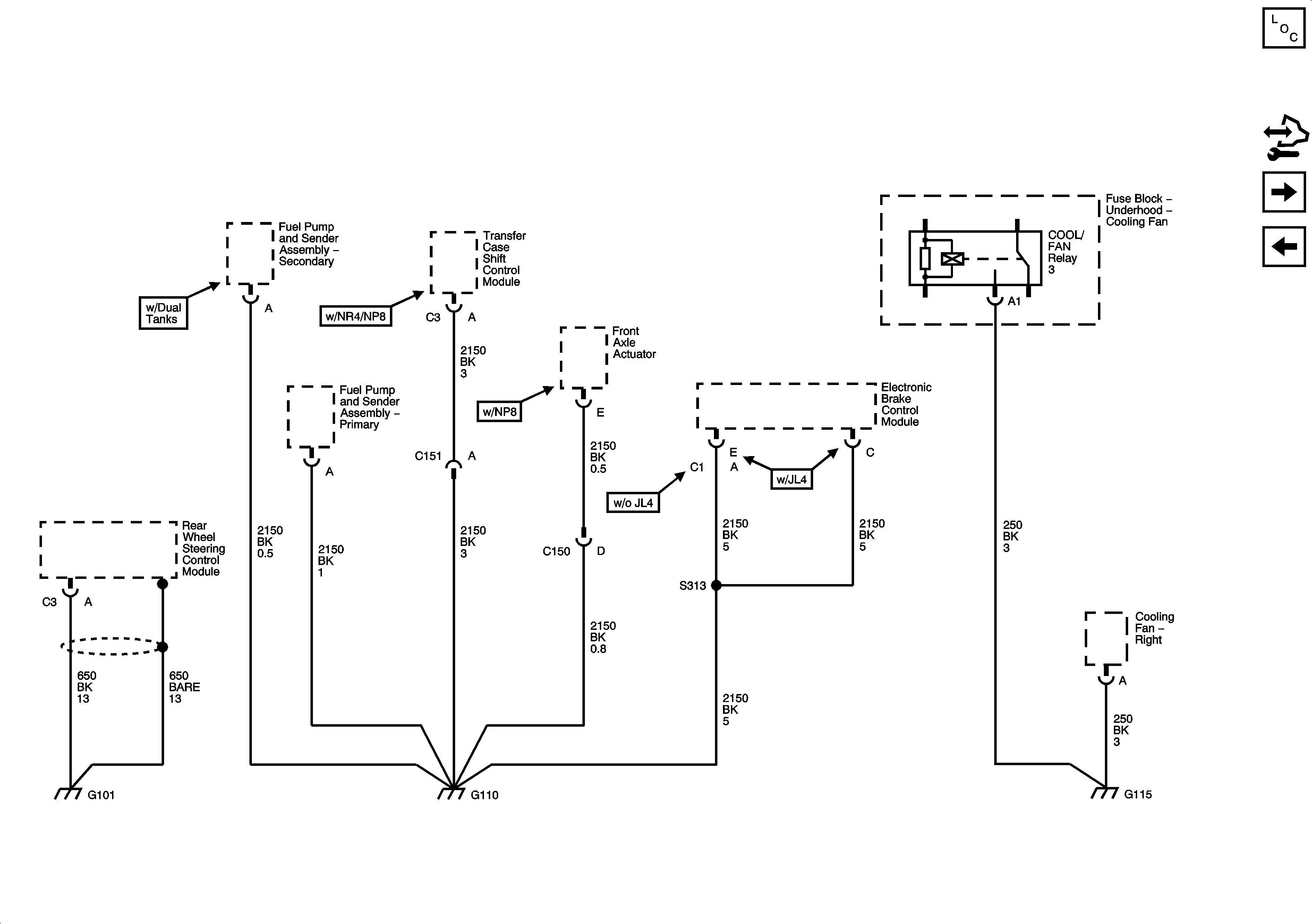
Figure 4:

G100 and G105 -- 4 of 4 -- S101 w/VD1


Object Number: 1464686  Size: FS
Master Electrical Component List
Control Module References
G102 and G103
G100 and G105 - 3 of 4
G100 and G105 - 1 of 4
Figure 5:

G102 and G103


Object Number: 1464687  Size: FS
Master Electrical Component List
Control Module References
G104 and G107
G100 and G105 - 4 of 4
Figure 6:

G104 and G107


Object Number: 1464757  Size: FS
Master Electrical Component List
Control Module References
G101 and G110
G102 and G103
Figure 7:

G101 and G110


Object Number: 1464759  Size: FS
Master Electrical Component List
Control Module References
G200 - 1 of 3
G104 and G107
Figure 8:

G200 - 1 of 3


Object Number: 1464762  Size: FS
Master Electrical Component List
Control Module References
G200 - 2 of 3
G101 and G110
G200 - 2 of 3
G200 - 2 of 3
G200 - 3 of 3 - S345
Figure 9:

G200 - 2 of 3


Object Number: 1464764  Size: FS
Master Electrical Component List
Control Module References
G200 - 3 of 3 - S345
G200 - 1 of 3
G200 - 1 of 3
G200 - 1 of 3
Figure 10:

G200 - 3 of 3


Object Number: 1464766  Size: FS
Master Electrical Component List
Control Module References
G203 - 1 of 3
G200 - 2 of 3
G200 - 1 of 3
G200 - 1 of 3
Figure 11:

G203 - 1 of 3


Object Number: 1464768  Size: FS
Master Electrical Component List
Control Module References
G203 - 2 of 3
G200 - 3 of 3 - S345
G203 - 2 of 3
Figure 12:

G203 - 2 of 3


Object Number: 1464769  Size: FS
Master Electrical Component List
Control Module References
G203 - 3 of 3
G203 - 1 of 3
G203 - 3 of 3
G203 - 1 of 3
Figure 13:

G203 - 3 of 3


Object Number: 1464773  Size: FS
Master Electrical Component List
Control Module References
G304 and G305
G203 - 2 of 3
Power and Grounding Schematic Icons
G203 - 2 of 3
Figure 14:

G303 and G305


Object Number: 1464774  Size: FS
Master Electrical Component List
Control Module References
G306
G203 - 3 of 3
Figure 15:

G306


Object Number: 1464777  Size: FS
Master Electrical Component List
Control Module References
G401 and G402
G304 and G305
Figure 16:

G401 and G402


Object Number: 1499531  Size: FS
Master Electrical Component List
Master Electrical Component List
G410 1 of 3
G306
Figure 17:

G410 - 1 of 3


Object Number: 1464778  Size: FS
Master Electrical Component List
Control Module References
G410 - 2 of 3 Auxiliary HVAC, Long Wheelbase
G401 and G402
G410 - 2 of 3 Auxiliary HVAC, Long Wheelbase
G410 3 of 3 Aux. HVAC Short Wheelbase
Figure 18:

G410 - 2 of 3, Auxiliary HVAC Long Wheelbase


Object Number: 1464780  Size: FS
Master Electrical Component List
Control Module References
G410 3 of 3 Aux. HVAC Short Wheelbase
G410 1 of 3
G410 1 of 3
Figure 19:

G410 -- 3 of 3, Auxiliary HVAC Short Wheelbase


Object Number: 1585463  Size: FS
Master Electrical Component List
Control Module References
G410 - 2 of 3 Auxiliary HVAC, Long Wheelbase
G410 1 of 3