GM Service Manual Online
For 1990-2009 cars only

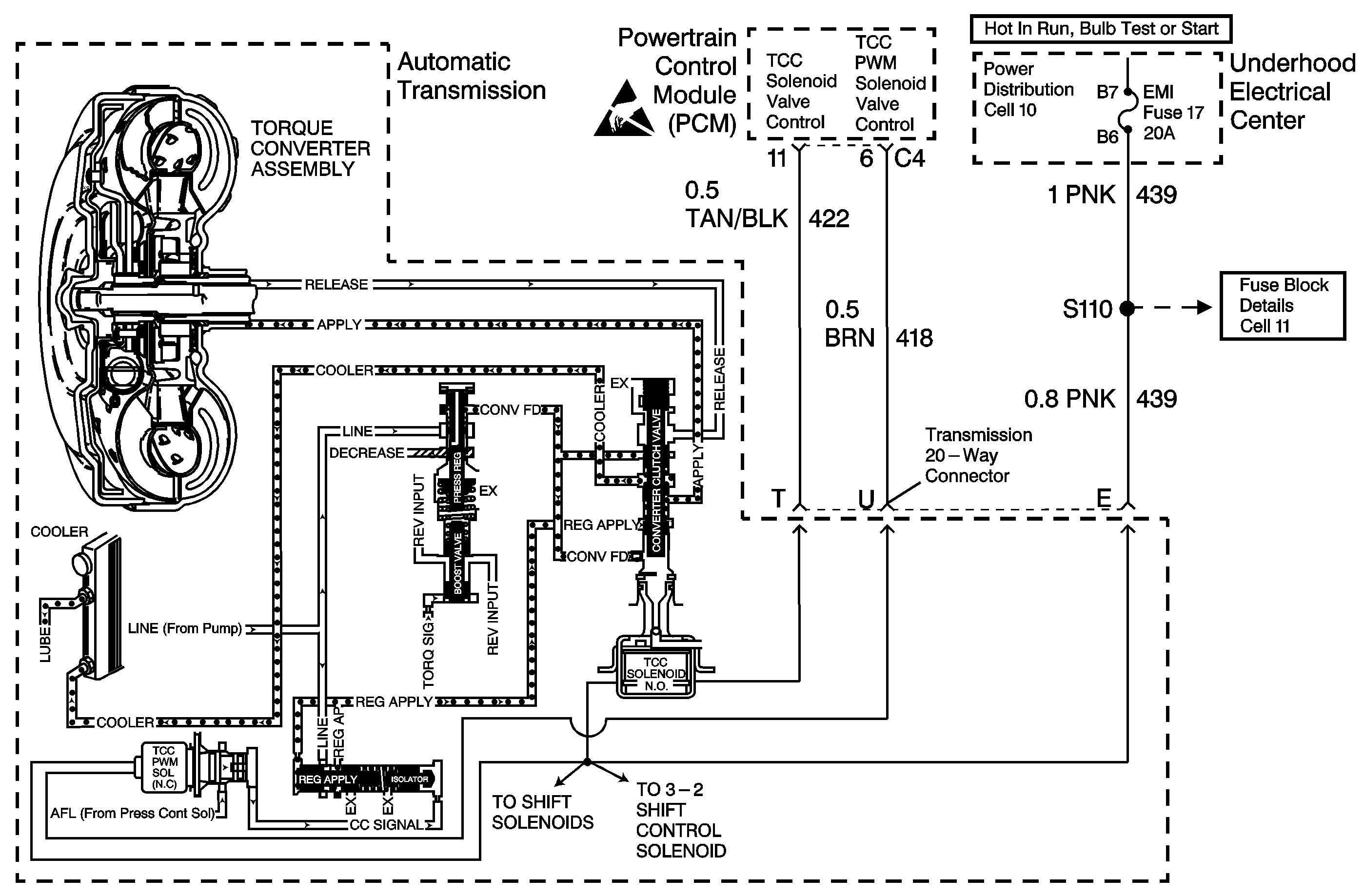
Object Number: 1552877  Size: MF
Handling ESD Sensitive Parts Notice

Circuit Description

The PCM monitors the difference between the engine speed and the transmission output speed. In D3 drive range with the TCC engaged, the engine speed should closely match transmission output speed. In D4 drive range with the TCC engaged, TCC slip speed should be -20 to +20 RPM.

If the PCM detects excessive TCC slip when the TCC should be engaged, in two consecutive ignition cycles, then DTC P1870 sets. DTC P1870 is a type A DTC.

Conditions for Setting the DTC

The following conditions are met for three TCC cycles with reported excessive TCC slip conditions:

    • No TP DTCs P0122 or P0123
    • No VSS DTC P0502
    • No TFT sensor DTCs P0712 or P0713
    • No 1-2 SS Valve DTCs P0751 or P0753
    • No 2-3 SS Valve DTCs P0756 or P0758
    • No TFP Valve Position Switch DTC P1810
    • No TCC PWM Solenoid Valve DTC P1860
    • No TCC Solenoid Valve DTC P1864
    • The engine speed is less than 5500 RPM.
    • The engine vacuum is 35-70 kPa (10.4-20.7 in Hg).
    • The gear range is D4.
    • Not in 1st gear
    • The TP angle is 13-36%.
    • The TFT is 20-130°C (68-266°F).
    • The TCC is ON for greater than 0.1 second.
    • The TCC is at maximum apply for greater than 0.1 second.
    • The shift solenoid performance counter is zero.
    • The TCC slip speed is greater than 130 RPM for 8 seconds.

Action Taken When the DTC Sets

    • The PCM inhibits TCC engagement.
    • The PCM commands maximum line pressure.
    • The PCM inhibits 4th gear if in hot mode.
    • The PCM freezes shift adapts from being updated.
    • The PCM illuminates the Malfunction Indicator Lamp (MIL).

Conditions for Clearing the MIL/DTC

    • The PCM turns OFF the MIL after three consecutive ignition cycles without a failure reported.
    • A scan tool can clear the DTC from the PCM history. The PCM clears the DTC from the PCM history if the vehicle completes 40 warm-up cycles without a failure reported.
    • The PCM cancels the DTC default actions when the fault no longer exists and the ignition is OFF long enough in order to power down the PCM.

Diagnostic Aids

    • A TFP Valve Position Switch malfunction could set DTC P1870.
    • The following mechanical conditions could set DTC P1870:
       - A mechanical failure of the shift solenoid valves
       - A mechanical failure of the TCC Solenoid Valve
       - A mechanical failure of the TCC PWM Solenoid Valve
    • Internal transmission failures may set a DTC P1870.
    • An engine misfire may erroneously set a DTC P1870.
    • Ensure that the final drive ratio matches the PCM's calibration.
    • A PRNDL DTC may falsely set DTC 1870.

Test Description

The numbers below refer to the step numbers on the diagnostic table.

  1. This step compares the indicated range signal to the actual selected range. A faulty TFP Valve Position Switch could set a DTC P1870.

  2. This step tests for slippage while the torque converter is in a commanded lock-up state.

DTC P1870 Slipping Transmission Component

Step

Action

Value(s)

Yes

No

1

Was the Powertrain On-Board Diagnostic (OBD) System Check performed?

--

Go to Step 2

Go to Powertrain On Board Diagnostic (OBD) System Check , Section 6.

2

  1. Install the Scan Tool ®.
  2. With the engine OFF, turn the ignition switch to the RUN position.
  3. Important:: Before clearing the DTCs, use the scan tool in order to record the Freeze Frame and the Failure Records for reference. The Clear Info function will erase the data.

  4. Record the DTC Freeze Frame and the Failure Records.
  5. Apply the brake pedal.
  6. Select each transmission range: Low, Dr 2, Dr 3, Overdrive, Reverse and Park.

Does each selected transmission range match the scan tool TR Switch display?

--

Go to Step 3

Go to Transmission Fluid Pressure Manual Valve Position Switch Resistance Check

3

Drive the vehicle in 4th gear while the TCC is engaged.

At any time is the TCC Slip Speed greater than the specified value for 10 seconds?

130 RPM

Go to System Diagnosis Charts

Go to Diagnostic Aids