GM Service Manual Online
For 1990-2009 cars only

A/C INOPERATIVE - DIAGNOSE REPLACE A/C CONTROL ASSEMBLY

SUBJECT: A/C INOPERATIVE/DEFROST MODE INDICATOR/FALSE DIAGNOSTICS (DIAGNOSE/REPLACE A/C CONTROL ASSEMBLY IF NECESSARY)

VEHICLES AFFECTED: 1993 "D" MODELS

APPLICATION:

----------- 1993 Cadillac D car - Vehicles built before V.I.N. PR704043

CONDITIONS:

---------- 1. A/C may become inoperative due to the compressor clutch not engaging as a result of setting a diagnostic code 9 or 109 (Low Freon).

2. The defrost symbol located on the air control head display may remain lit when the system has returned to the automatic mode.

3. Five diagnostic codes (#23, 25, 26, 41, 46) will display incorrect information on the A/C Control Head as referred to in the Service Manual.

4. The A/C Control Assembly can skip "21 Degree Celsius" when toggling through the temperature range up or down. "21 Degree Celsius" may be displayed when the vehicle is started under the Fahrenheit setting and subsequently switching over to Celsius.

CAUSES:

------ 1. Under certain driving maneuvers the power steering cut off switch can cause a false diagnostic code 9 or 109 to be stored.

2. While in auto mode and at a selected temperature setting of 16 degrees Celsius (60 Fahrenheit) or 32 degrees Celsius (90 Fahrenheit), if defrost mode is selected and a different temperature setting is selected, the system may revert back to the auto mode.

CORRECTION:

---------- NOTE: Replace the A/C Control Assembly for Conditions 1 and/or 2. DO NOT replace the A/C Control Assembly for conditions 3 and/or 4. The five correct ECM diagnostic codes are readable by the use of an off-board tool such as T-100 (GM- CAMS) or Tech 1.

Condition 1:

Perform the Fault Code 9/109 Low Freon Detected A/C performance check as outlined in the attached diagnostic flow chart. Perform repairs if necessary. Replace the A/C Control Head per Service Manual, Section 1 C. Use new P/N 16184133.

Condition 2:

If this condition can be forced on a vehicle as outlined by performing CAUSE 2, replace the A/C Control Assembly per Service Manual, Section 1C. Use new P/N 16184133.

Conditions 3 and 4:

If the A/C Control Assembly is replaced as outlined in Correction 1 or 2, the new assembly (P/N 16184133) will give the vehicle the ability to display all ECM diagnostic codes and 21 degree Celsius.

WARRANTY INFORMATION:

For vehicles repaired under warranty use:

Labour Operation: D0362 Replace A/C Control Assembly

Labour Time: 0.6 Hr. Add 0-0.3 Hr. diagnostic time.

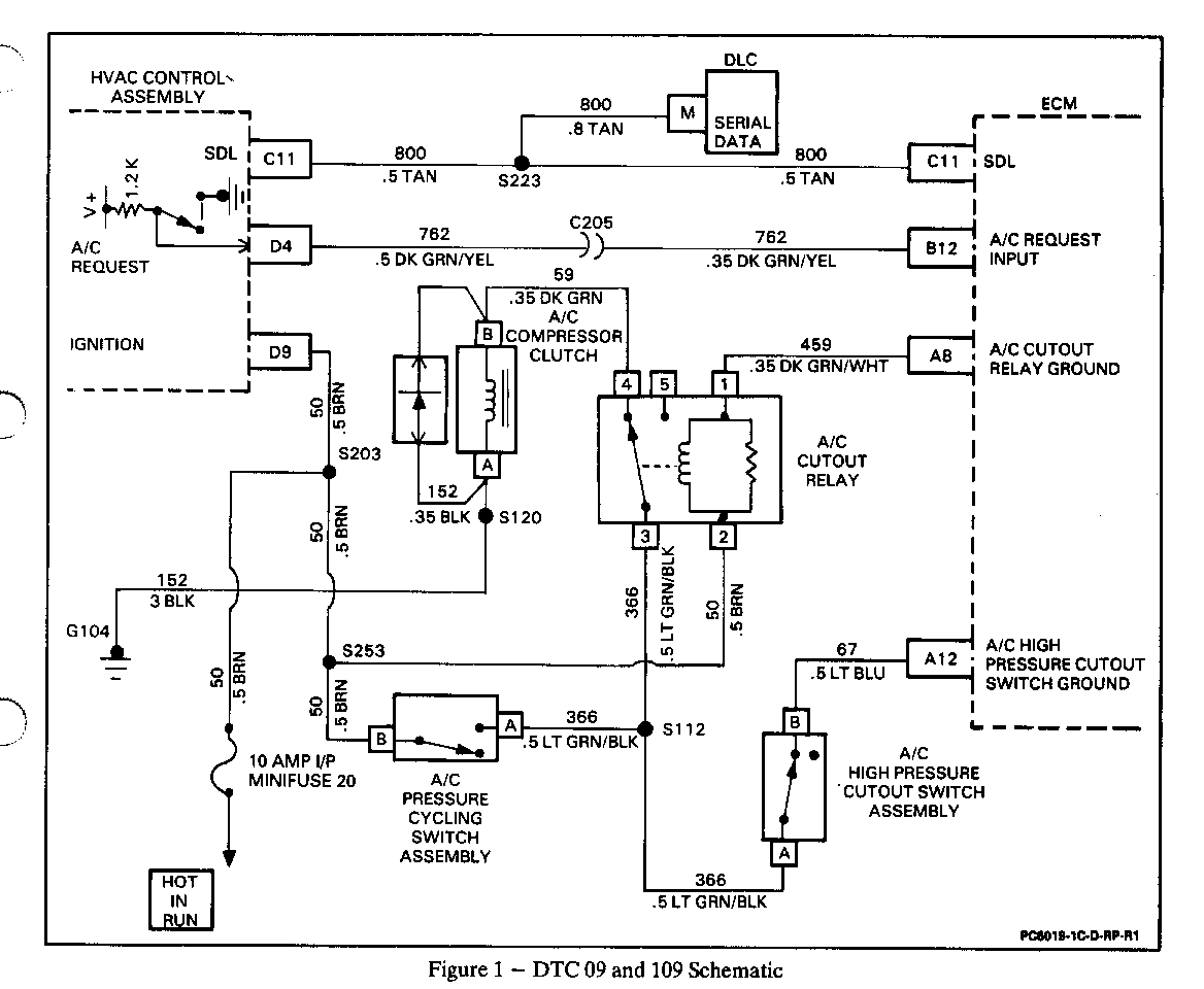
DTC 09 AND 109

LOW FREON DETECTED

Figures 1 and 2

Circuit Description:

In the CCOT air conditioning system. the pressure cycling switch assembly informs the HVAC control assembly of the direct operating condition (cycling) of the compressor assembly. When the refrigeration system becomes low on freon. the on/off frequency of the pressure cycling switch assembly increases. Low freon events can be monitored by displaying parameter "-29". The ECM measures this frequency through circuit 67 and sends this information to the HVAC control assembly via circuit 800. The HVAC control assembly will disable the compressor assembly when a low freon condition is detected. The compressor assembly will remain disabled until DTC 09 or 109 is cleared from the HVAC control assembly memory. The pressure cycling switch assembly status is monitored for a low freon condition only at vehicle speeds above 8 km/h (5 mph). This is to ensure proper air flow through the condenser assembly and engine compartment for an accurate reading.

NOTICE: Compressor assembly damage may occur if the compressor assembly is operated with low freon no freon or no refrigerant oil.


Object Number: 77249  Size: FS


Object Number: 77891  Size: FS

General Motors bulletins are intended for use by professional technicians, not a "do-it-yourselfer". They are written to inform those technicians of conditions that may occur on some vehicles, or to provide information that could assist in the proper service of a vehicle. Properly trained technicians have the equipment, tools, safety instructions and know-how to do a job properly and safely. If a condition is described, do not assume that the bulletin applies to your vehicle, or that your vehicle will have that condition. See a General Motors dealer servicing your brand of General Motors vehicle for information on whether your vehicle may benefit from the information.