GM Service Manual Online
For 1990-2009 cars only
Makes
🢒
Cadillac
🢒
2008
🢒
SLS
🢒 Indicators
Indicators
Indicators
Master Electrical Component List
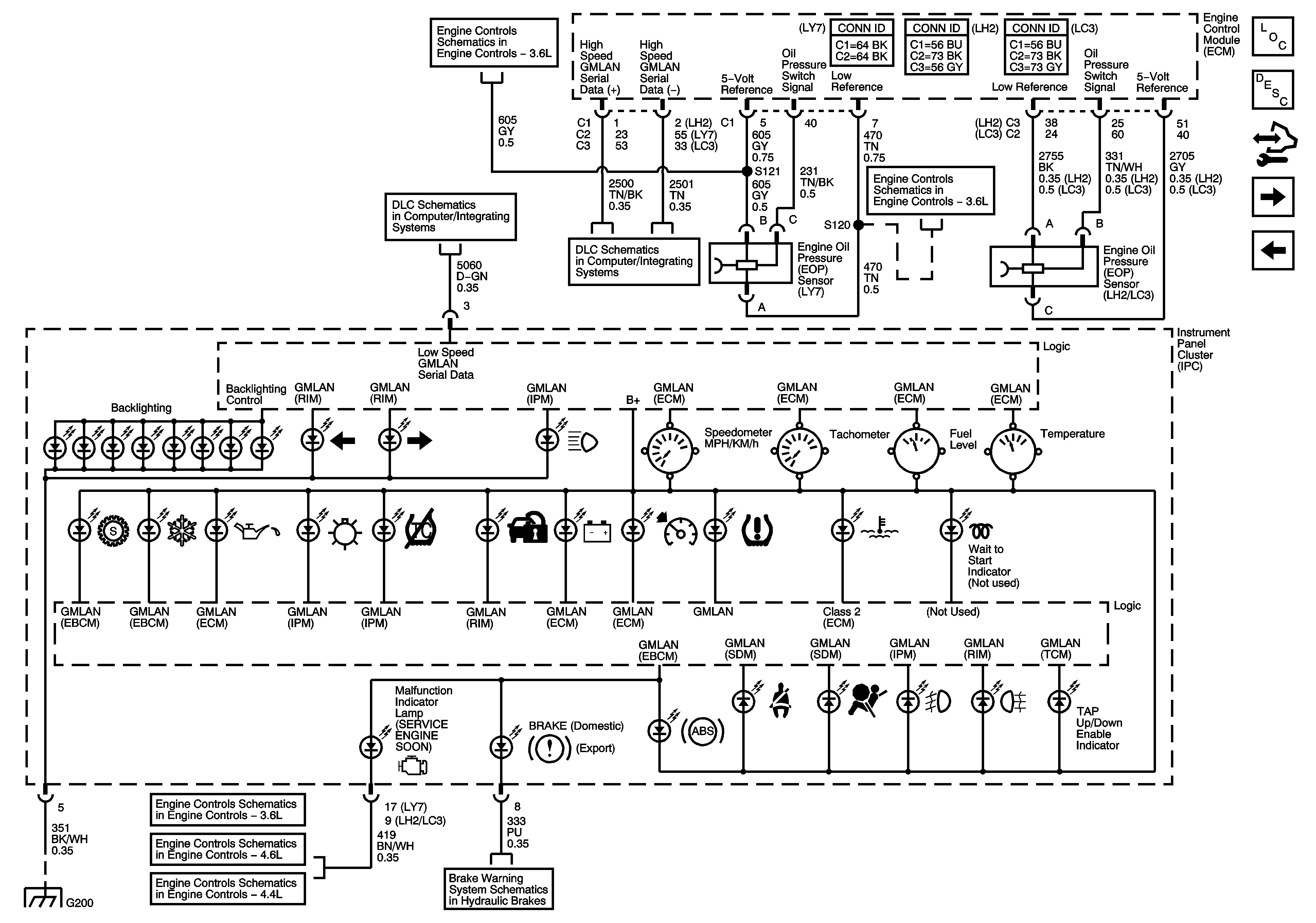
Instrument Cluster Description and Operation
Control Module References
DIC/Dimmer Switch
Power, Ground, Odometer and Clock
Engine Data Sensors - 5-Volt Reference Bus
GMLAN Low Speed (2 of 2)
GMLAN High Speed - Domestic w/ UE1
Engine Data Sensors - Low Reference Bus
ECM Power, Ground, DLC and MIL
ECM Power, Ground, DLC and MIL
ECM Power, Ground, Serial Data and MIL
Brake Warning System Schematics