GM Service Manual Online
For 1990-2009 cars only
Makes
🢒
Cadillac
🢒
2009
🢒
SLS
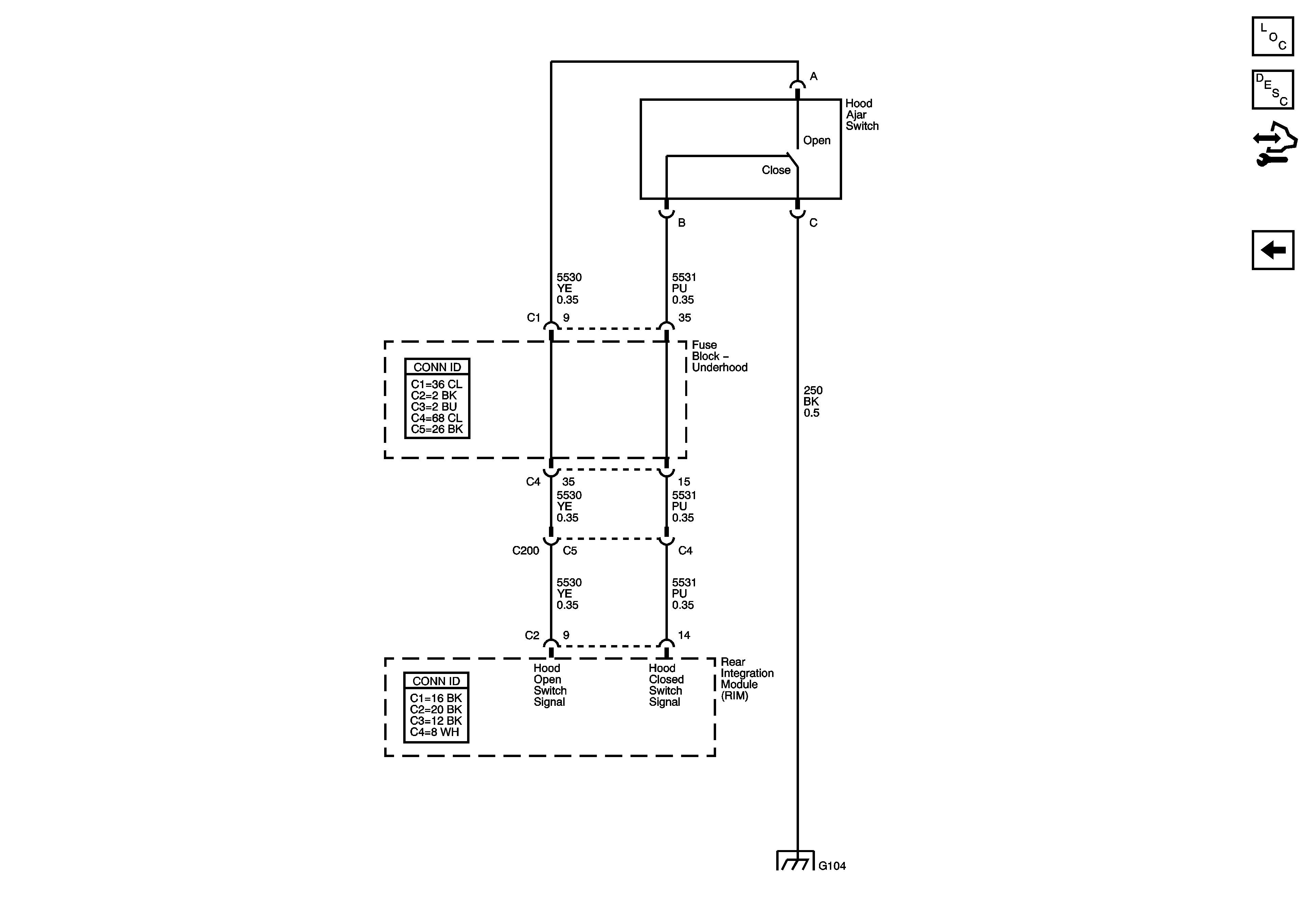
🢒 Hood Ajar Switch
Hood Ajar Switch
Hood Ajar Switch Schematic
Master Electrical Component List
Keyless Entry System Description and Operation
Control Module References
DLC, Instrument Panel Cluster
G104 (1 of 2)