GM Service Manual Online
For 1990-2009 cars only
Makes
🢒
Cadillac
🢒
2007
🢒
SRX
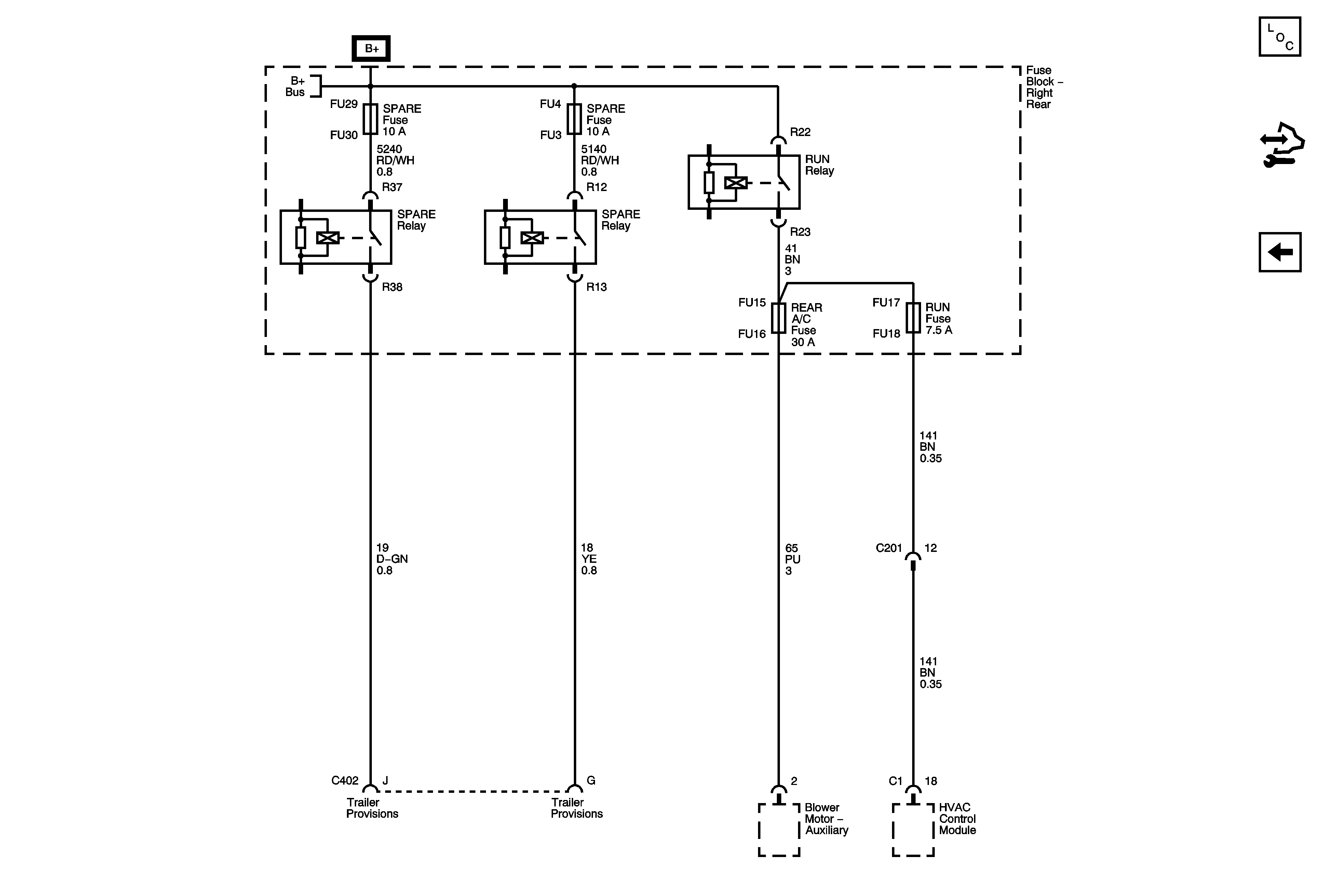
🢒 REAR A/C Fuse, RUN Fuse, RUN Relay, and Trailer Provision Fuses and Relays
REAR A/C Fuse, RUN Fuse, RUN Relay, and Trailer Provision Fuses and Relays
REAR A/C Fuse, RUN Fuse, RUN Relay, and Trailer Provision Fuses and Relays
Master Electrical Component List
Control Module References
PWR SEATS Circuit Breaker, SUNROOF MOD Fuse, THEFT VGDO/RFA Fuse
Right Rear Fuse Block B+ Bus