GM Service Manual Online
For 1990-2009 cars only
Figure 1:

Driver and Passenger Power Outside Mirrors (without A45)


Object Number: 1874054  Size: FS
Master Electrical Component List
Outside Mirror Description and Operation
Control Module References
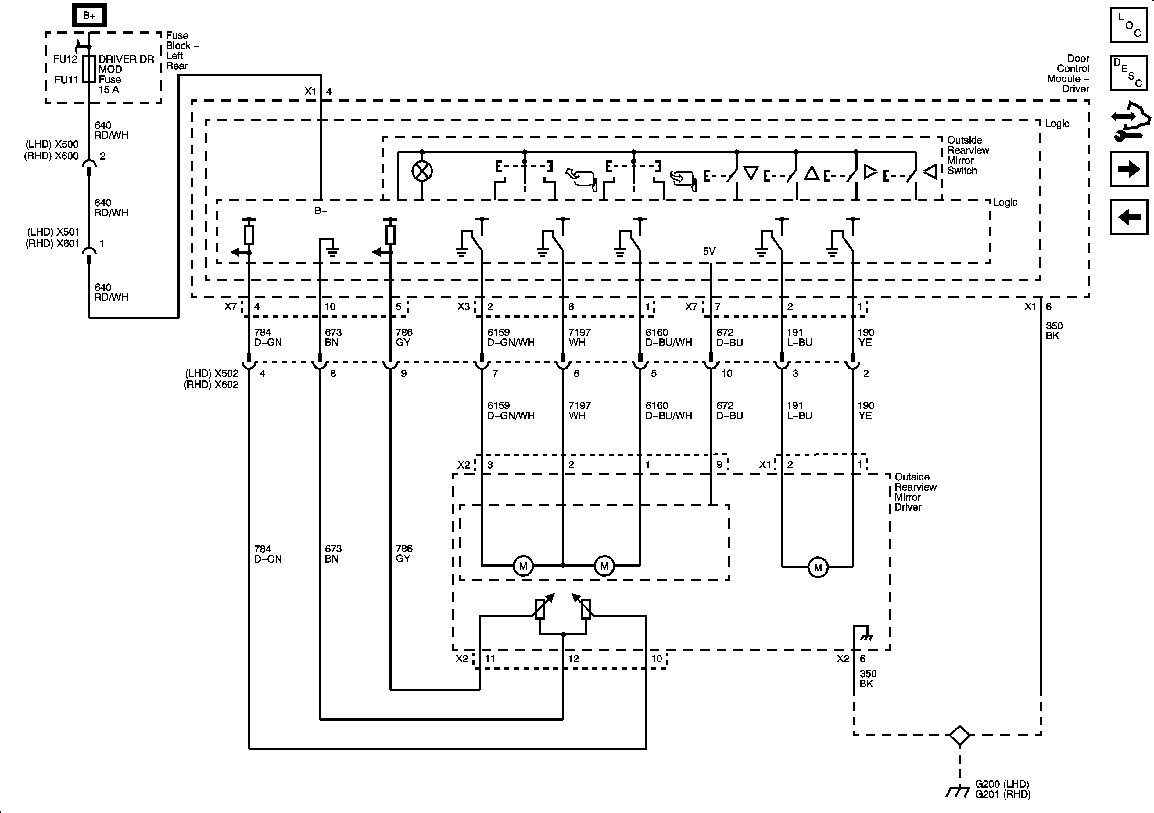
Driver Power Outside Mirror (A45)
Figure 2:

Driver Power Outside Mirror (A45)


Object Number: 1874056  Size: FS
Master Electrical Component List
Outside Mirror Description and Operation
Control Module References
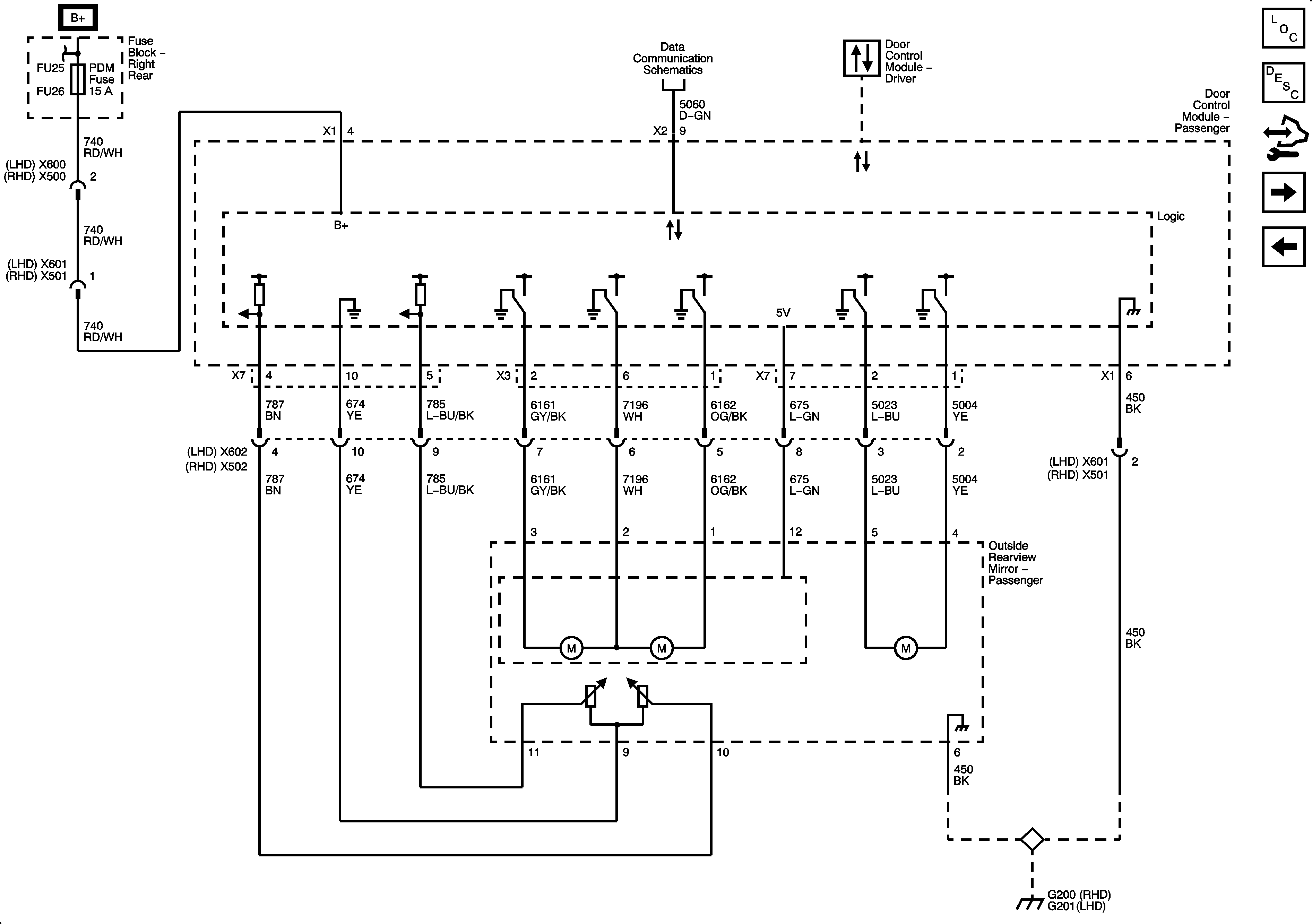
Front Passenger Power Outside Mirror (A45)
Driver and Passenger Power Outside Mirrors (without A45)
Figure 3:

Front Passenger Power Outside Mirror (A45)


Object Number: 1874058  Size: FS
Master Electrical Component List
Outside Mirror Description and Operation
Control Module References
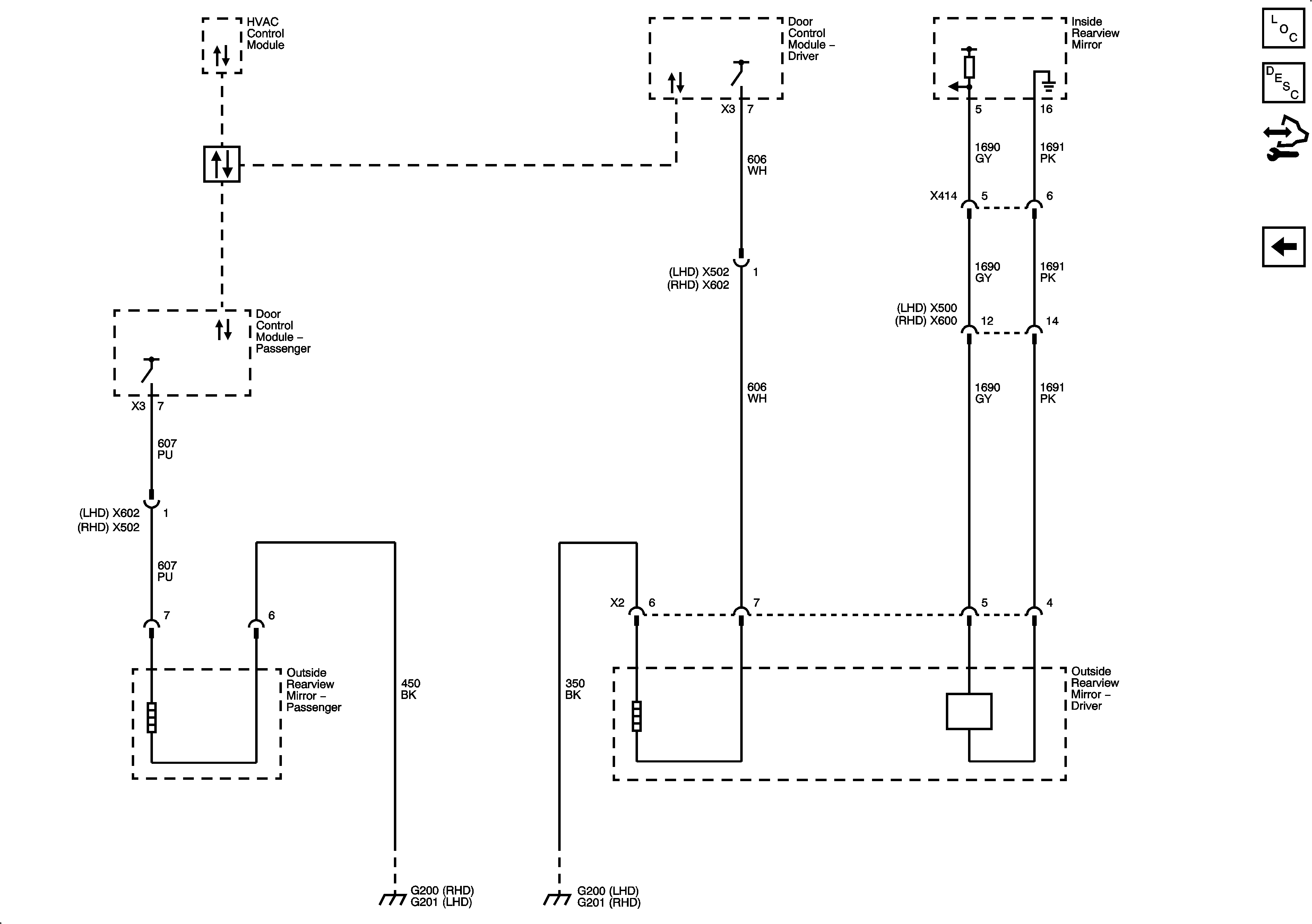
Heated and Automatic Day/Night Outside Mirrors
Driver Power Outside Mirror (A45)
Figure 4:

Heated and Automatic Day/Night Outside Mirrors


Object Number: 1874060  Size: FS
Master Electrical Component List
Outside Mirror Description and Operation
Control Module References
Front Passenger Power Outside Mirror (A45)