GM Service Manual Online
For 1990-2009 cars only
Makes
🢒
Cadillac
🢒
2008
🢒
SRX
🢒
Steering
🢒
Power Steering
🢒 Power Steering Schematics
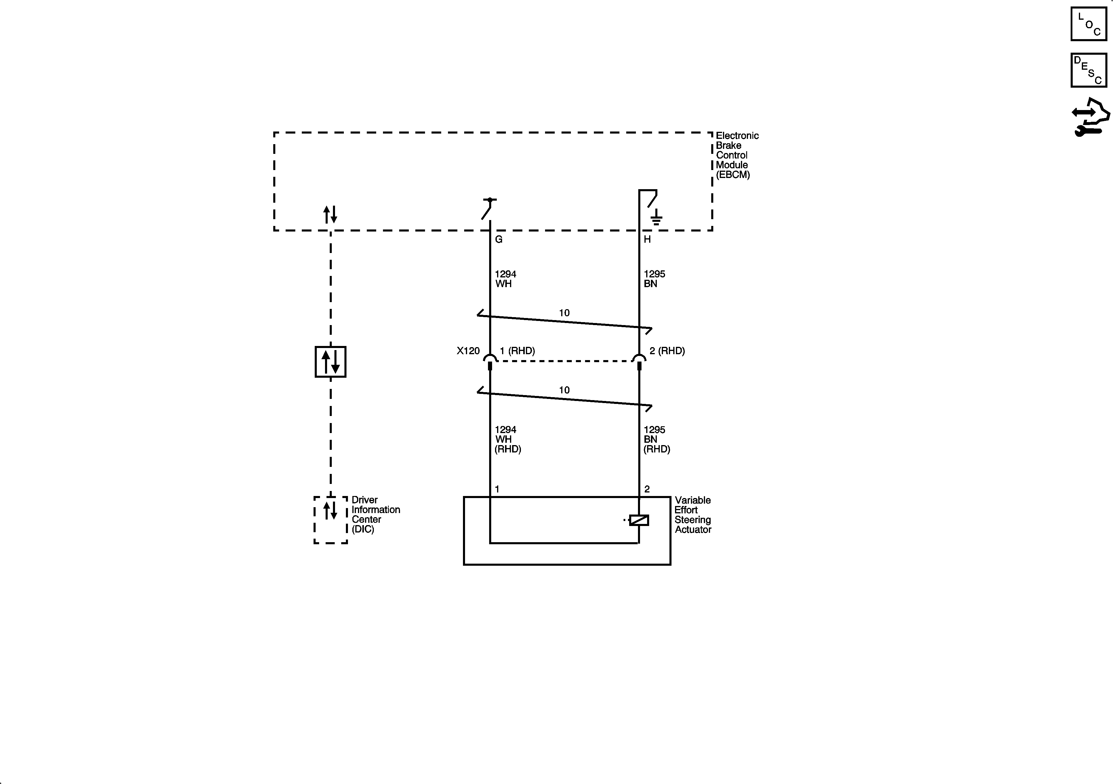
Variable Effort Steering
Master Electrical Component List
Variable Effort Steering System Description and Operation
Control Module References