GM Service Manual Online
For 1990-2009 cars only
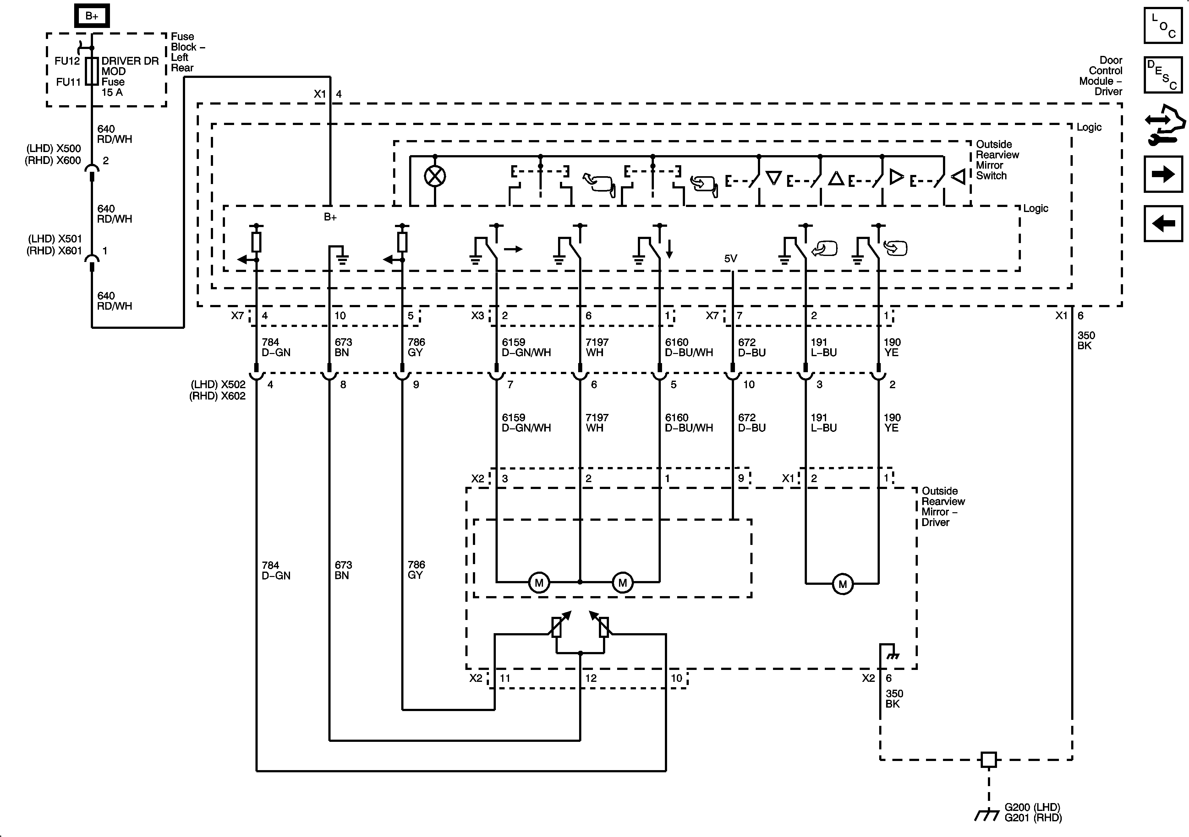
Figure 1:

Driver and Passenger Power Outside Mirrors (without A45)


Object Number: 2062608  Size: FS
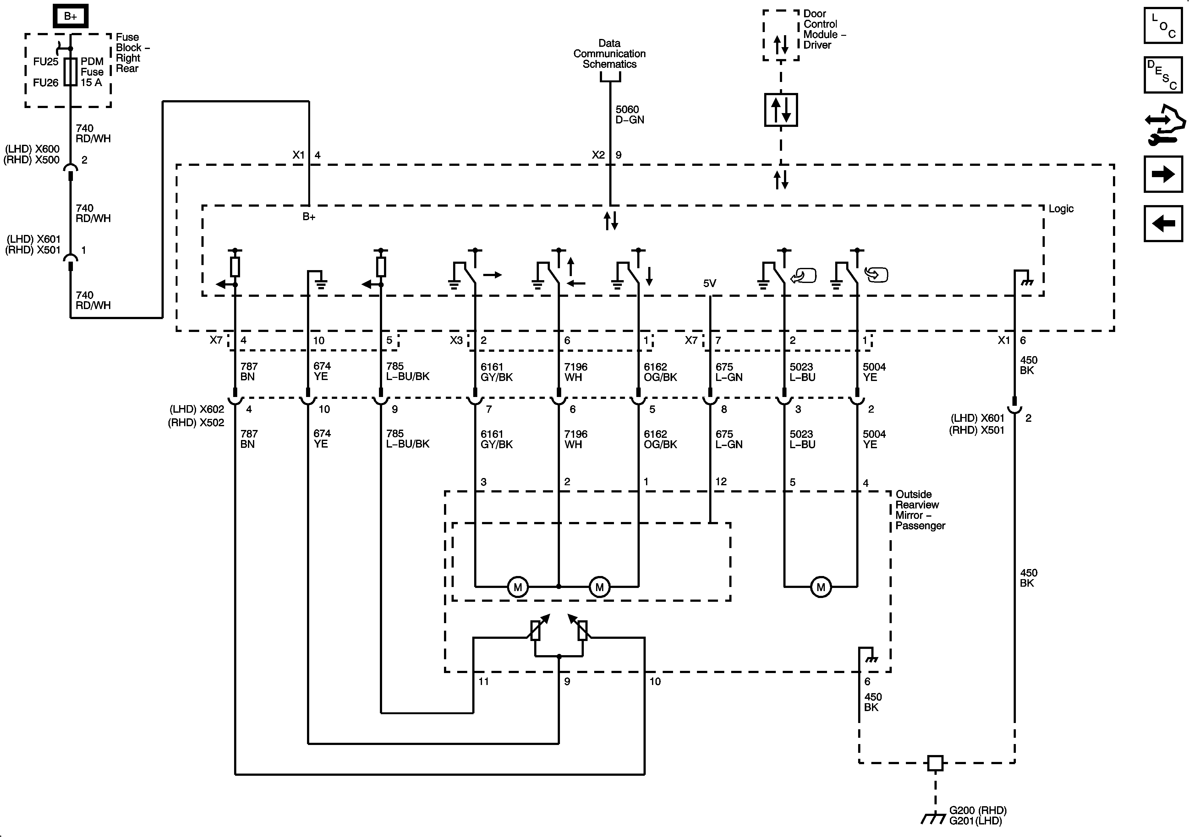
Figure 2:

Driver Power Outside Mirror (A45)


Object Number: 2062612  Size: FS
Figure 3:

Front Passenger Power Outside Mirror (A45)


Object Number: 2062615  Size: FS
Figure 4:

Heated and Automatic Day/Night Outside Mirrors


Object Number: 2062622  Size: FS