GM Service Manual Online
For 1990-2009 cars only
Makes
🢒
Cadillac
🢒
2007
🢒
STS
🢒
Diagnostic Navigation
🢒
Vehicle Diagnostic Information
🢒 OnStar Schematics
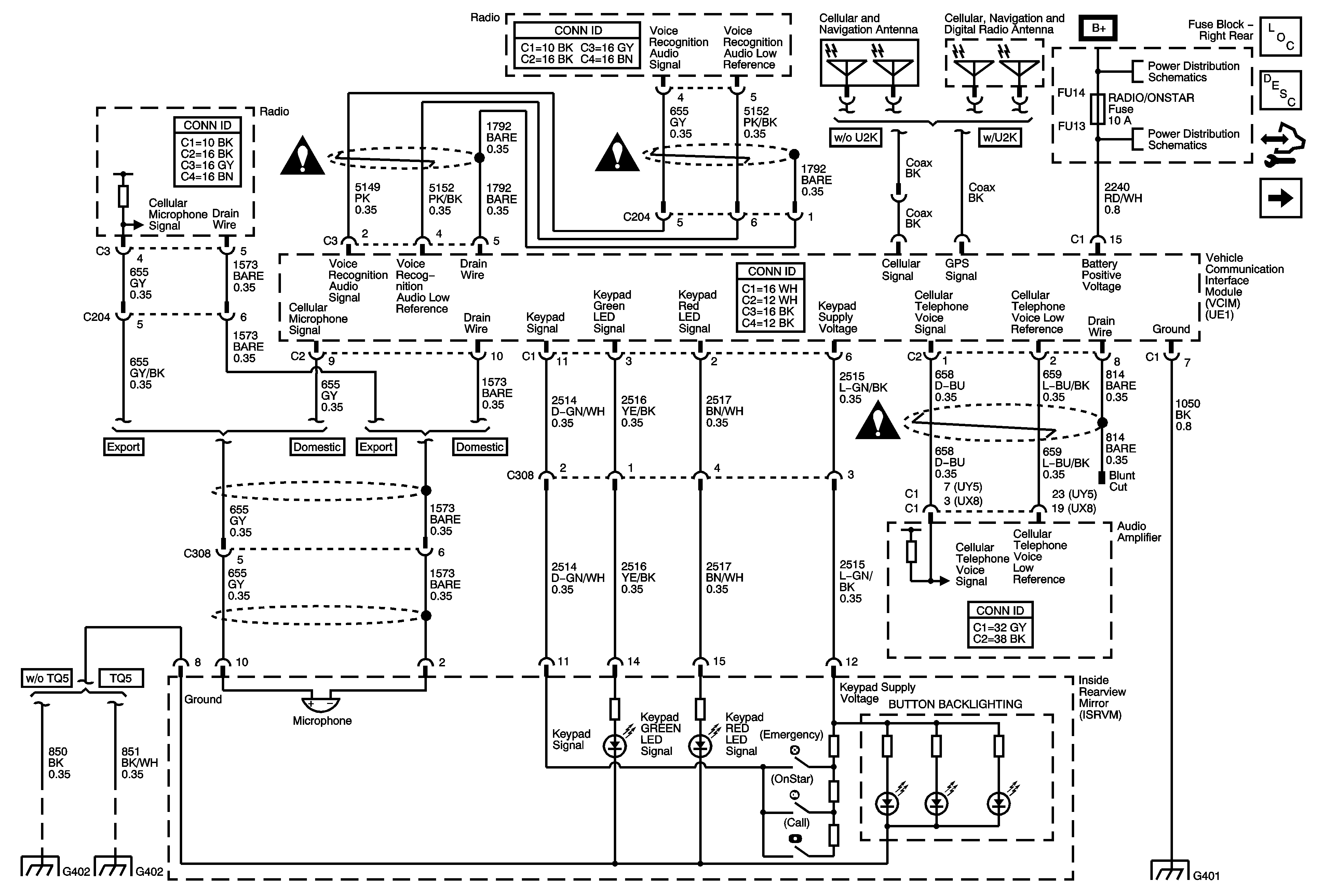
Figure
1:
Power, Ground, VCIM, ISRVM
Master Electrical Component List
OnStar Description and Operation
Control Module References
Onstar Schematics VCIM, DLC
Entertainment/Communication Schematic Icons
Entertainment/Communication Schematic Icons
Entertainment/Communication Schematic Icons
Fuse Block - Right Rear Bussing
Fuse Block - Right Rear - Radio/OnStar, Rt Turn Signal, Canister Vent, and RF Heated/Vented Seat Fuses, Window Motors Circuit Breaker
G402 (1 of 2)
G402 (2 of 2)
G401 (1 of 2)
Figure
2:
VCIM, DLC
Master Electrical Component List
OnStar Description and Operation
Control Module References
Onstar 1 of 2
GM LAN - Low Speed 2 of 2
GM LAN - High Speed, Domestic w/ UE1, K59, F55
GM LAN - High Speed, Domestic w/ UE1, w/ F55 , w/o F55
GM LAN - High Speed, Domestic w/ UE1