GM Service Manual Online
For 1990-2009 cars only
Makes
🢒
Cadillac
🢒
2007
🢒
STS
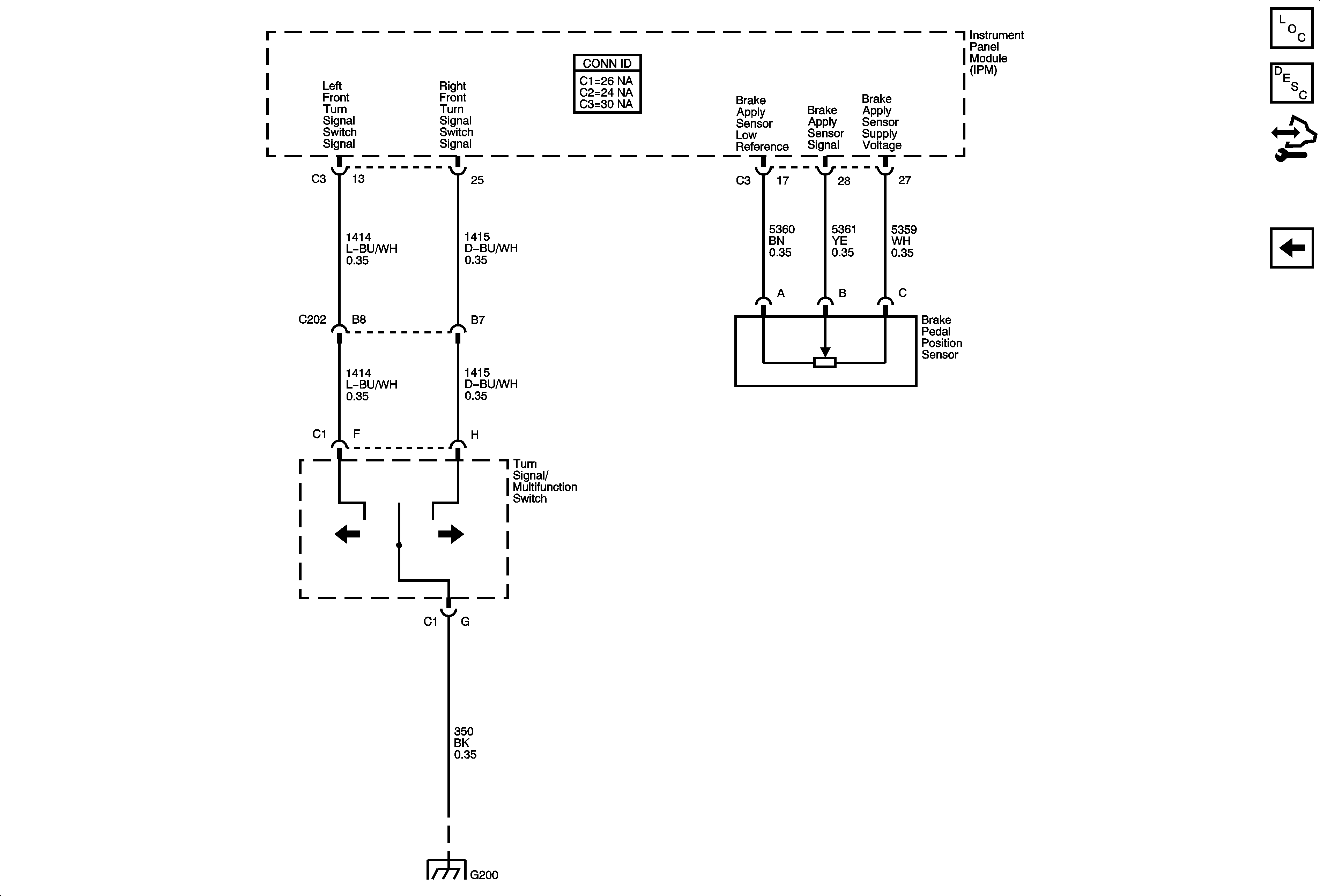
🢒 Front Turn Signal Switch Signals, Brake Pedal Position Sensor - Domestic and Export
Front Turn Signal Switch Signals, Brake Pedal Position Sensor - Domestic and Export
Front Turn Signal Switch Signals, Brake Pedal Position Sensor - Domestic, Export
Master Electrical Component List
Exterior Lighting Systems Description and Operation
Control Module References
Park Lamp Relay, Switch and Instrument Cluster - Export
G200 (2 of 2)