GM Service Manual Online
For 1990-2009 cars only
Figure 1:

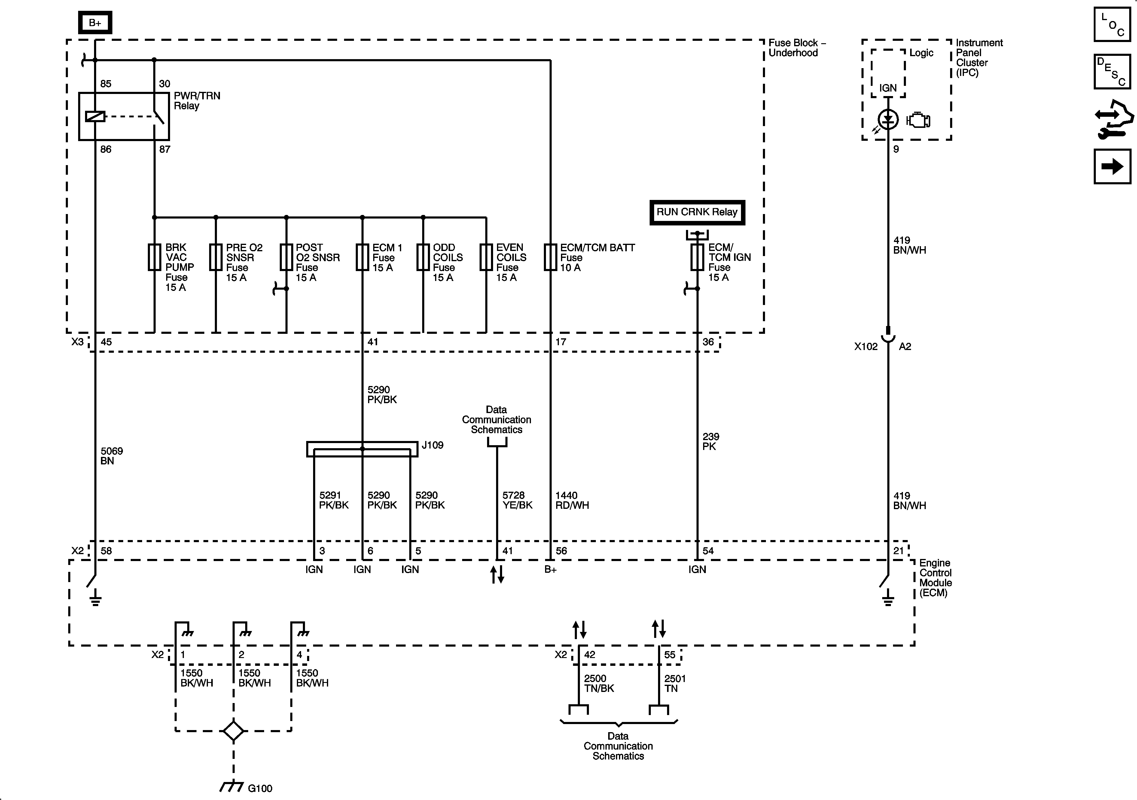
ECM Power, DLC, Ground, and MIL


Object Number: 1905944  Size: FS
Master Electrical Component List
Engine Control Module Description
Control Module References
Engine Data Sensors - 5-Volt Reference Bus
Figure 2:

Engine Data Sensors - 5-Volt Reference Bus


Object Number: 1905946  Size: FS
Master Electrical Component List
Engine Control Module Description
Control Module References
Engine Data Sensors - Low Reference Bus
ECM Power, DLC, Ground, and MIL
Figure 3:

Engine Data Sensors - Low Reference Bus


Object Number: 1905948  Size: FS
Master Electrical Component List
Engine Control Module Description
Control Module References
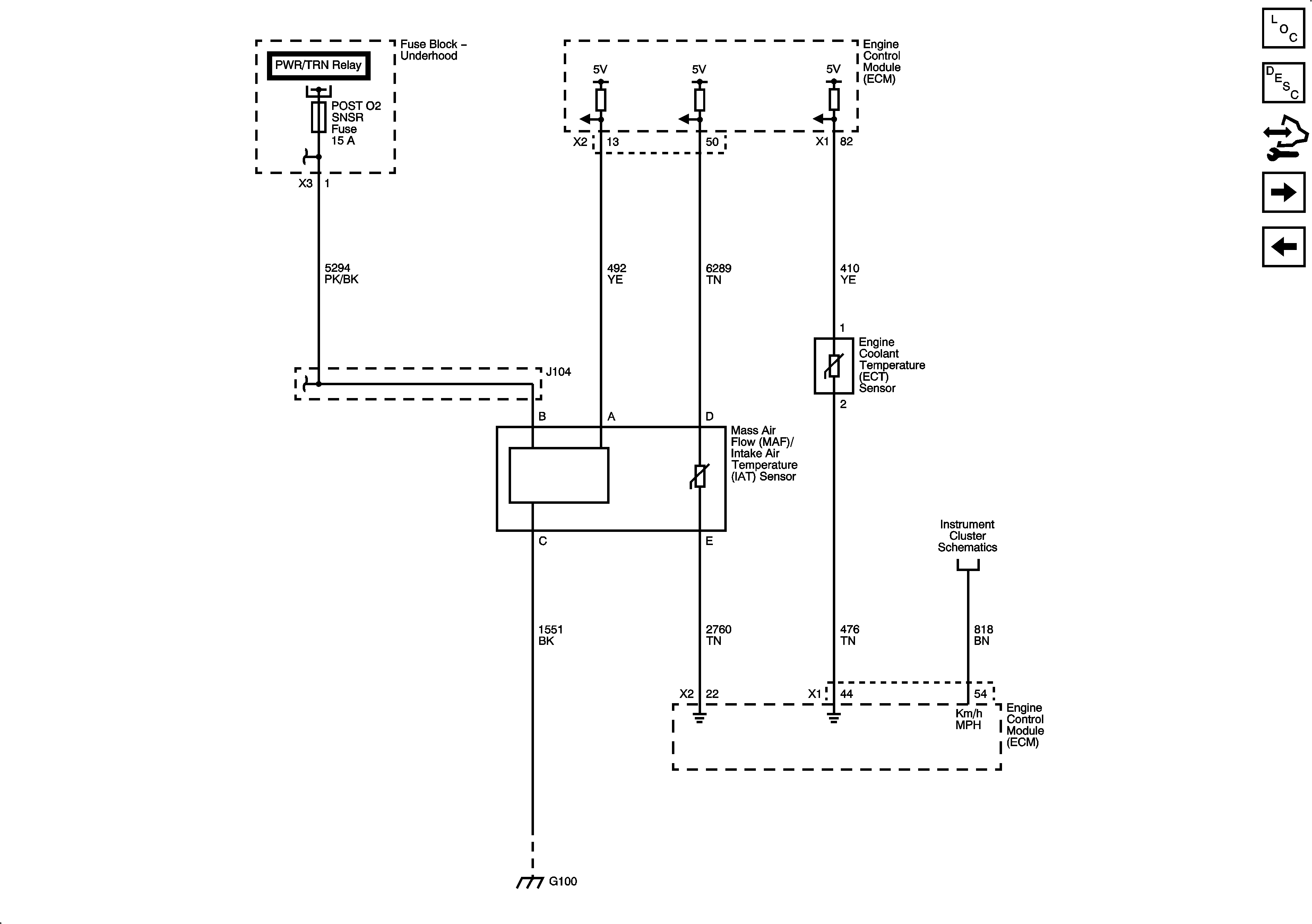
Engine Data Sensors - ECT, HO2S and MAF/IAT Sensors
Engine Data Sensors - 5-Volt Reference Bus
Figure 4:

Engine Data Sensors - ECT, HO2S and MAF/IAT Sensors


Object Number: 1905950  Size: FS
Master Electrical Component List
Air Intake System Description
Control Module References
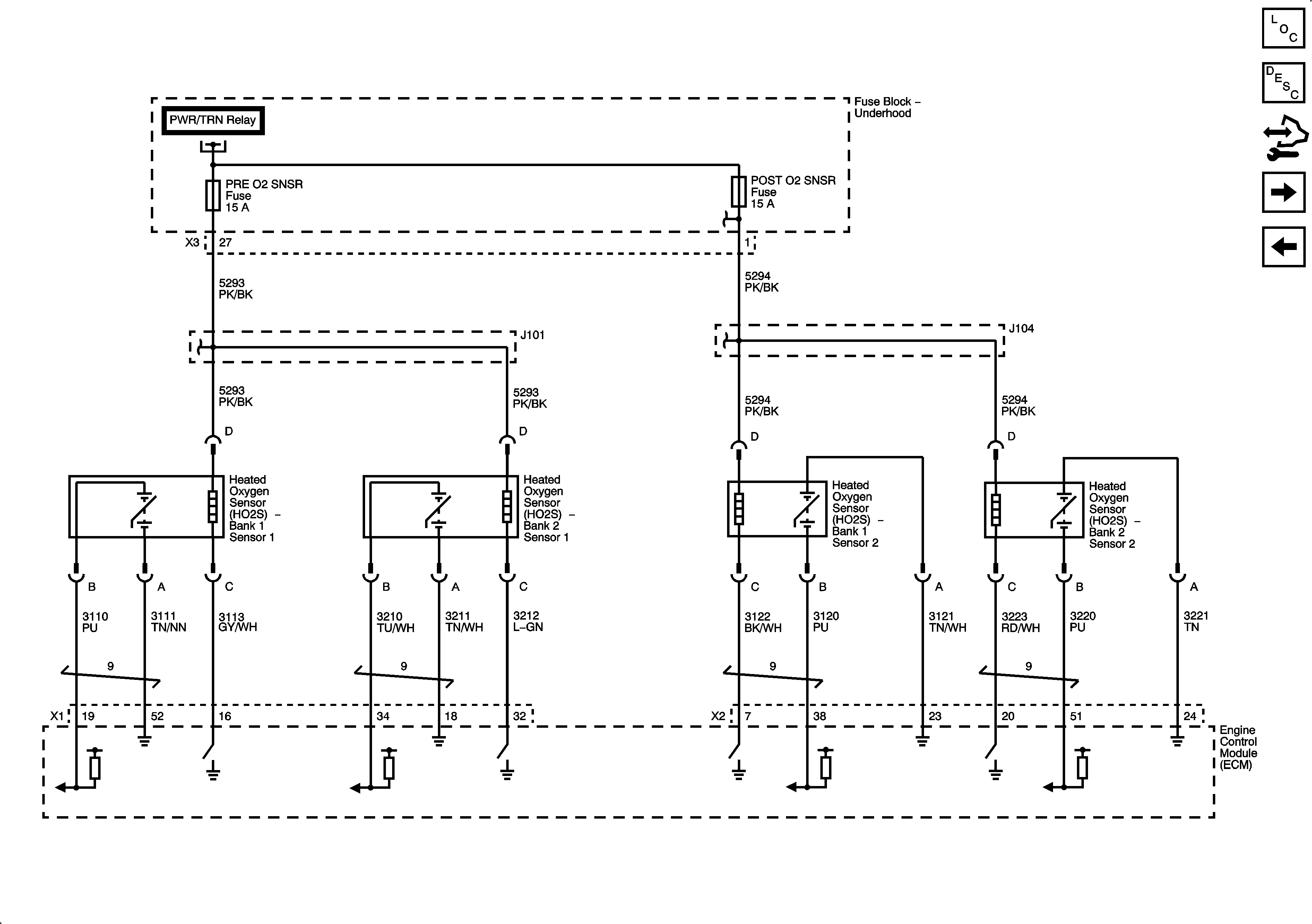
Engine Data Sensors - Oxygen Sensors
Engine Data Sensors - Low Reference Bus
Figure 5:

Engine Data Sensors - Oxygen Sensors


Object Number: 1905952  Size: FS
Master Electrical Component List
Engine Control Module Description
Control Module References
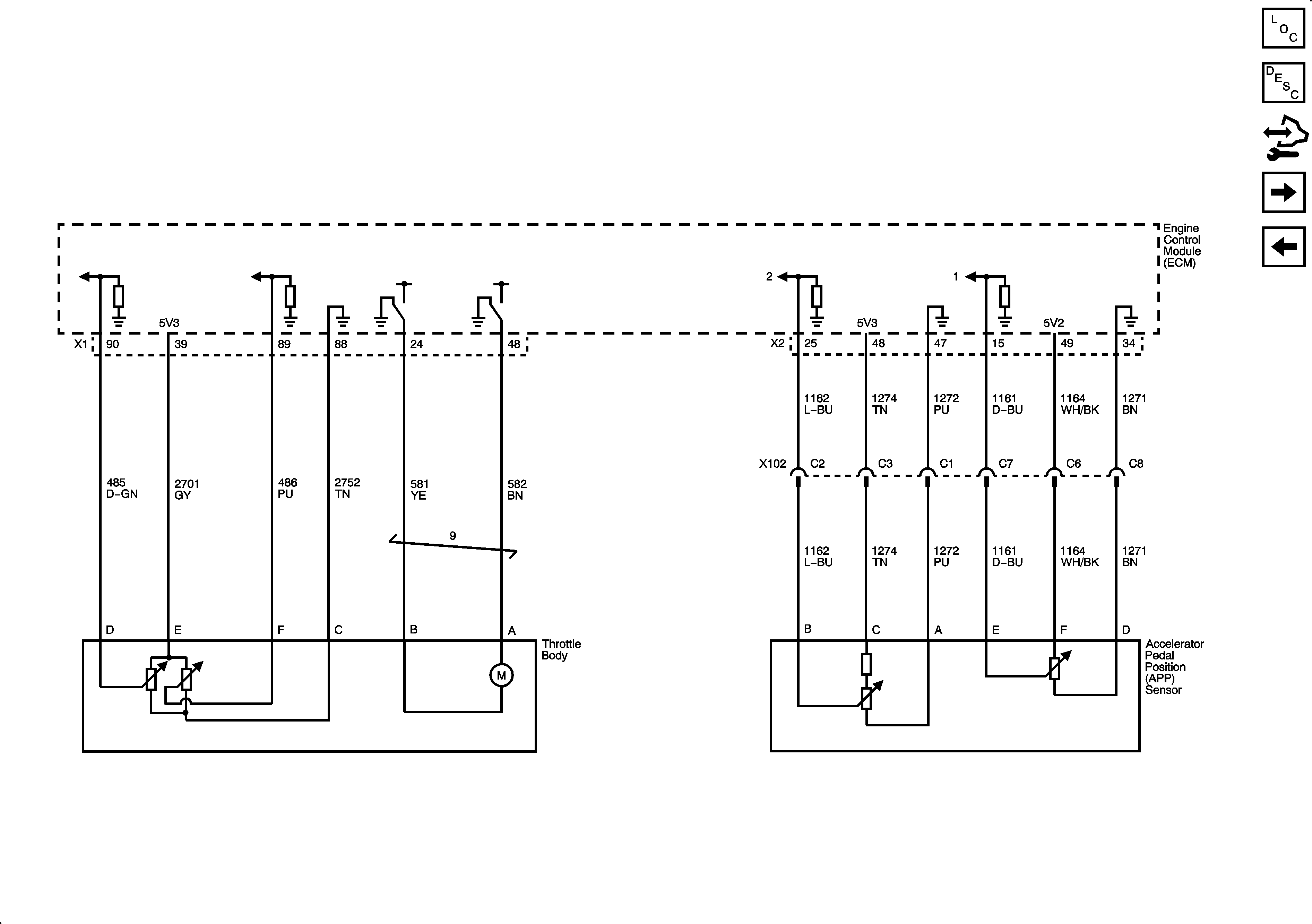
Engine Data Sensors - Electronic Throttle Controls
Engine Data Sensors - ECT, HO2S and MAF/IAT Sensors
Figure 6:

Engine Data Sensors - Electronic Throttle Controls


Object Number: 1905954  Size: FS
Master Electrical Component List
Throttle Actuator Control (TAC) System Description
Control Module References
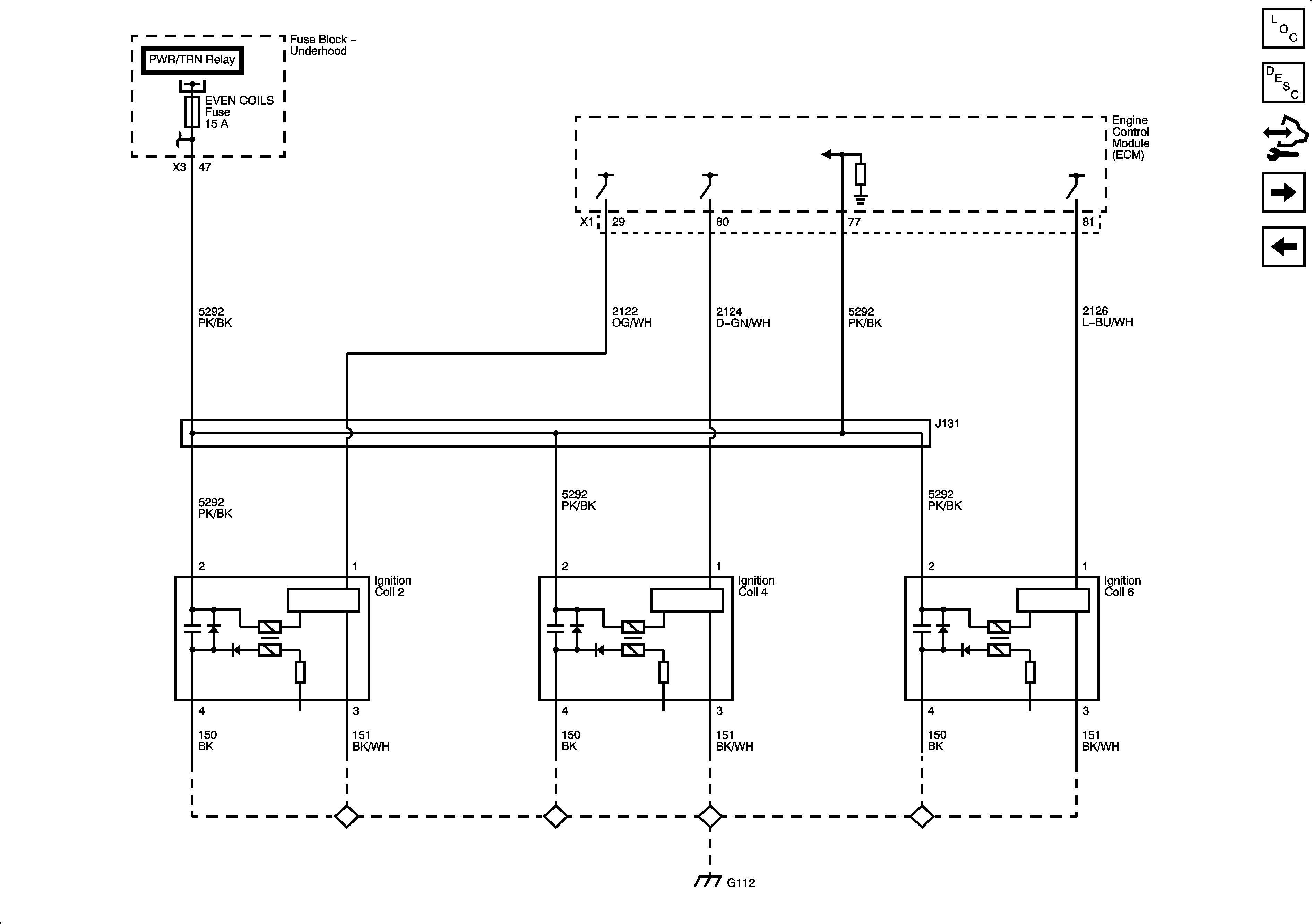
Ignition Controls - Bank 1 Ignition Coils
Engine Data Sensors - Oxygen Sensors
Figure 7:

Ignition Controls - Bank 1 Ignition Coils


Object Number: 1905958  Size: FS
Master Electrical Component List
Electronic Ignition (EI) System Description
Control Module References
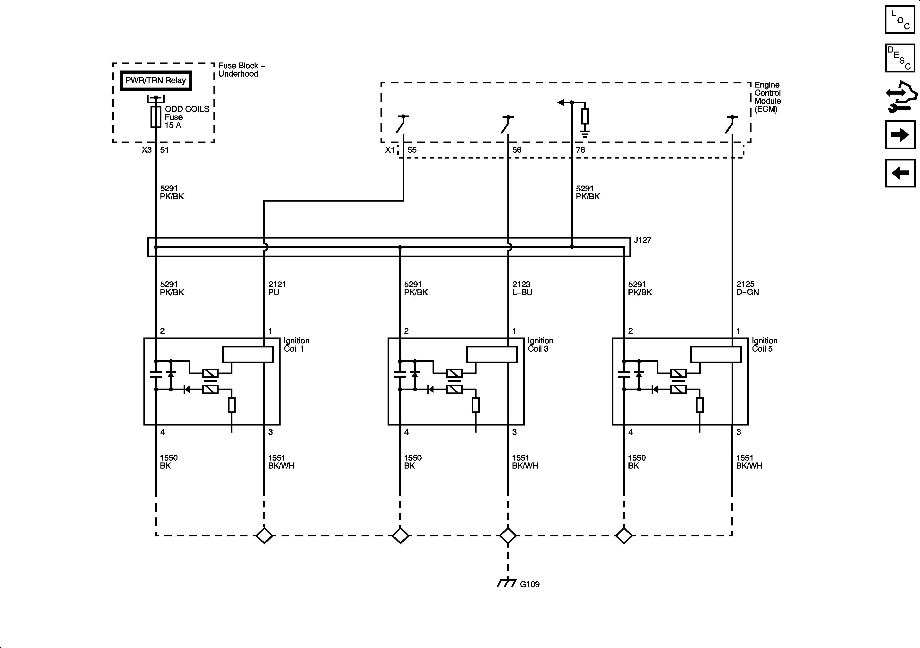
Ignition Controls - Bank 2 Ignition Coils
Engine Data Sensors - Electronic Throttle Controls
Figure 8:

Ignition Controls - Bank 2 Ignition Coils


Object Number: 1905961  Size: FS
Master Electrical Component List
Electronic Ignition (EI) System Description
Control Module References
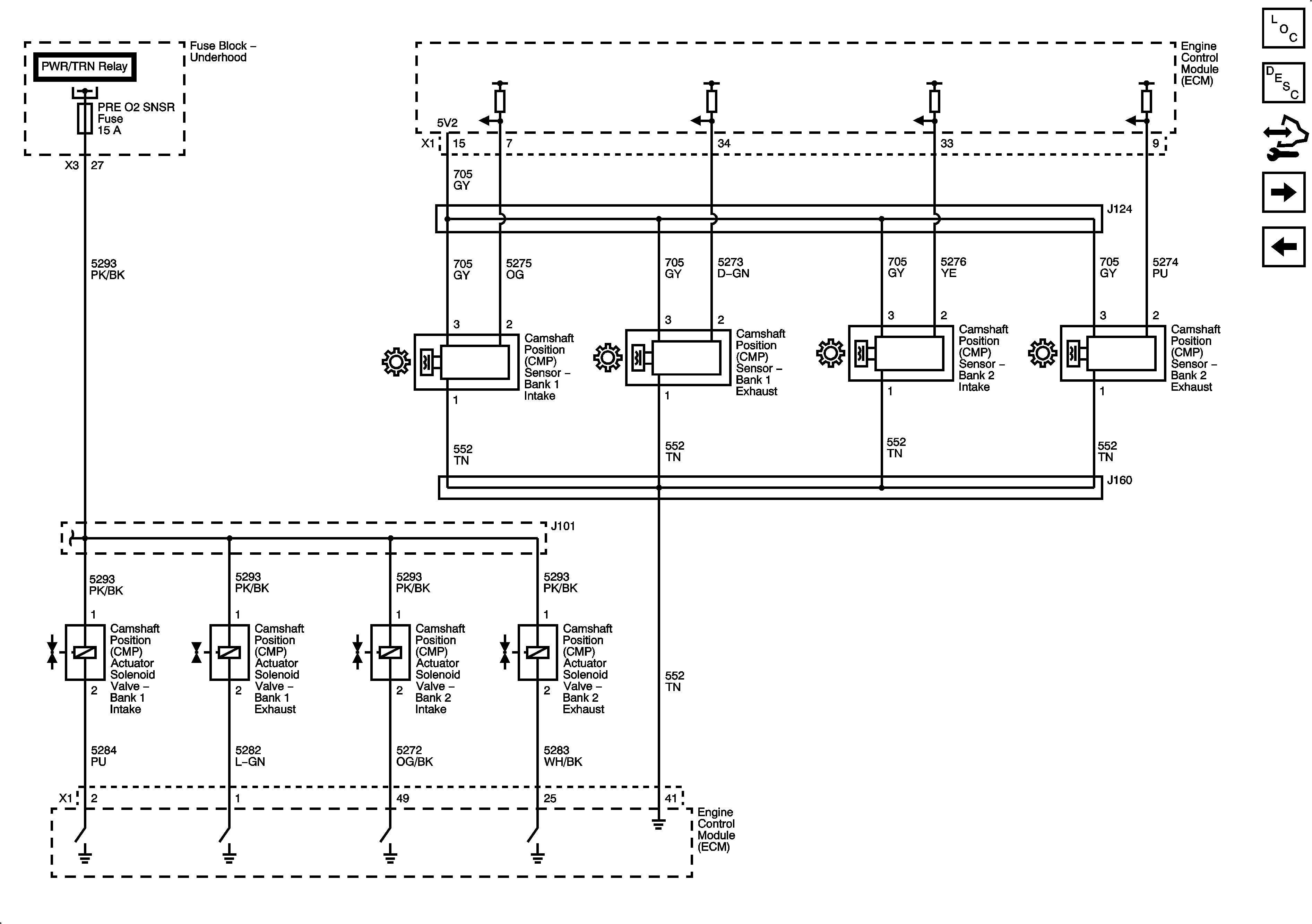
Ignition Controls - CMP Sensors and Solenoids
Ignition Controls - Bank 1 Ignition Coils
Figure 9:

Ignition Controls - CMP Sensors and Solenoids


Object Number: 1905964  Size: FS
Master Electrical Component List
Electronic Ignition (EI) System Description
Control Module References
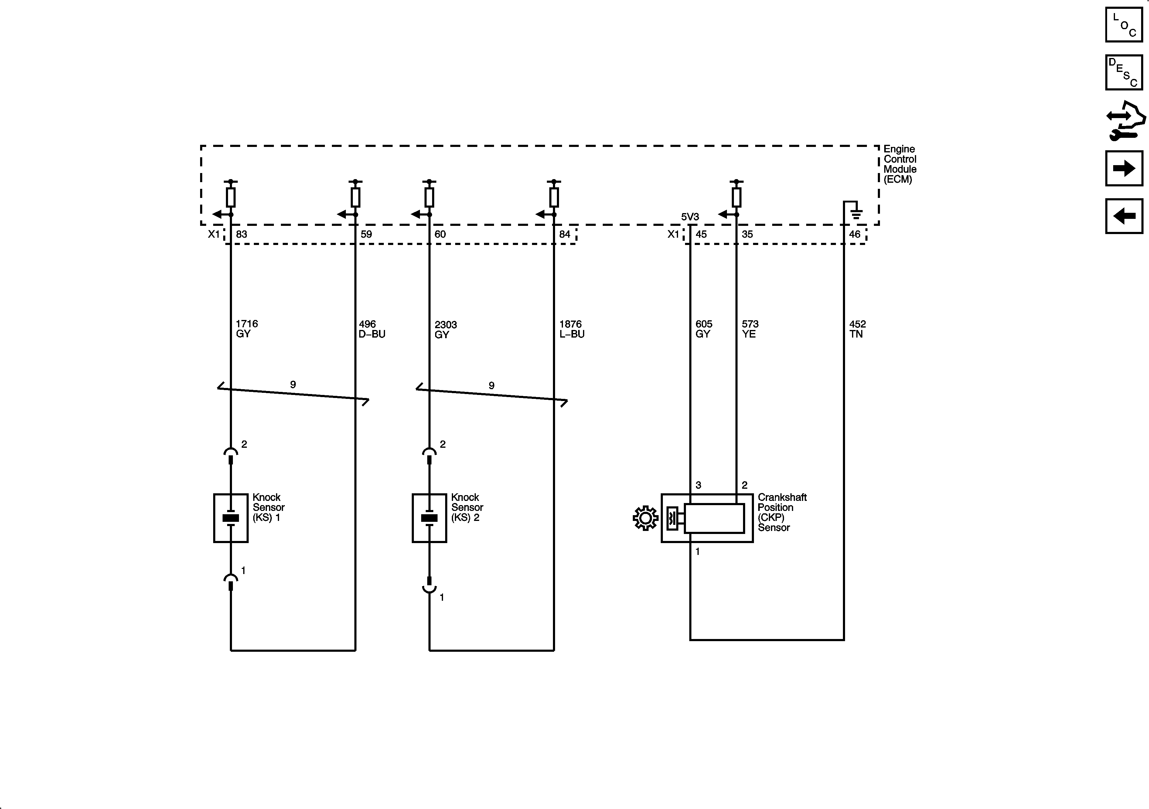
Ignition Controls - CKP Sensor and Knock Sensors
Ignition Controls - Bank 2 Ignition Coils
Figure 10:

Ignition Controls - CKP Sensor and Knock Sensors


Object Number: 1905966  Size: FS
Master Electrical Component List
Knock Sensor (KS) System Description
Control Module References
Fuel Controls - Fuel Injectors, Fuel Rail Pressure Sensor and High Pressure Fuel Pump Actuator
Ignition Controls - CMP Sensors and Solenoids
Figure 11:

Fuel Controls - Fuel Injectors, Fuel Rail Pressure Sensor and High Pressure Fuel Pump Actuator


Object Number: 1905968  Size: FS
Master Electrical Component List
Fuel System Description (w/LLT)
Control Module References
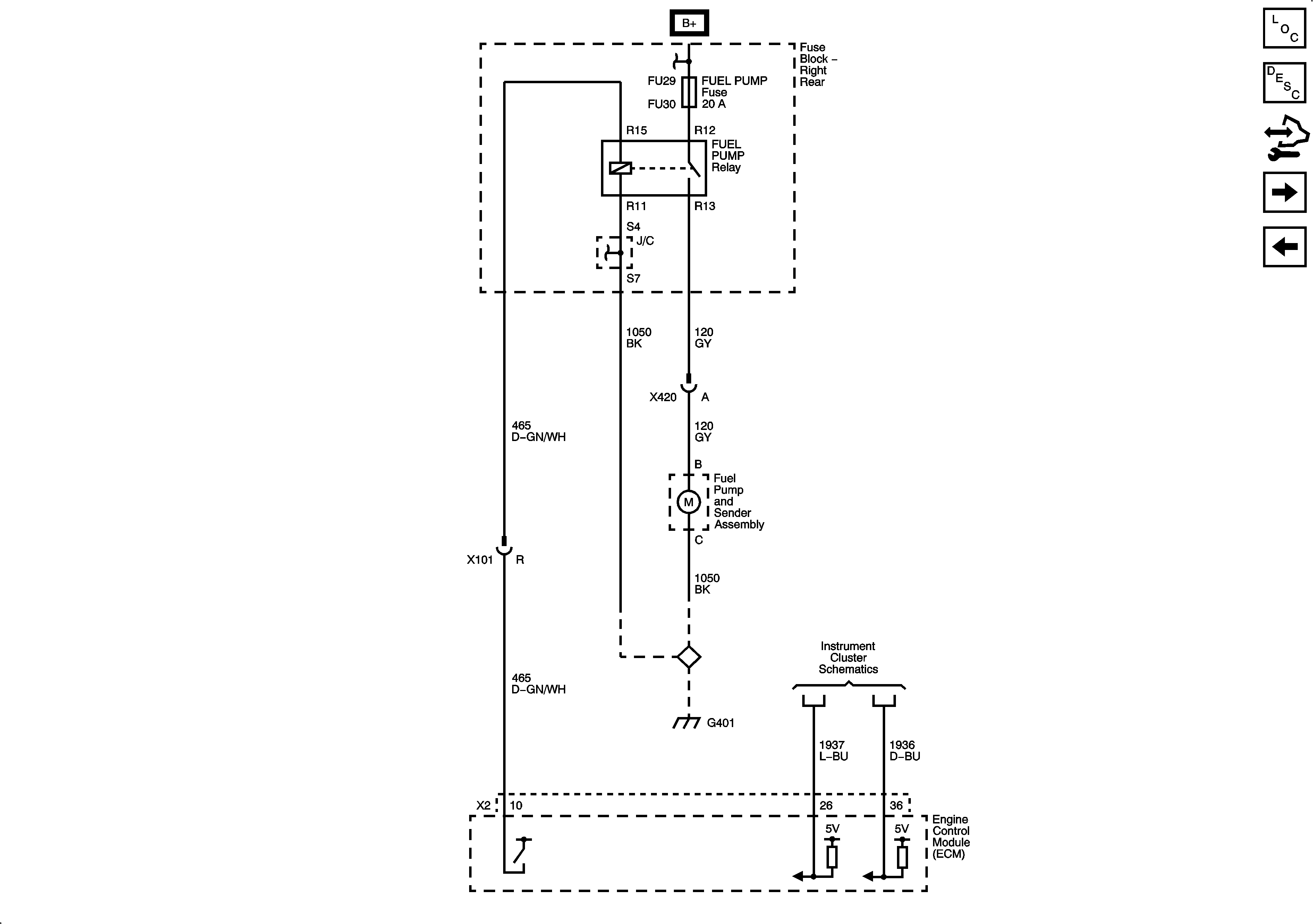
Fuel Controls - Low Pressure Fuel Pump
Ignition Controls - CKP Sensor and Knock Sensors
Figure 12:

Fuel Controls - Low Pressure Fuel Pump


Object Number: 1915057  Size: FS
Master Electrical Component List
Fuel System Description (w/LLT)
Control Module References
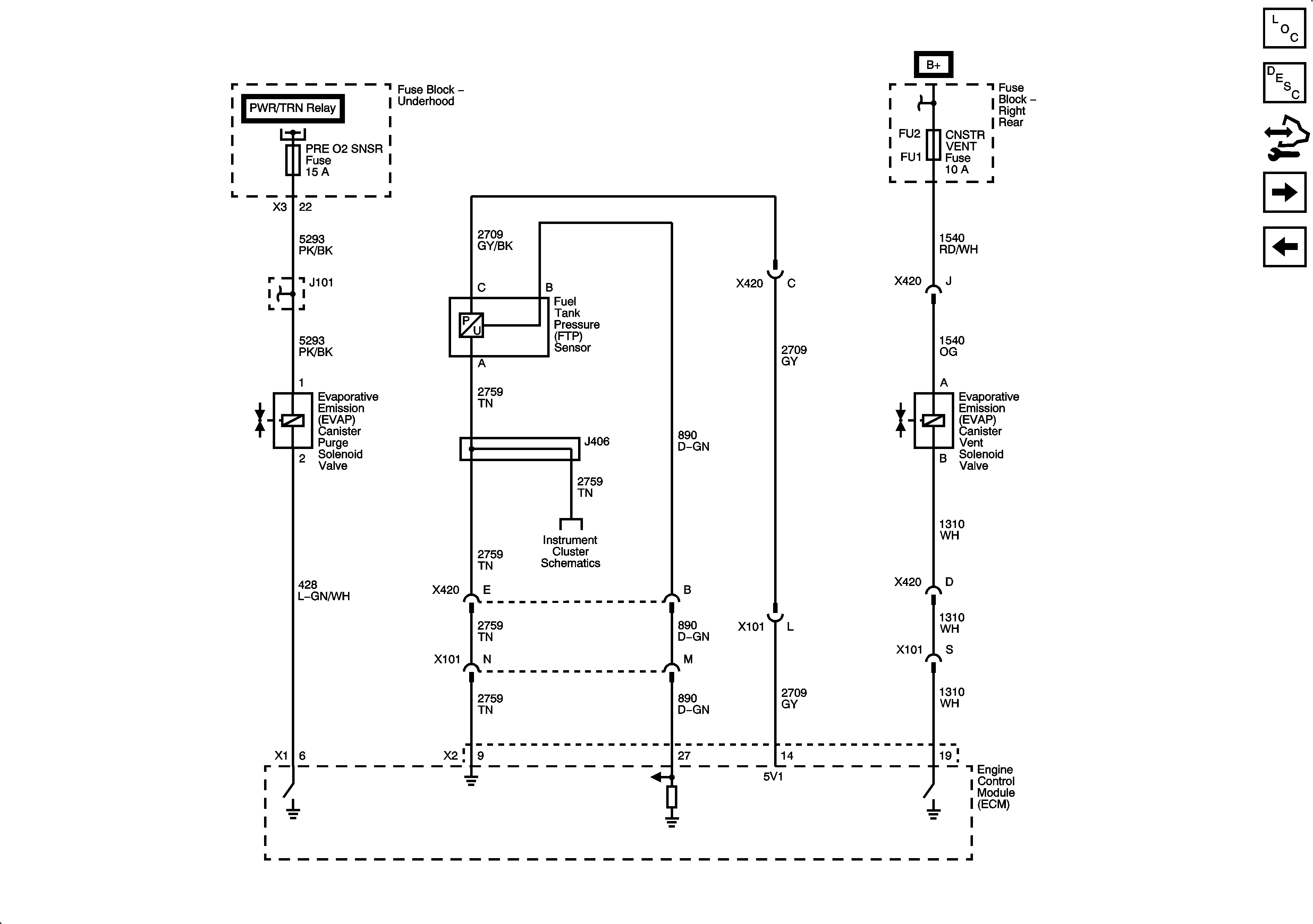
Fuel Controls - EVAP Controls
Fuel Controls - Fuel Injectors, Fuel Rail Pressure Sensor and High Pressure Fuel Pump Actuator
Figure 13:

Fuel Controls - EVAP Controls


Object Number: 1905971  Size: FS
Master Electrical Component List
Evaporative Emission Control System Description
Control Module References
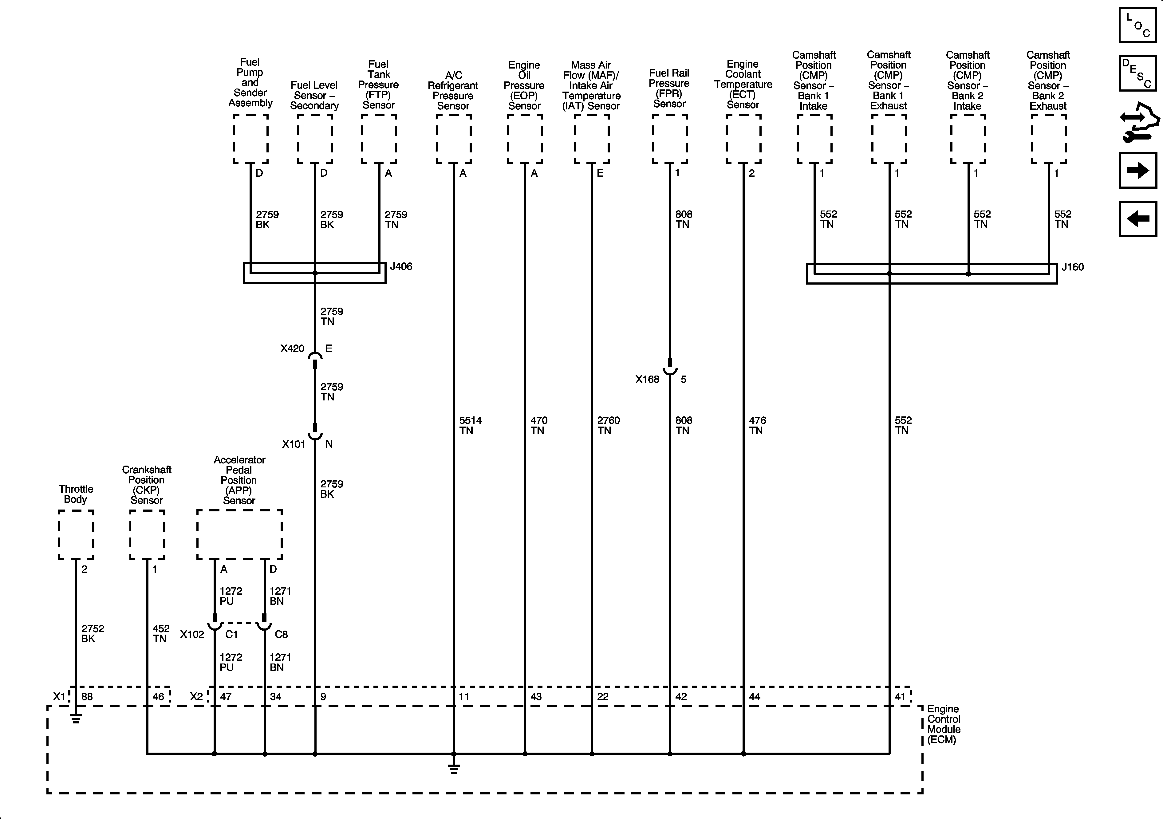
Controlled/Monitored Subsystem References
Fuel Controls - Low Pressure Fuel Pump
Figure 14:

Controlled/Monitored Subsystem References


Object Number: 1905973  Size: FS
Master Electrical Component List
Engine Control Module Description
Control Module References
Fuel Controls - EVAP Controls