GM Service Manual Online
For 1990-2009 cars only
Figure 1:

Power, Ground, DLC, Odometer and Clock


Object Number: 1903032  Size: FS
Master Electrical Component List
Instrument Cluster Description and Operation
Control Module References
Indicators
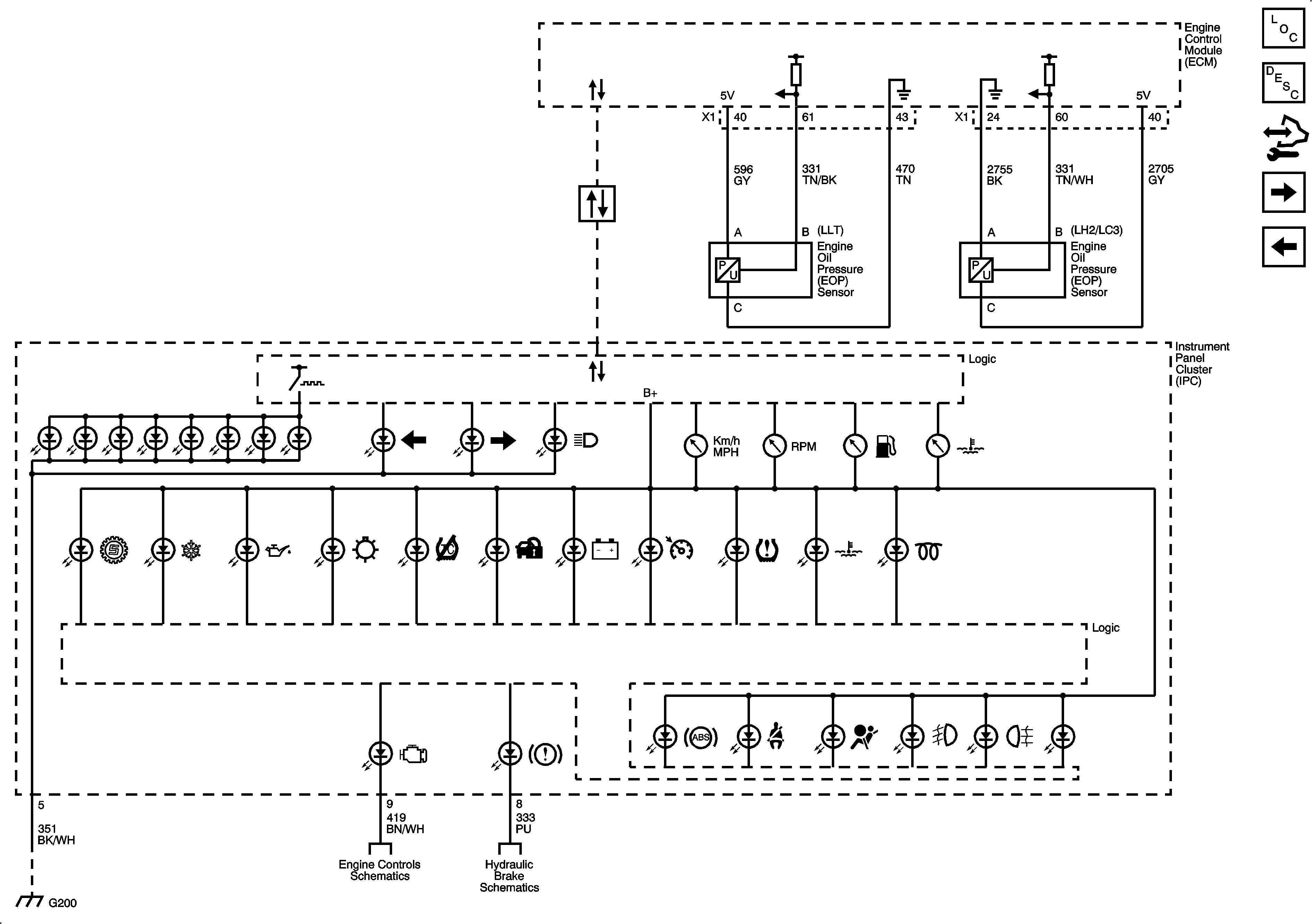
Figure 2:

Indicators


Object Number: 1903035  Size: FS
Master Electrical Component List
Instrument Cluster Description and Operation
Control Module References
DIC/Dimmer Switch
Power, Ground, DLC, Odometer and Clock
Figure 3:

DIC/Dimmer Switch


Object Number: 1903037  Size: FS
Master Electrical Component List
Driver Information Center (DIC) Description and Operation
Control Module References
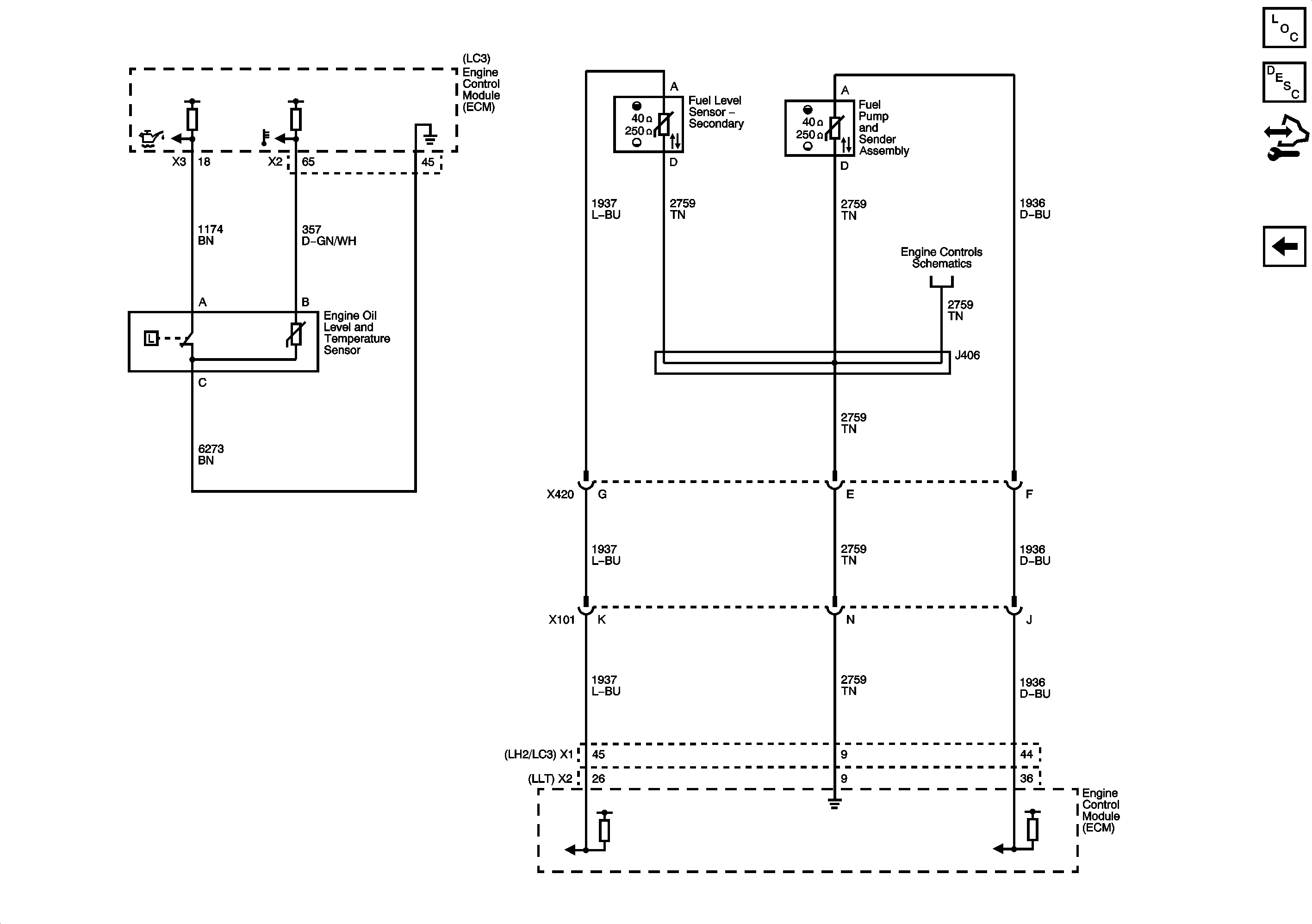
Engine Oil and Fuel Tank Level
Indicators
Figure 4:

Engine Oil and Fuel Tank Level


Object Number: 1903041  Size: FS
Master Electrical Component List
Fuel Gage Description and Operation
Control Module References
DIC/Dimmer Switch