GM Service Manual Online
For 1990-2009 cars only
Makes
🢒
Cadillac
🢒
1998
🢒
Seville
🢒 Cell 120 - LH Power Windows
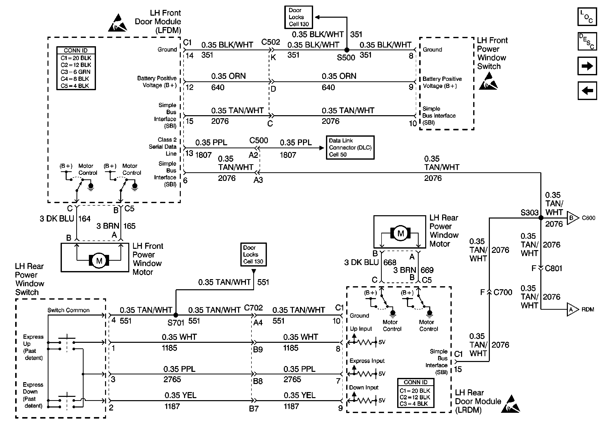
Cell 120 - LH Power Windows
Cell 120 -- LH Power Windows
Power Door Systems Components
Power Windows Circuit Description
Cell 120 - RH Power Window
Cell 55: LFDM Inputs and Outputs
Cell 120 - RH Power Window
Cell 120 - RH Power Window
Handling ESD Sensitive Parts Notice
Power Door Systems Connector End Views
Cell 130 - LH Power Door Locks
Power Door Systems Connector End Views
Handling ESD Sensitive Parts Notice
Cell 130 - LH Power Door Locks
Cell 50: Class Serial Data Line (1 of 2)
Handling ESD Sensitive Parts Notice