GM Service Manual Online
For 1990-2009 cars only
Makes
🢒
Cadillac
🢒
1999
🢒
Seville
🢒
Suspension
🢒
Automatic Level Control
🢒 Automatic Level Control Schematics
Figure
1:
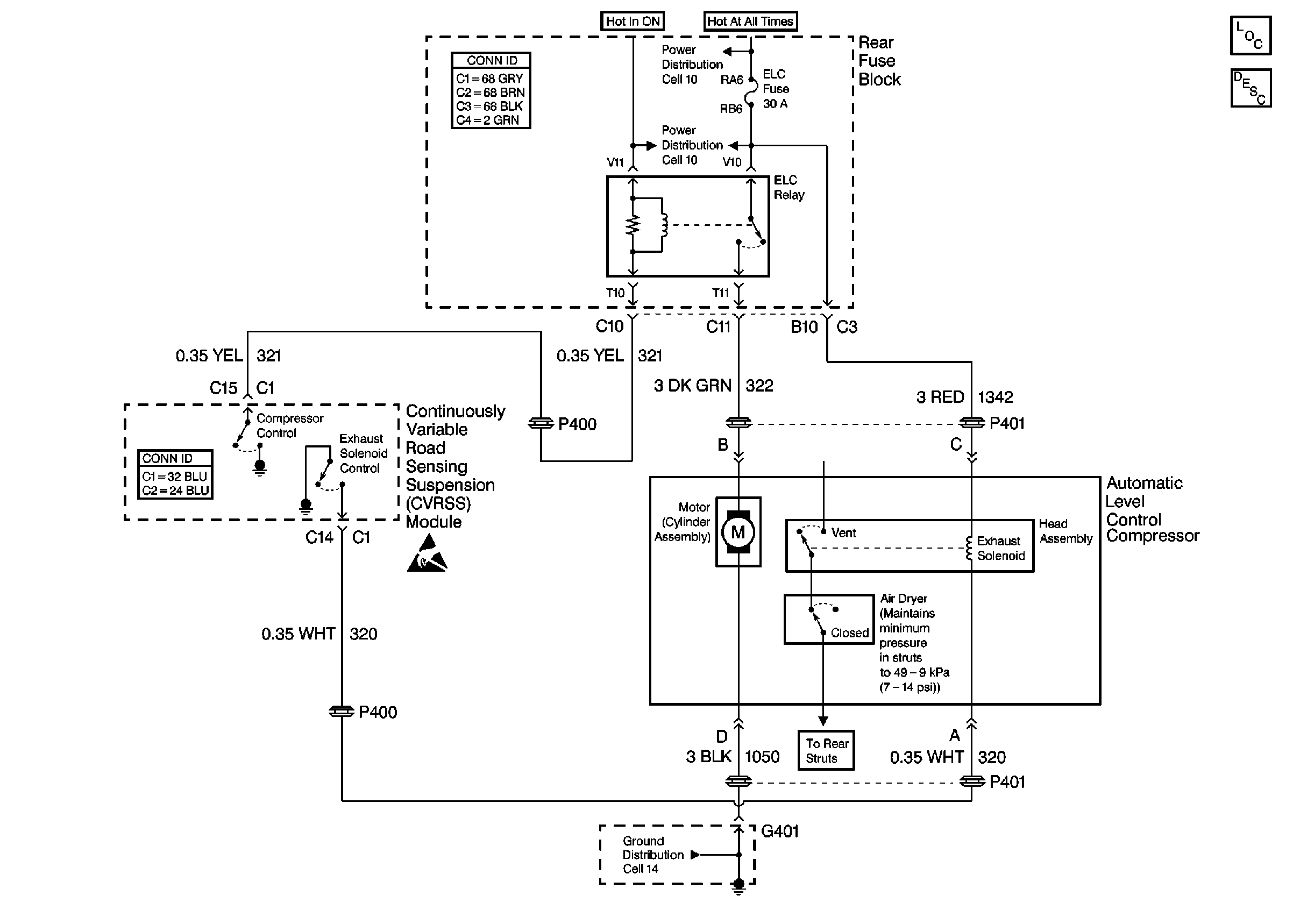
Cell 42: Automatic Level Control (w/o F45)
Automatic Level Control Suspension Components
Automatic Level Control General Description
Cell 42: Automatic Level Control (w/ F45)
Handling ESD Sensitive Parts Notice
Power Distribution Schematics
Power Distribution Schematics
Ground Distribution Schematics
Ground Distribution Schematics
Figure
2:
Cell 42: Automatic Level Control (w/ F45)
Automatic Level Control Suspension Components
Automatic Level Control General Description
Cell 42: Automatic Level Control (w/o F45)
Power Distribution Schematics
Power Distribution Schematics
Ground Distribution Schematics
Handling ESD Sensitive Parts Notice