GM Service Manual Online
For 1990-2009 cars only
Makes
🢒
Cadillac
🢒
1999
🢒
Seville
🢒
Body and Accessories
🢒
Doors
🢒 Door Lock/Indicator Schematics
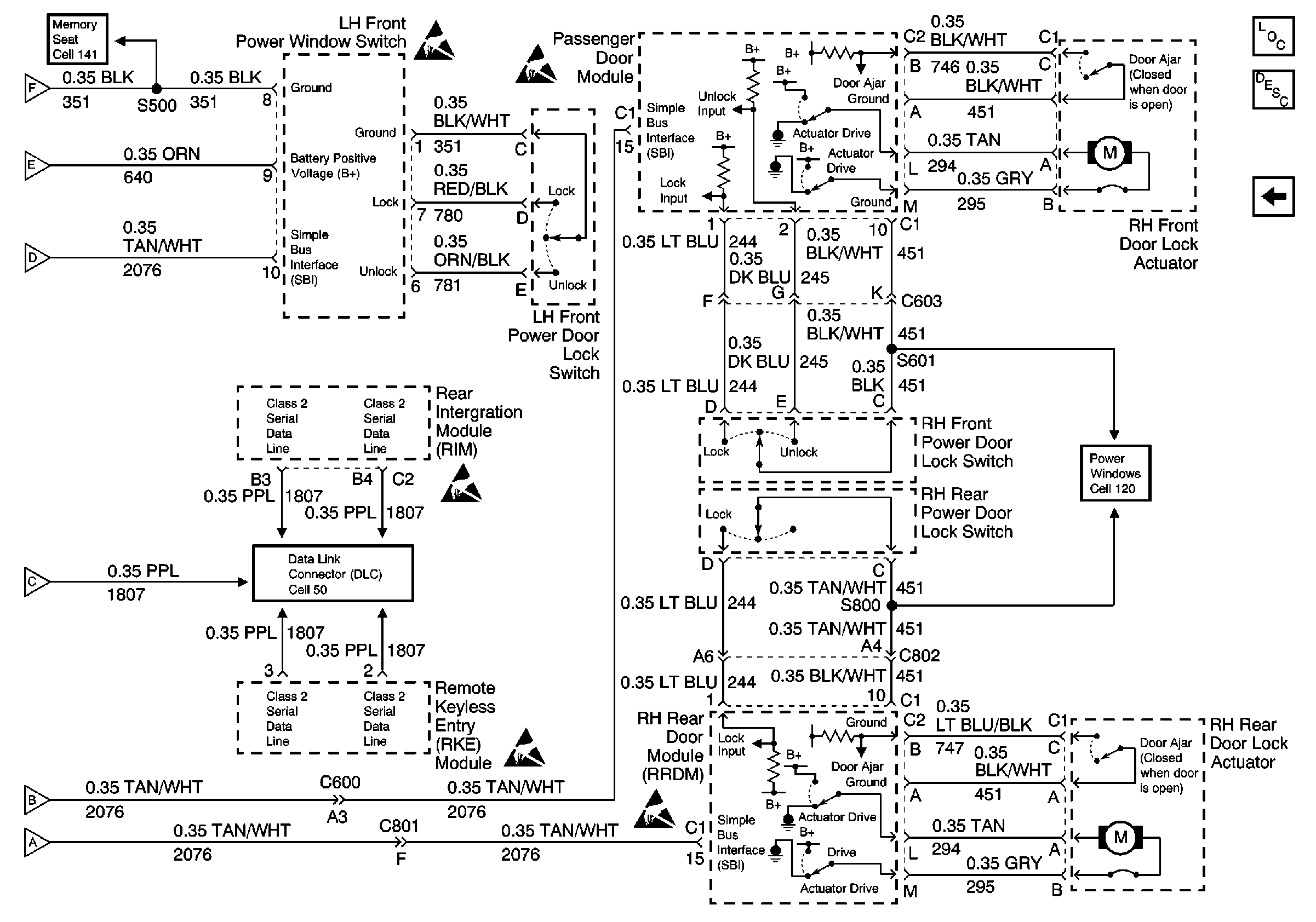
Figure
1:
Cell 130: LH Power Door Locks
Power Door Systems Components
Door Description
Cell 130: RH Power Door Locks
Cell 130: RH Power Door Locks
Cell 130: RH Power Door Locks
Cell 130: RH Power Door Locks
Cell 130: RH Power Door Locks
Cell 130: RH Power Door Locks
Cell 130: RH Power Door Locks
Handling ESD Sensitive Parts Notice
Handling ESD Sensitive Parts Notice
Cell 120: LH Power Windows
Figure
2:
Cell 130: RH Power Door Locks
Power Door Systems Components
Door Description
Cell 130: LH Power Door Locks
Cell 141: Memory Function Switch
Handling ESD Sensitive Parts Notice
Handling ESD Sensitive Parts Notice
Cell 130: LH Power Door Locks
Cell 130: LH Power Door Locks
Cell 130: LH Power Door Locks
Cell 130: LH Power Door Locks
Cell 130: LH Power Door Locks
Cell 130: LH Power Door Locks
Handling ESD Sensitive Parts Notice
Cell 120: RH Power Window
Cell 50: Class 2 Serial Data Line (LH Drive)
Handling ESD Sensitive Parts Notice
Handling ESD Sensitive Parts Notice