GM Service Manual Online
For 1990-2009 cars only
Makes
🢒
Cadillac
🢒
1999
🢒
Seville
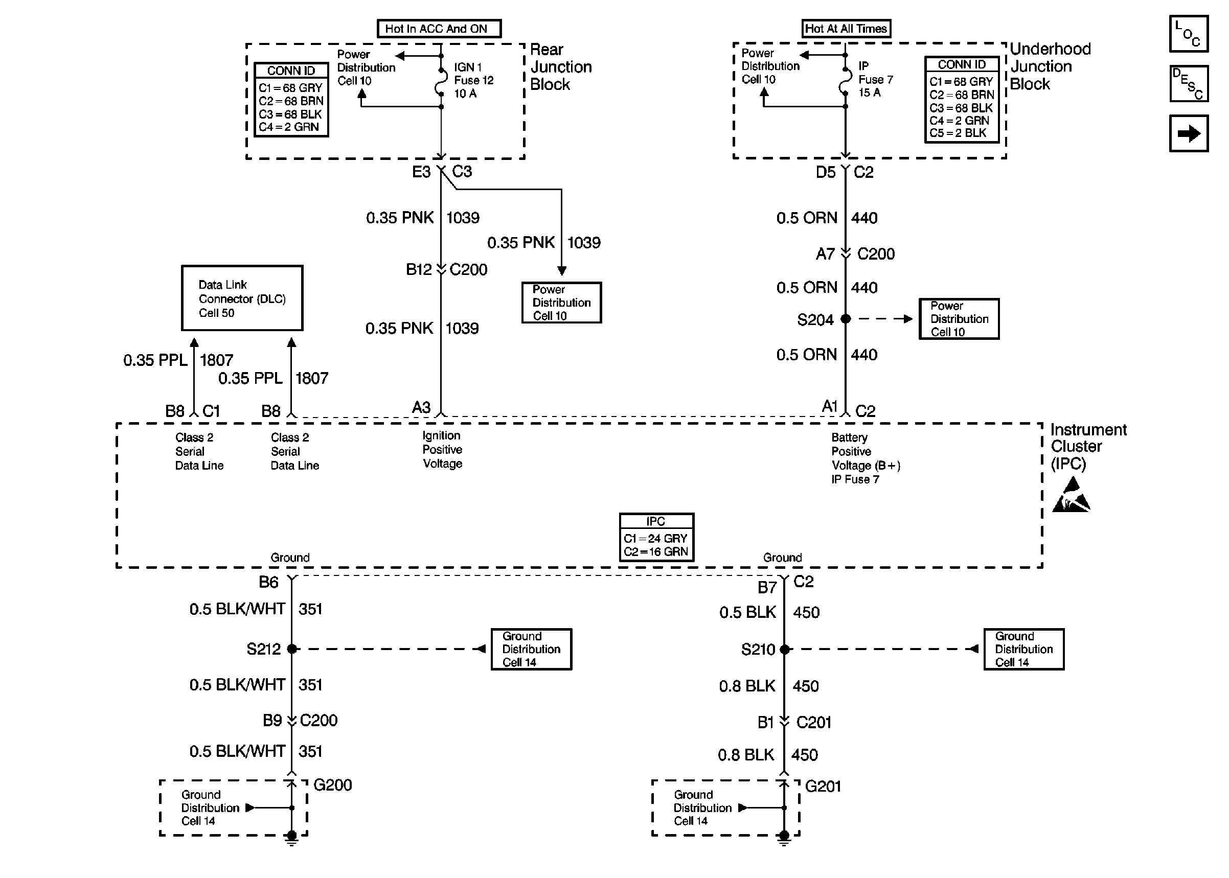
🢒 Cell 81: Power, Ground, and Class 2
Cell 81: Power, Ground, and Class 2
Cell 81: Power, Ground, and Class 2
Instrument Cluster Components
Instrument Cluster Circuit Description
Cell 81: PCM and IPC Inputs
Handling ESD Sensitive Parts Notice
Power Distribution Schematics
Power Distribution Schematics
Power Distribution Schematics
Power Distribution Schematics
Ground Distribution Schematics
Ground Distribution Schematics
Ground Distribution Schematics
Ground Distribution Schematics
Data Link Connector Schematics