GM Service Manual Online
For 1990-2009 cars only
Makes
🢒
Cadillac
🢒
1999
🢒
Seville
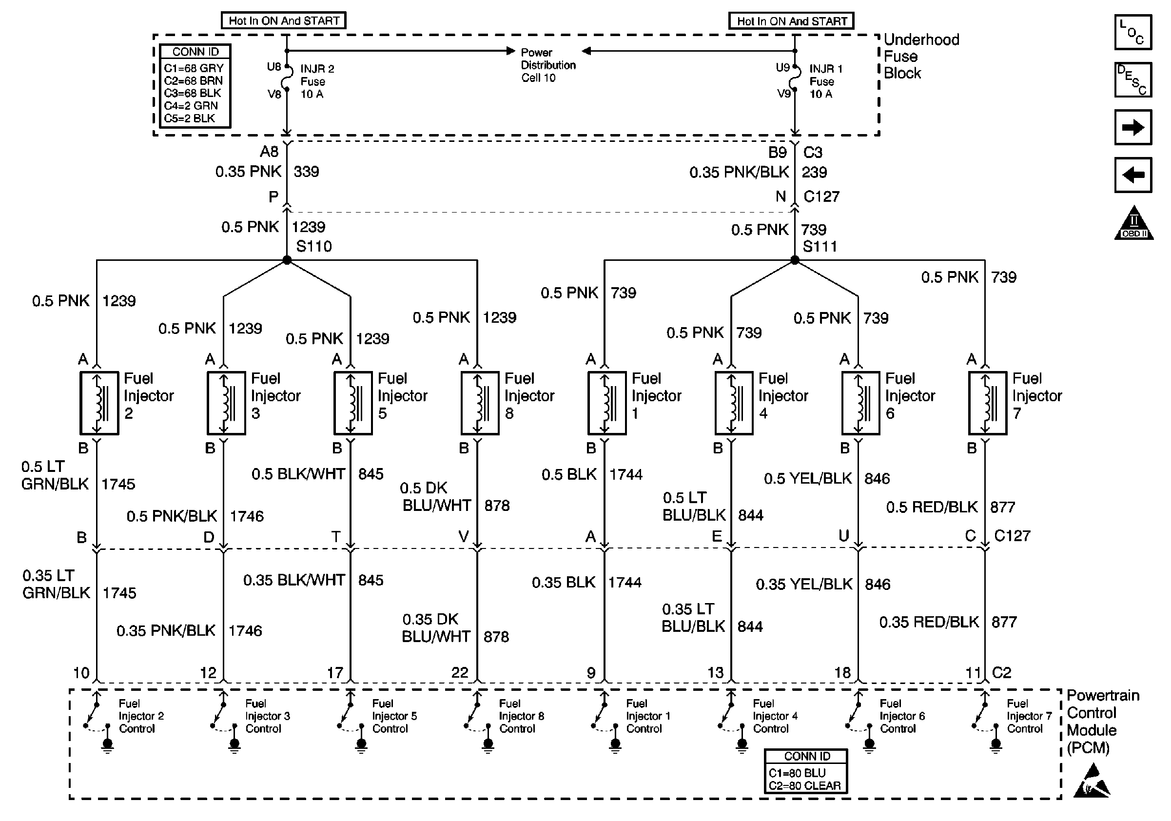
🢒 Cell 20: Fuel Injectors
Cell 20: Fuel Injectors
Cell 20: Fuel Injectors
Engine Controls Components
Fuel System Description
Cell 20: Sensors
Cell 20: Fuel Pump and Oil Pressure Switch
OBD II Symbol Description Notice
Cell 10: A/C CLU, FOG/DRL, INJR 1 and INJR 2 Fuses
Powertrain Control Module Connector End Views
Power and Grounding Connector End Views
Handling ESD Sensitive Parts Notice