GM Service Manual Online
For 1990-2009 cars only

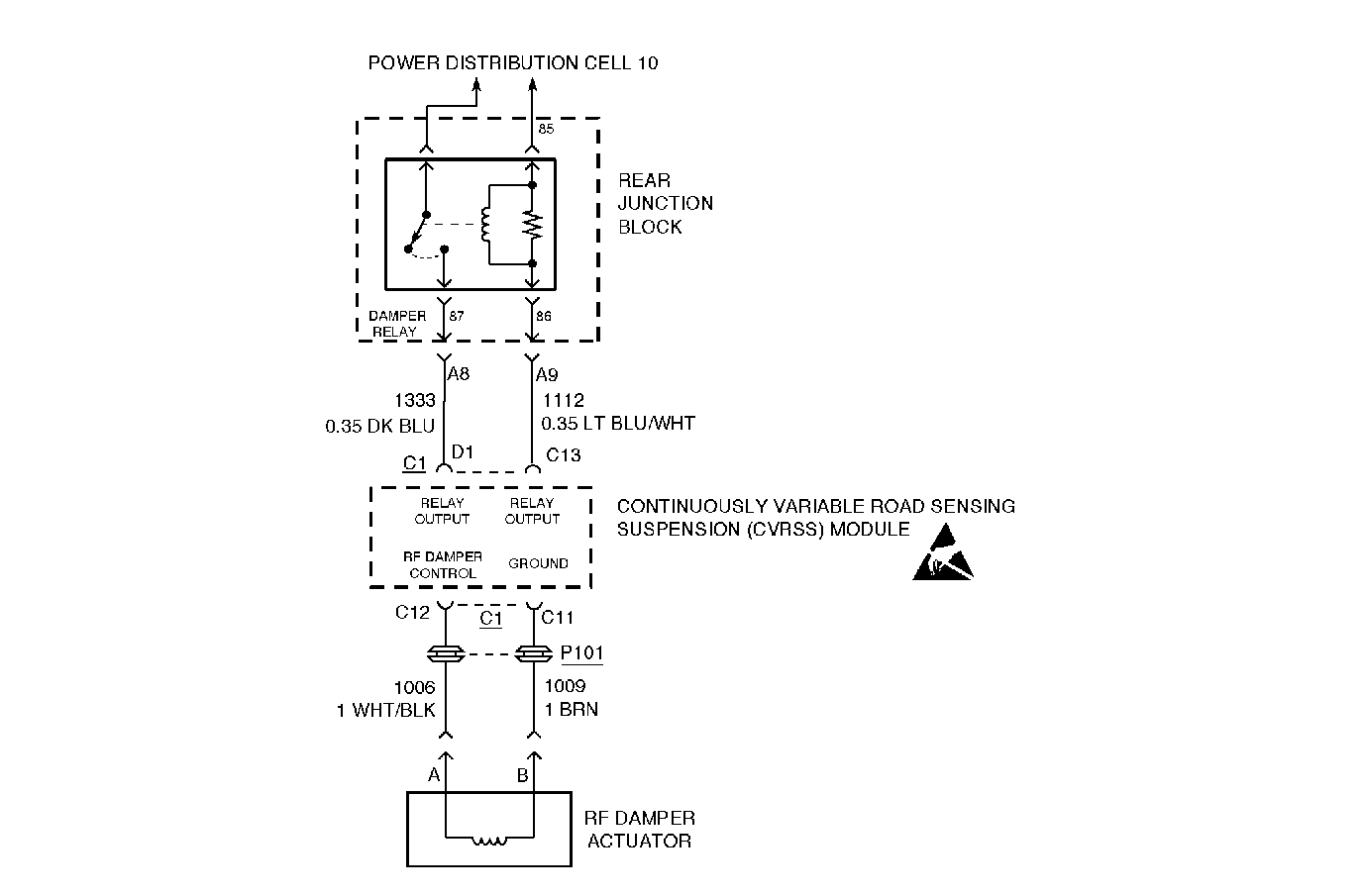
Circuit Description


Object Number: 305117  Size: MF

The RF damper actuator is driven by the CVRSS module via a method known as Pulse-Width Modulation (PWM). Battery voltage is modulated (switched on and off) at a high frequency (2.0 kHz), thus controlling the amount of current delivered to the actuator. By controlling the amount of current to the actuator the CVRSS module can then control the damping force in the damper. A higher level of damping force is achieved by providing correspondingly higher current levels, relating to higher percentages of PWM duty cycle.

The default damper state (with no battery voltage, and thus no current, provided to the attached actuator) is one that provides a minimum damping force.

Conditions for Setting the DTC

The DTC is set when the CVRSS module measures a feedback voltage lower than a preset value during two consecutive OFF-state damper diagnostic test procedures.

The DTC is set when the CVRSS module performs a test procedure on each damper actuator approximately every 16 seconds. During this test procedure the damper actuator is briefly energized (ON-state test) and de-energized (OFF-state test). If, twice consecutively, the feedback voltage during the OFF-state test is below the fault threshold, the corresponding DTC is set.

The DTC turns HISTORY when the CVRSS module no longer senses a short circuit condition to ground on the damper low-side drive.

Action Taken When the DTC Sets

    • The SERVICE RIDE CONTROL message will be displayed.
    • ALL the damper actuators will be disabled by commanding 0 percent PWM duty cycle.
    • The damper high-side will be opened.
    • The vehicle speed will be limited.
    • The vehicle ride will be soft.

Conditions for Clearing the MIL/DTC

    • Use the scan tool.
    • Use the On-Board diagnostic CLEAR RSS CODES feature.

Test Description

The number(s) below refer to the step number(s) on the diagnostic table.

Important: Intermittent connections in CKTs 1112 or 1333, or with the RTD Body Relay may cause this DTC to set. If this DTC is displayed as HISTORY, look for intermittents in CKTs 1112 or 1333, or the RTD Body Relay.

  1. This step checks for a fault in the damper relay (RTD Body Relay) circuit.

  2. This step checks for an internal open circuit condition in the actuator.

  3. This step checks for short circuit to ground circuit condition in the actuator pigtail harness.

  4. This step checks the CVRSS actuator harness (CKT 1009) for a short to ground condition with the actuator disconnected.

Important: 

   • Do not backprobe the sensor, actuators, or any sealed connectors.
   • When all the diagnostics and repairs are complete, clear the DTCs and verify the operation.

Step

Action

Value(s)

Yes

No

1

Was the Road Sensing Suspension Diagnostic System Check performed?

--

Go to Step 2

Go to Road Sensing Suspension Diagnostic System Check

2

Is DTC C1786, C1787, or C1788 set (CURRENT or HISTORY)?

--

Go to Diagnostic Trouble Code (DTC) List/Type

Go to Step 3

3

  1. Turn the ignition OFF.
  2. Disconnect the connector from the RF damper actuator.
  3. Measure the resistance between pin A and pin B of the RF damper actuator (actuator side) with a J 39200 DMM.

Is the resistance value displayed within the specified range?

9.5-15.5 ohms

Go to Step 4

Go to Step 8

4

Measure the resistance from the damper actuator connector B (actuator side) to ground with a DMM.

Is the resistance the value specified?

OL

Go to Step 5

Go to Step 8

5

  1. Disconnect CVRSS control module connector C1.
  2. Measure the resistance from the CVRSS module connector C1, terminal C11(harness side), to ground with a DMM.

Is the resistance the value specified?

OL

Go to Step 7

Go to Step 6

6

Repair the short circuit to ground condition in CKT 1009, between CVRSS connector C1, terminal C11, and the actuator connector B.

Is the repair complete?

--

Go to Road Sensing Suspension Diagnostic System Check

--

7

  1. Check CVRSS control module connector C1 and the RF Damper actuator connector for debris and corrosion.
  2. Check for intermittent poor electrical connections.
  3. Check for intermittent short circuit conditions or chafed wires.
  4. Turn the ignition ON with the engine off.
  5. Clear DTCs and then wait 90 seconds. Refer to Clearing DTCs .
  6. Check the DTCs. Refer to Displaying Diagnostic Trouble Codes (DTC) .

Is DTC C1716 or C1717 set?

--

Go to Step 9

Go to Road Sensing Suspension Diagnostic System Check

8

Replace the RF damper. Refer to Strut Assembly Replacement .

Is the replacement complete?

--

Go to Road Sensing Suspension Diagnostic System Check

--

9

  1. Turn the ignition OFF.
  2. Replace the CVRSS control module. Refer to Electronic Suspension Control Module Replacement .
  3. Install all of the connectors and components that were removed.
  4. Install the scan tool.
  5. Turn the ignition ON with the engine off.
  6. Important: The controller must be calibrated.

  7. Calibrate the CVRSS service controller using the scan tool. Refer to Electronic Suspension Control Module Calibration .

Is the CVRSS control module calibrated?

--

Go to Road Sensing Suspension Diagnostic System Check

--