GM Service Manual Online
For 1990-2009 cars only
Makes
🢒
Cadillac
🢒
2000
🢒
Seville
🢒
Body and Accessories
🢒
Retained Accessory Power
🢒 Retained Accessory Power (RAP) Schematics
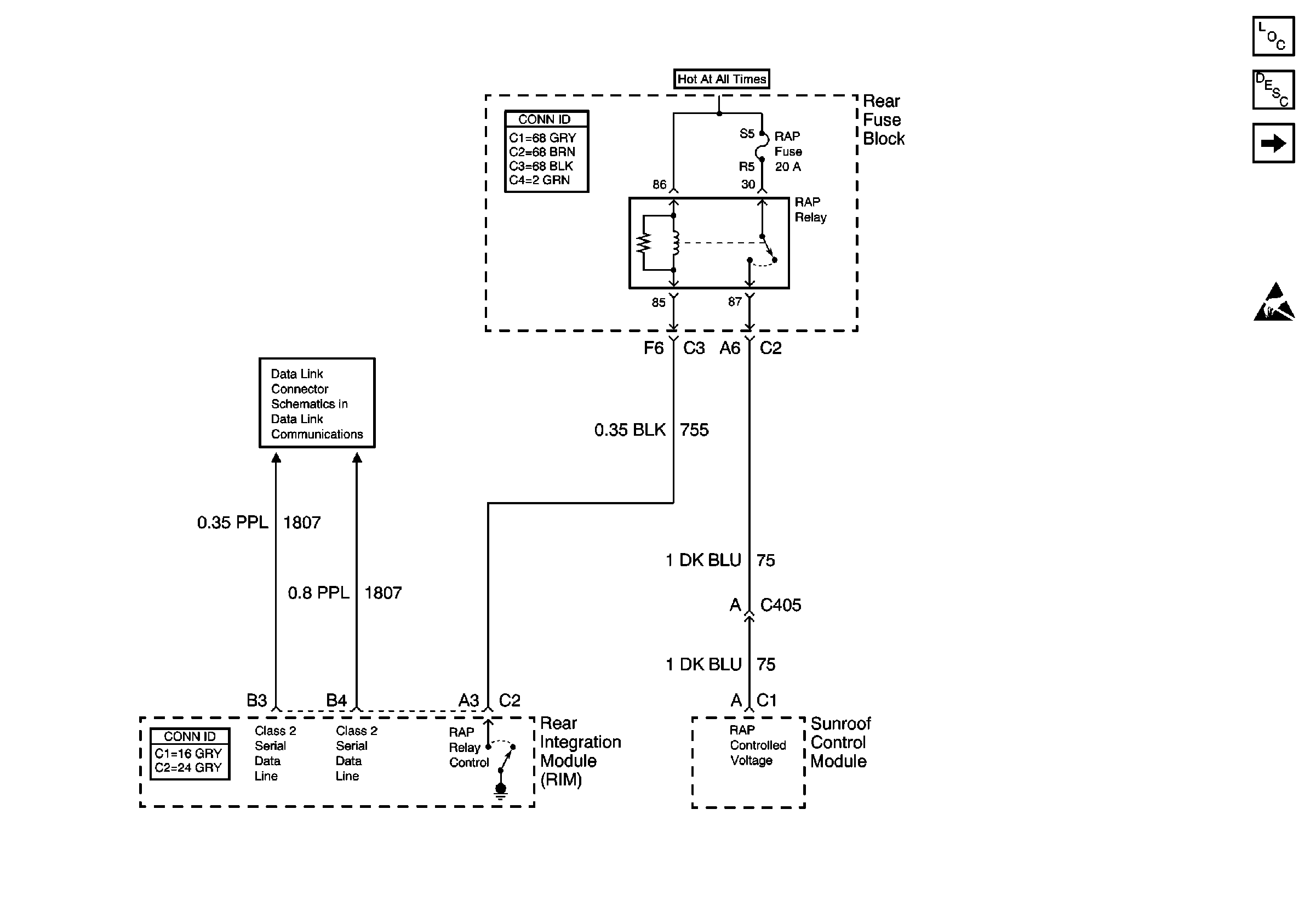
Figure
1:
Power and Components
Retained Accessory Power (RAP) Components
Retained Accessory Power (RAP) Circuit Description
DIM Inputs
Handling ESD Sensitive Parts Notice
Class 2 Serial Data Line (LH Drive)
Figure
2:
DIM Inputs
Retained Accessory Power (RAP) Components
Retained Accessory Power (RAP) Circuit Description
Class 2 Serial Data Line (LH Drive)
Ignition Switch
Ignition Switch
Ignition Switch
Ignition Switch
Ignition Switch
Power and Components