GM Service Manual Online
For 1990-2009 cars only
Makes
🢒
Cadillac
🢒
2000
🢒
Seville
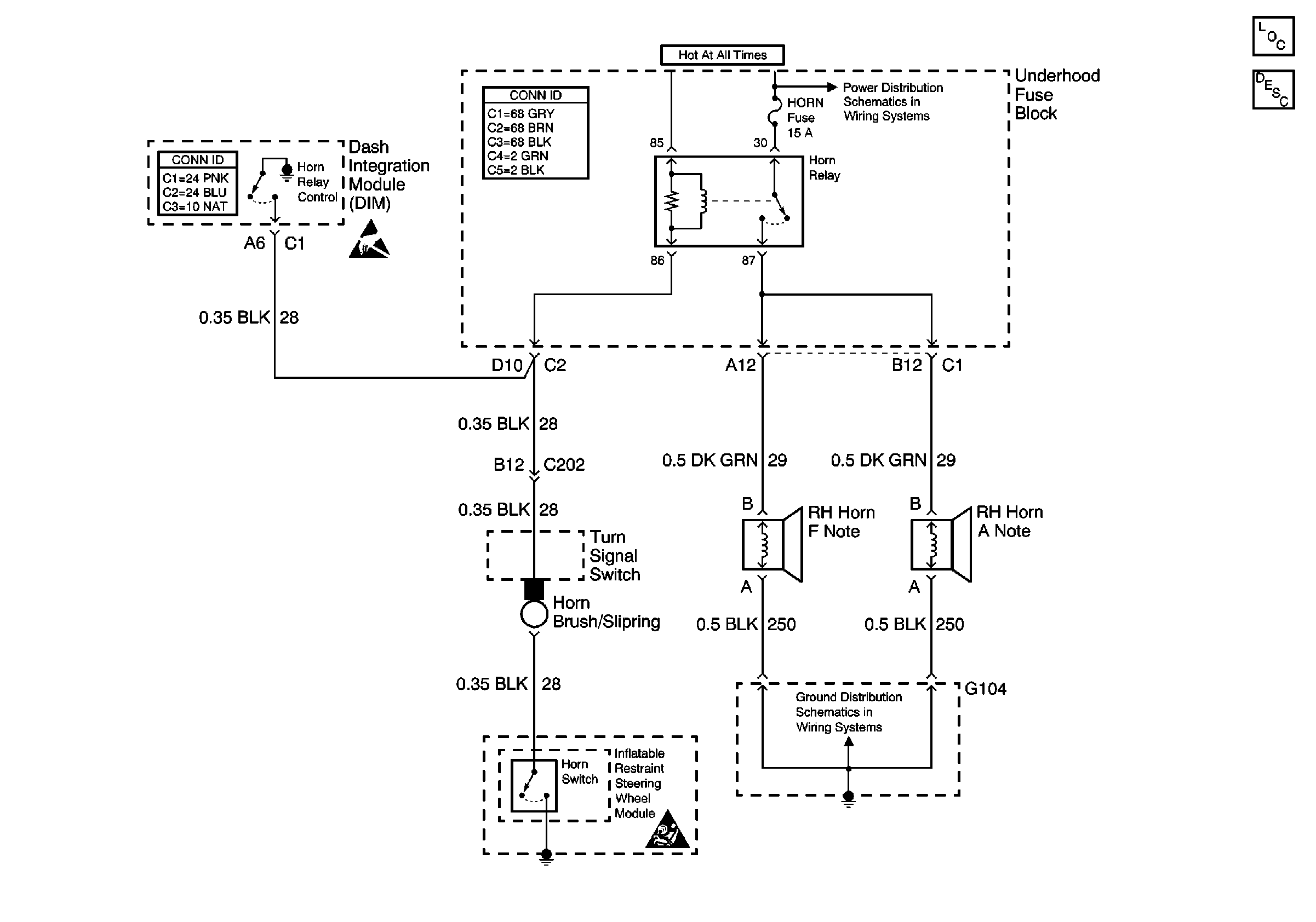
🢒 Horns Schematic
Horns Schematic
Horns Components
Horns Circuit Description
Handling ESD Sensitive Parts Notice
SIR Handling Caution
Cool Fan 1, Cool Fan 2, and Horn Fuses