GM Service Manual Online
For 1990-2009 cars only
Makes
🢒
Cadillac
🢒
2000
🢒
Seville
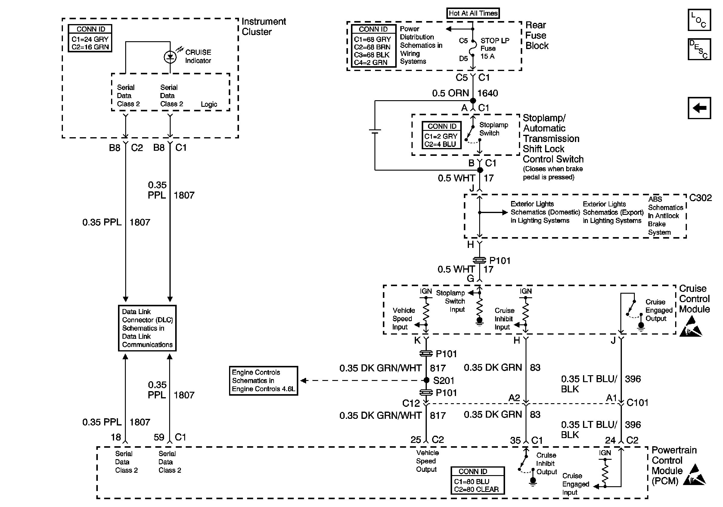
🢒 Cruise Control Module PCM Controls and Vehicle Speed Input
Cruise Control Module PCM Controls and Vehicle Speed Input
Cruise Control Module PCM Controls and Vehicle Speed Input
Cruise Control Components
Cruise Control System Circuit Description
Multifunction Lever and Cruise Control Module Power and Ground
Aux Pwr, C/LTR, Stop LP, Cigar and BLO Fuses
Handling ESD Sensitive Parts Notice
Handling ESD Sensitive Parts Notice
Handling ESD Sensitive Parts Notice
Handling ESD Sensitive Parts Notice
Stop Lamps