GM Service Manual Online
For 1990-2009 cars only
Makes
🢒
Cadillac
🢒
2000
🢒
Seville
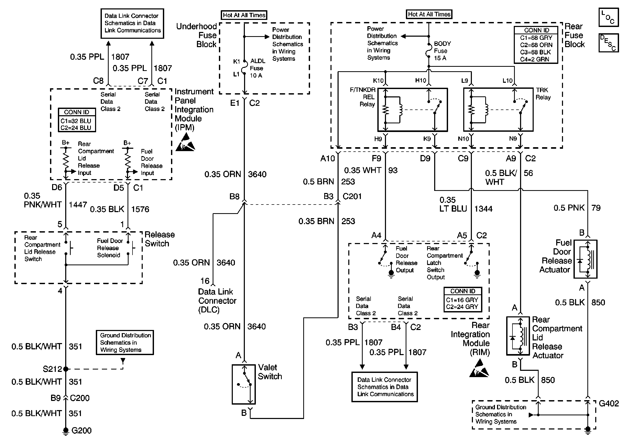
🢒 Release Systems Schematics
Release Systems Schematics
Body Rear End Components
Fuel Filler Door Release Circuit Description
Class 2 Serial Data Line (LH Drive)
NSBU, F/PMP, CVRTD and BODY Fuses
Handling ESD Sensitive Parts Notice
DRV MDL, PASS MDL, RRDR MDL and DLC Fuses
Class 2 Serial Data Line (LH Drive)
G200 1 of 2
Handling ESD Sensitive Parts Notice
G402 1 of 2