GM Service Manual Online
For 1990-2009 cars only
Makes
🢒
Cadillac
🢒
2001
🢒
Seville
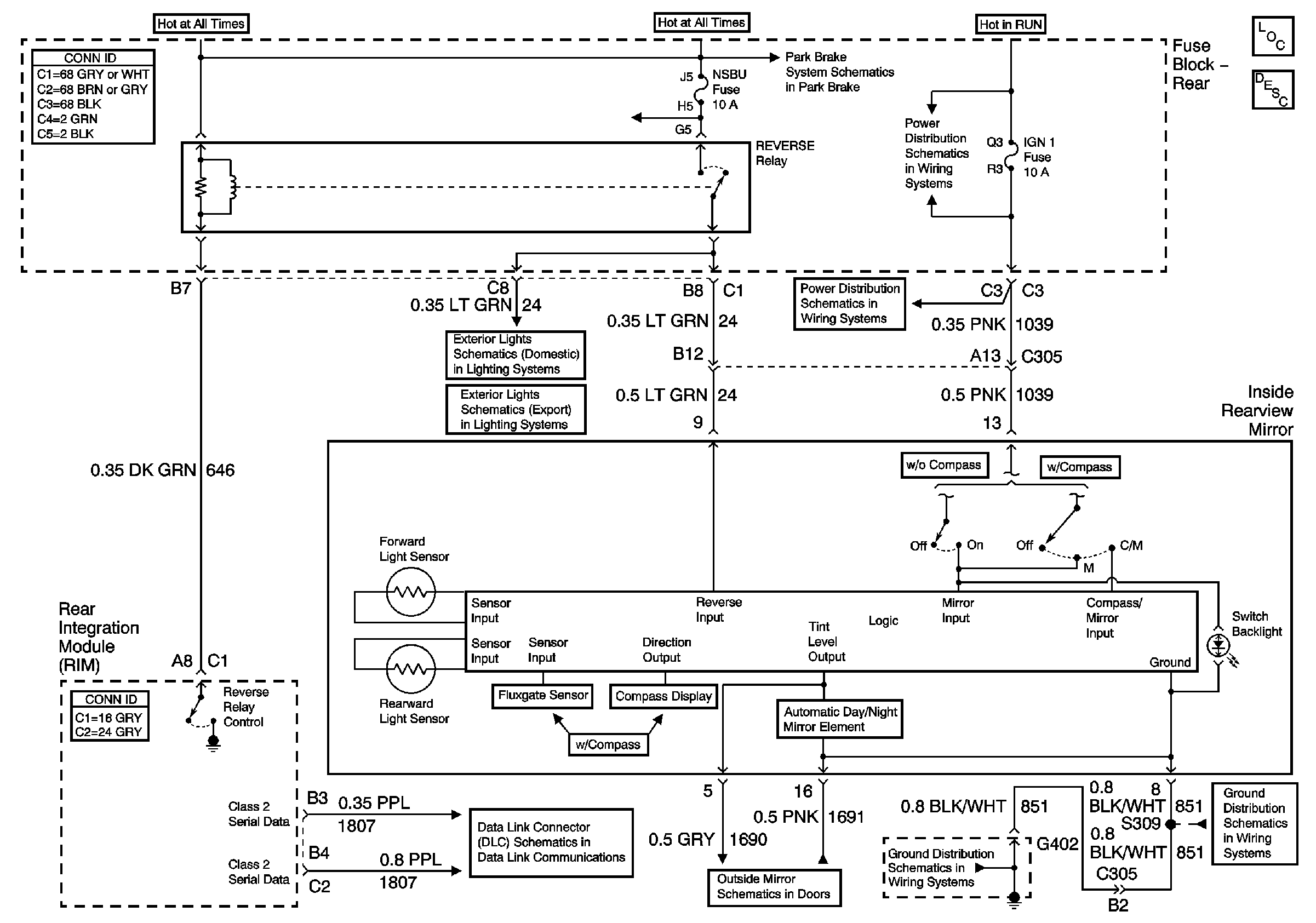
🢒 Inside Rearview Mirror Power and Ground
Inside Rearview Mirror Power and Ground
Inside Rearview Mirror Power and Ground
Heated Mirrors
Stationary Windows Component Views
Automatic Day-Night Mirror Description and Operation
Park Brake Release
Class 2 Serial Data Line (LH Drive) (1 of 2)
Heated Mirrors
G402 (1 of 2)
G402 (1 of 2)
Backup Lights
Backup Lights