GM Service Manual Online
For 1990-2009 cars only
Makes
🢒
Cadillac
🢒
2004
🢒
Seville
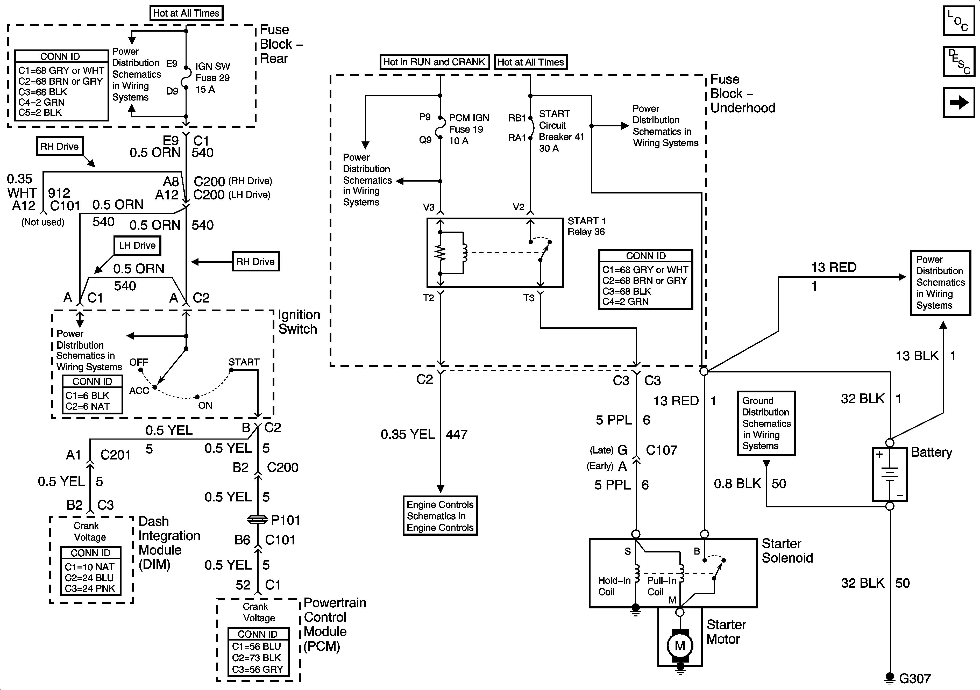
🢒 Starting and Charging Schematics-Starting Controls
Starting and Charging Schematics-Starting Controls
Starting Controls
Master Electrical Component List
Starting System Description and Operation
Starting and Charging Schematics-Generator Controls
Power Distribution Schematics-Battery Feed to Fuse Block Rear
Power Distribution Schematics-Battery Feed to Fuseblock Underhood
Power Distribution Schematics-Battery Feed to Fuseblock Underhood
Power Distribution Schematics-Ignition Switch Supply
Power Distribution Schematics-Battery Feed to Fuseblock Underhood
Ground Distribution Schematics-G303,G304,G306,G307
Engine Controls Schematics-Controlled/Monitored Subsystem References