GM Service Manual Online
For 1990-2009 cars only

Memory Seats Schematics AL2

Figure 1:

Cell 141: Memory Function Switch


Object Number: 291197  Size: FS
Power Seat Systems Components
Memory Seat Circuit Description
Cell 141: PWR, GND, RH Seat Switch, and MSM
Cell 50: Class Serial Data Line (1 of 2)
Cell 117: Front Door Dimming
Cell 55: RFDM Power, Ground, Inputs and Outputs
Figure 2:

Cell 141: PWR, GND, RH Seat Switch, and MSM


Object Number: 291199  Size: FS
Power Seat Systems Components
Memory Seat Circuit Description
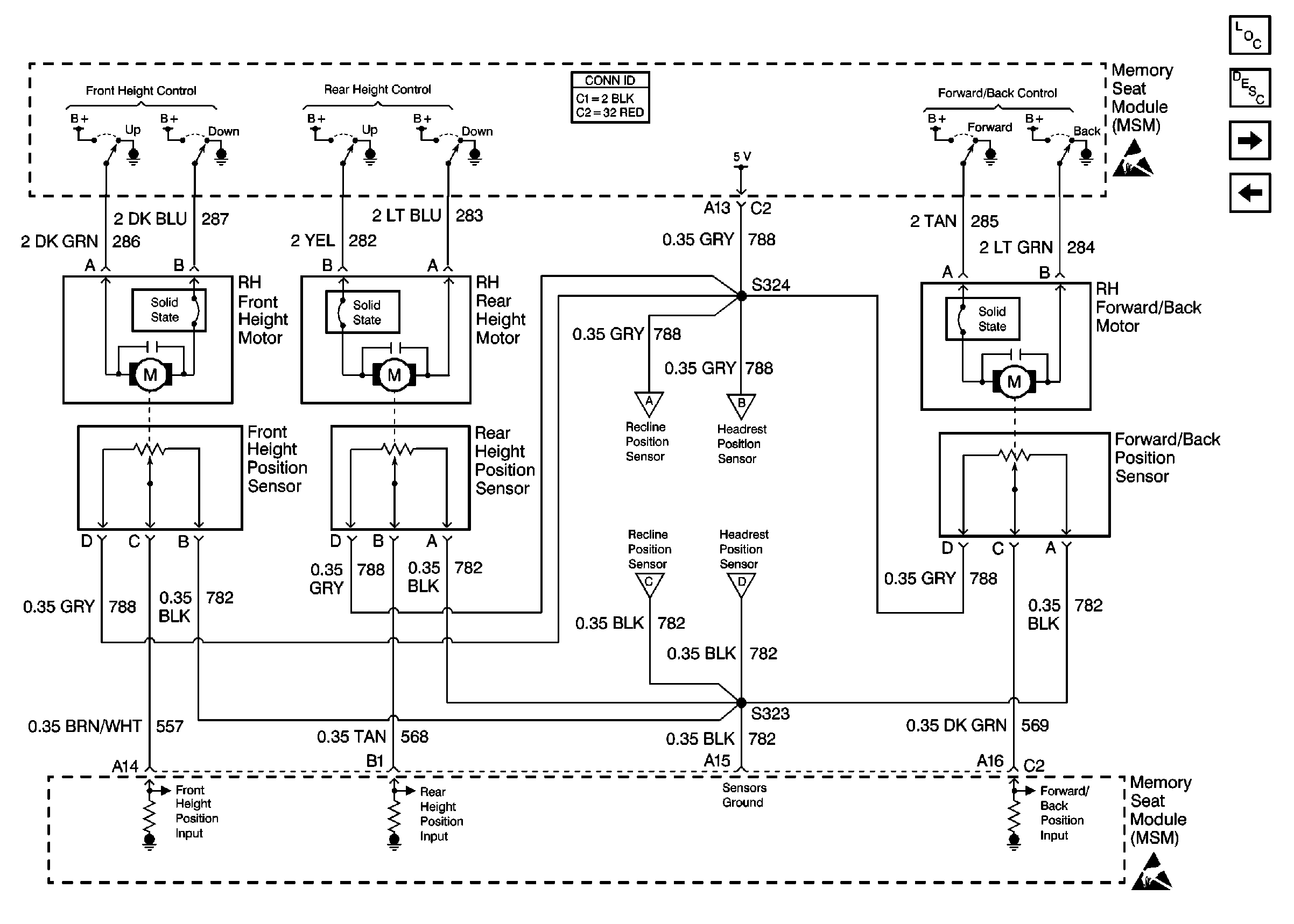
Cell 141: Front Height, Rear Height, Forward/Back Motors and POSItION SENSORs
Cell 141: Memory Function Switch
Handling ESD Sensitive Parts Notice
Cell 10: PWR WDO and PWR SEAT Circuit Breakers
Cell 10: MEM T/T, PWWR T/T, and TSIG/HAZ Fuses
Cell 10: MEM T/T, PWWR T/T, and TSIG/HAZ Fuses
Cell 14: G302
Cell 14: G302
Cell 142
Power Seat Connector End Views
Figure 3:

Cell 141: Front Height, Rear Height, Forward/Back Motors and Position Sensors


Object Number: 291207  Size: FS
Power Seat Systems Components
Memory Seat Circuit Description
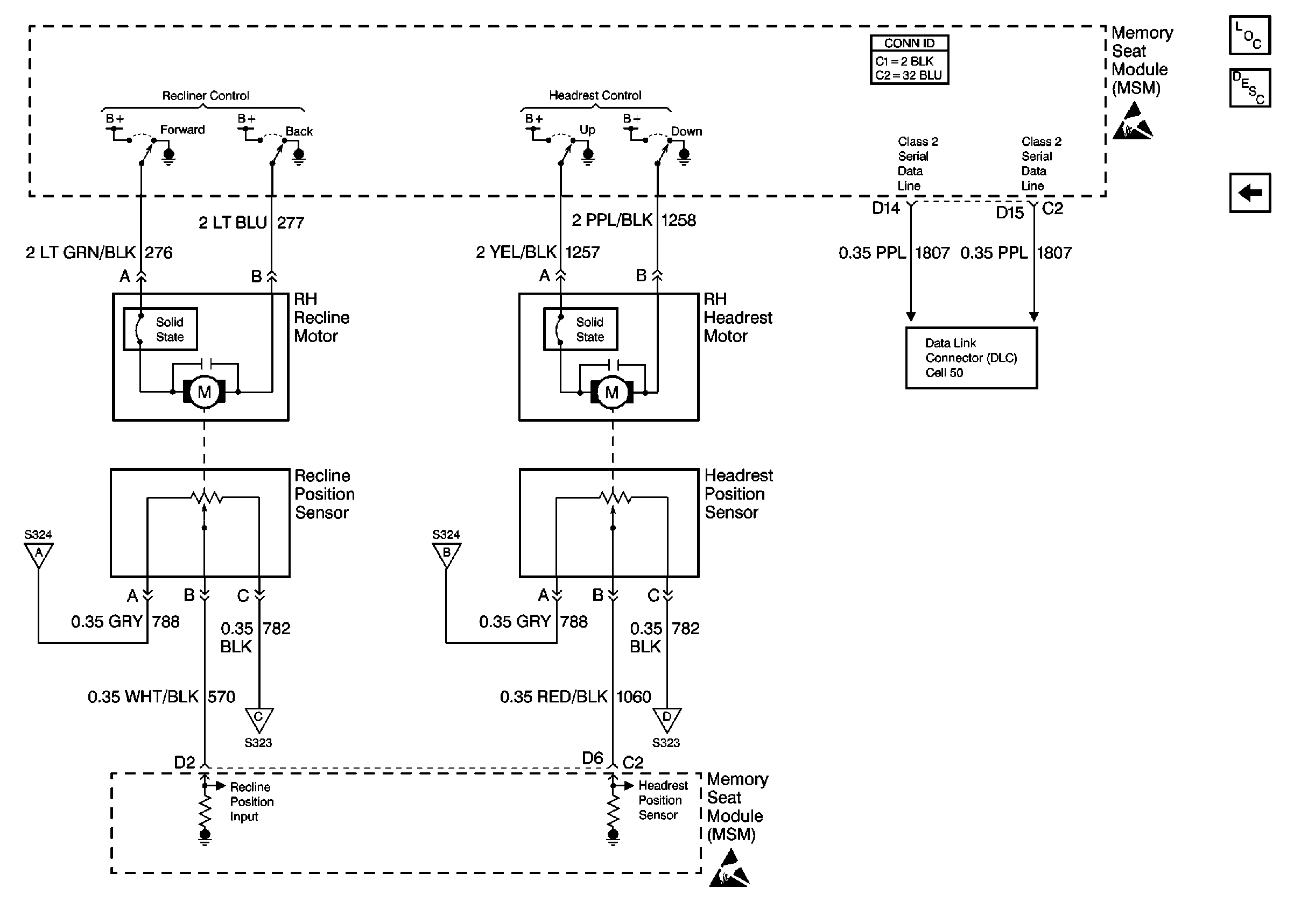
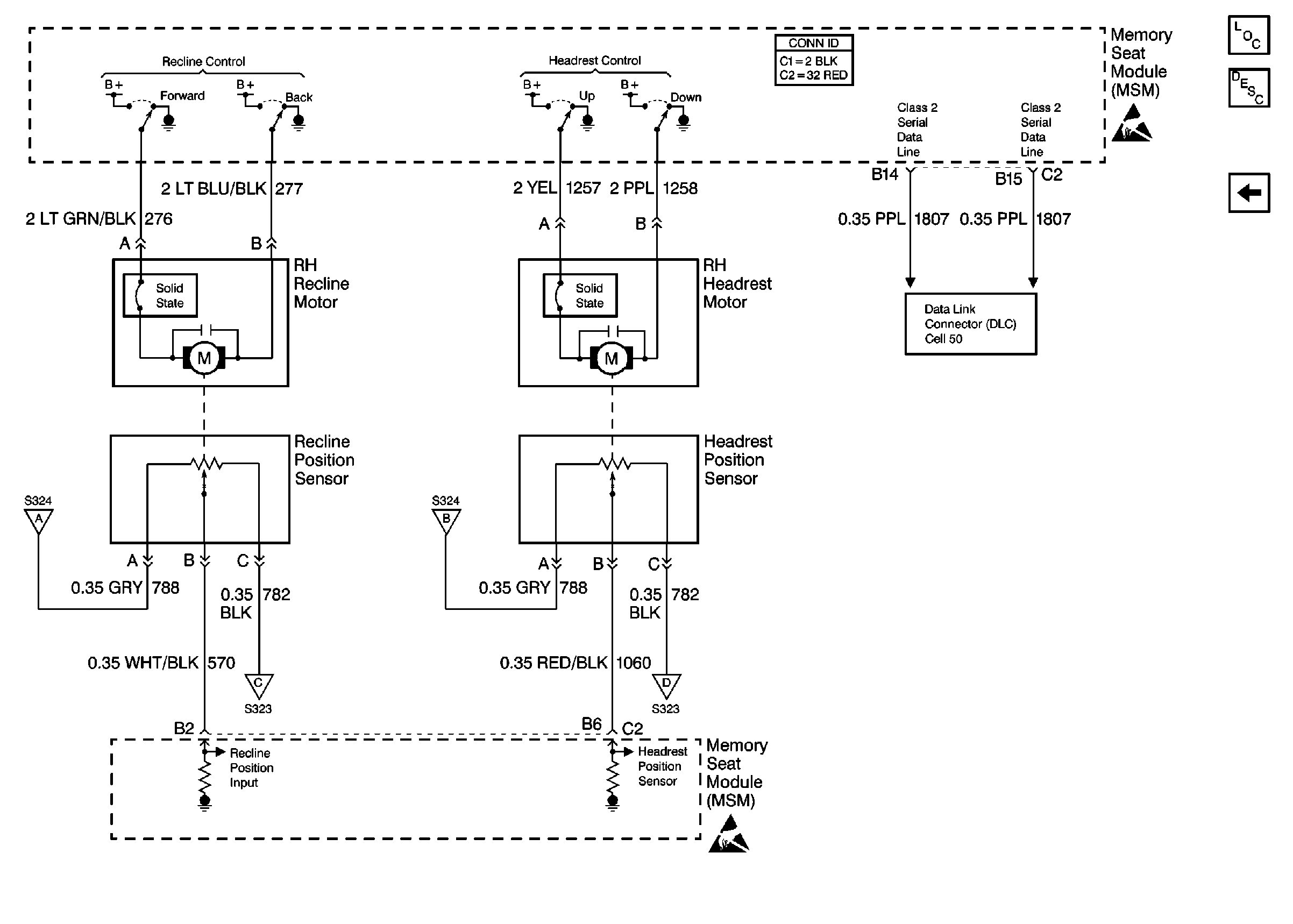
Cell 141: Recline, Headrest Motors and Position Sensors; Class 2
Cell 141: PWR, GND, RH Seat Switch, and MSM
Handling ESD Sensitive Parts Notice
Handling ESD Sensitive Parts Notice
Cell 142
Cell 141: Recline, Headrest Motors and Position Sensors; Class 2
Cell 141: Recline, Headrest Motors and Position Sensors; Class 2
Cell 141: Recline, Headrest Motors and Position Sensors; Class 2
Cell 141: Recline, Headrest Motors and Position Sensors; Class 2
Power Seat Connector End Views
Figure 4:

Cell 141: Recline, Headrest Motors and Position Sensors; Class 2


Object Number: 291211  Size: FS
Power Seat Systems Components
Memory Seat Circuit Description
Cell 141: Front Height, Rear Height, Forward/Back Motors and POSItION SENSORs
Handling ESD Sensitive Parts Notice
Handling ESD Sensitive Parts Notice
Cell 50: Class Serial Data Line (1 of 2)
Cell 141: Front Height, Rear Height, Forward/Back Motors and Position Sensors
Cell 141: Front Height, Rear Height, Forward/Back Motors and Position Sensors
Cell 141: Front Height, Rear Height, Forward/Back Motors and Position Sensors
Cell 141: Front Height, Rear Height, Forward/Back Motors and Position Sensors
Power Seat Connector End Views

Memory Seats Schematics AC9

Figure 1:

Cell 141: Memory Function Switch


Object Number: 291197  Size: FS
Power Seat Systems Components
Memory Seat Circuit Description
Cell 141: PWR, GND, RH Seat Switch, and MSM
Cell 50: Class Serial Data Line (1 of 2)
Cell 117: Front Door Dimming
Cell 117: Front Door Dimming
Figure 2:

Cell 141: PWR, GND, RH Seat Switch, and MSM


Object Number: 291204  Size: FS
Power Seat Systems Components
Memory Seat Circuit Description
Cell 141: Front Height, Rear Height, Forward/Back Motors and POSItION SENSORs
Cell 141: Memory Function Switch
Handling ESD Sensitive Parts Notice
Cell 10: PWR WDO and PWR SEAT Circuit Breakers
Cell 10: MEM T/T, PWWR T/T, and TSIG/HAZ Fuses
Cell 10: MEM T/T, PWWR T/T, and TSIG/HAZ Fuses
Cell 14: G302
Cell 14: G302
Cell 142
Power Seat Connector End Views
Figure 3:

Cell 141: Front Height, Rear Height, Forward/Back Motors and Position Sensors


Object Number: 291208  Size: FS
Power Seat Systems Components
Memory Seat Circuit Description
Cell 141: Recline, Headrest Motors and Position Sensors; Class 2
Cell 141: PWR, GND, RH Seat Switch, and MSM
Handling ESD Sensitive Parts Notice
Handling ESD Sensitive Parts Notice
Cell 141: Recline, Headrest Motors and Position Sensors; Class 2
Cell 141: Recline, Headrest Motors and Position Sensors; Class 2
Cell 141: Recline, Headrest Motors and Position Sensors; Class 2
Cell 141: Recline, Headrest Motors and Position Sensors; Class 2
Power Seat Connector End Views
Figure 4:

Cell 141: Recline, Headrest Motors and Position Sensors; Class 2


Object Number: 291217  Size: FS
Power Seat Systems Components
Memory Seat Circuit Description
Cell 141: Front Height, Rear Height, Forward/Back Motors and POSItION SENSORs
Handling ESD Sensitive Parts Notice
Handling ESD Sensitive Parts Notice
Cell 50: Class Serial Data Line (1 of 2)
Cell 141: Front Height, Rear Height, Forward/Back Motors and PositIon Sensors
Cell 141: Front Height, Rear Height, Forward/Back Motors and PositIon Sensors
Cell 141: Front Height, Rear Height, Forward/Back Motors and PositIon Sensors
Cell 141: Front Height, Rear Height, Forward/Back Motors and PositIon Sensors
Power Seat Connector End Views