GM Service Manual Online
For 1990-2009 cars only
Makes
🢒
Cadillac
🢒
1998
🢒
Seville - RHD
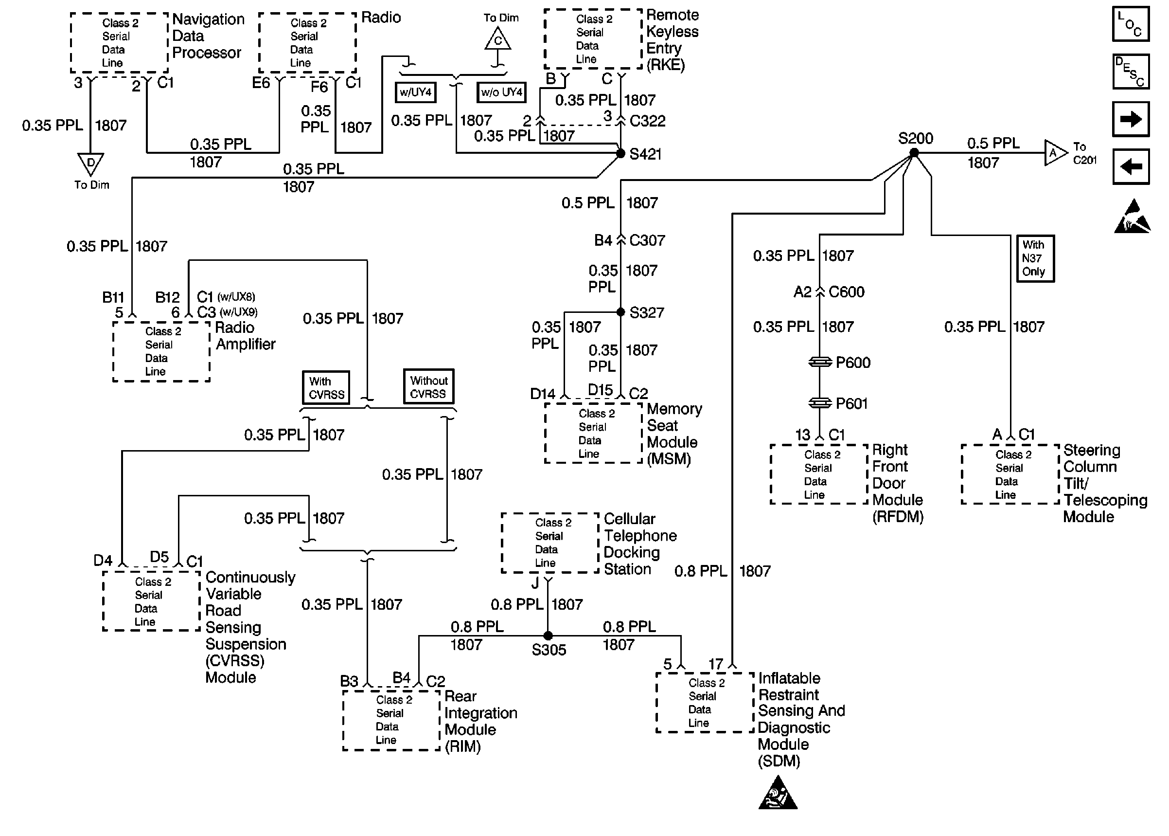
🢒 Cell 50: Class Serial Data Line 1 of 2
Cell 50: Class Serial Data Line 1 of 2
Cell 50: Class Serial Data Line 1 of 2