GM Service Manual Online
For 1990-2009 cars only
Makes
🢒
Cadillac
🢒
2001
🢒
Seville - RHD
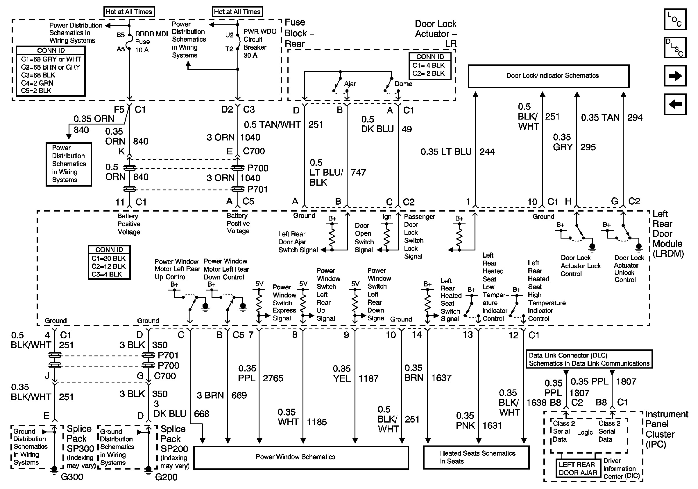
🢒 LRDM Power, Ground, Inputs, Outputs, and Class 2
LRDM Power, Ground, Inputs, Outputs, and Class 2
LRDM Power, Ground, Inputs, Outputs, and Class 2
Master Electrical Component List
Power Windows Description and Operation
RRDM Power, Ground Inputs, Outputs, and Class 2
FPDM Inputs, Outputs, and Class 2
Class 2 Serial Data Line (LH Drive) (1 of 2)
Heated Seat Module - LR and RR
Rear Power Windows
G200
G300
ELC, DRVMDL, PASSMDL, RRDRMDL Fuses
Battery Feed to Fuse Block - Rear
Battery Feed to Fuse Block - Rear
Driver and LR Doors